QQ登录

只需一步,快速开始

登录 | 注册 | 找回密码

三维网

 找回密码
 注册

QQ登录

只需一步,快速开始

展开

通知     

查看: 2495|回复: 7
收起左侧

[求助] 俯仰机构液压系统图中的截止阀和单项阀的用途

[复制链接]
发表于 2011-4-25 08:39:27 | 显示全部楼层 |阅读模式 来自: 中国北京

马上注册,结识高手,享用更多资源,轻松玩转三维网社区。

您需要 登录 才可以下载或查看,没有帐号?注册

x
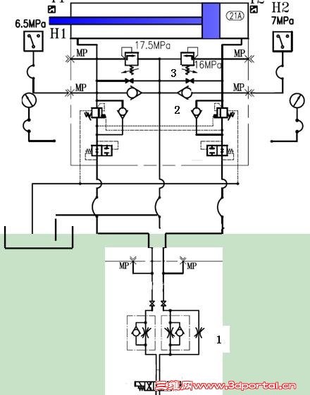
请大家看一下我的贴图,一个俯仰机构,在液压缸的两端分别装有两个单项阀和两个截止阀。,用途不太清楚。3处截止阀是否平常应关闭,在防爆阀堵住时才打开以使油缸复位。那2处单项阀起何作用?1处为何有两个截流阀并在一个油路上。谢谢!8 c' s1 P& V, ^- Z0 \& ?4 q
Image00002.JPG
. c- l9 H7 ^( F3 P/ l$ C+ B+ F
 楼主| 发表于 2011-4-29 08:14:38 | 显示全部楼层 来自: 中国北京
1# liuqian 5 B. X2 d- M( {) r. K. O, z
这是一个大吨位的码头用俯仰机构的液压系统图,请各位有知道的能帮忙分析一下,非常感谢。
发表于 2011-4-29 08:31:48 | 显示全部楼层 来自: 中国湖北襄阳
1处 两个方向都是进口单向节流,其中一个方向加装的节流阀,是不是这个节流阀装在其它位置,用于某种特定情况或经常调节之用。
" p  B# Y  B3 o, \$ l/ r$ k5 z2处 是不是一个顺序阀,起单向背压作用。
 楼主| 发表于 2011-4-29 08:50:38 | 显示全部楼层 来自: 中国北京
2处指得是截止阀3下的两个顶头的单向阀,不知有何用? 3# xftqb
发表于 2011-4-29 09:01:49 | 显示全部楼层 来自: 中国湖北襄阳
同两个压力继电器有关,具体不明,因为图纸不完整,图面太少也看不清楚
发表于 2011-4-29 10:40:41 | 显示全部楼层 来自: 中国辽宁本溪
本帖最后由 bohaiyan 于 2011-4-29 10:45 编辑
) L5 }7 t3 F- c) b3 ^! y" w' e
3 }' x# n7 `  S- s* d7 b6 e! p猜一下哈。
6 P1 ^* f& d8 S6 ?* _不一定对。  m+ `) A7 x4 v% Z$ X
两个单向阀(2)和两个溢流阀(3)组合,实现过载溢流和补油功能。7 a% i4 A. R$ Z0 Q% U
若缸无杆腔通过右溢流阀溢流,则有杆腔通过左单向阀补油。
  h+ z# y/ u6 Y- R' O
6 b3 \  e4 P! x$ Q下数1是管路防爆阀。
  ^' z8 ?* S( |: G7 g2 ^& M下数2是平衡阀。(有点象SUN的啊)
发表于 2011-4-30 18:02:44 | 显示全部楼层 来自: 中国江苏苏州
发表一下个人见解:
) x0 S, ^8 f4 ~1、截止阀是便于安装维护设计的。
& l& P8 G. ]  u# O# h2、油路可能不完整。从设计的意图看两个单向阀是为了给油缸的油腔补油。但补油功能是有条件的:两个单向阀到油箱之间应增加背压单向阀,且开启压力必须高于2处的两个单向阀。另外,一般只考虑给俯动作腔补油。0 Z' A# Y% \5 U# g$ D) a" {
3、1处的双单向节流阀,采用的都是进油节流,分别调节油缸伸出和缩回的速度。
 楼主| 发表于 2011-5-6 12:01:43 | 显示全部楼层 来自: 中国北京
非常感谢您的解释。更正一下,1处画的是节流阀,而明细表标注的是截止阀。图中的两个单向阀如起补油作用,则并不是两个方向都需要,不知理解得对吗? 7# JackyLisaHeart
发表回复
您需要登录后才可以回帖 登录 | 注册

本版积分规则


Licensed Copyright © 2016-2020 http://www.3dportal.cn/ All Rights Reserved 京 ICP备13008828号

小黑屋|手机版|Archiver|三维网 ( 京ICP备2023026364号-1 )

快速回复 返回顶部 返回列表