QQ登录

只需一步,快速开始

登录 | 注册 | 找回密码

三维网

 找回密码
 注册

QQ登录

只需一步,快速开始

展开

通知     

查看: 1346|回复: 4
收起左侧

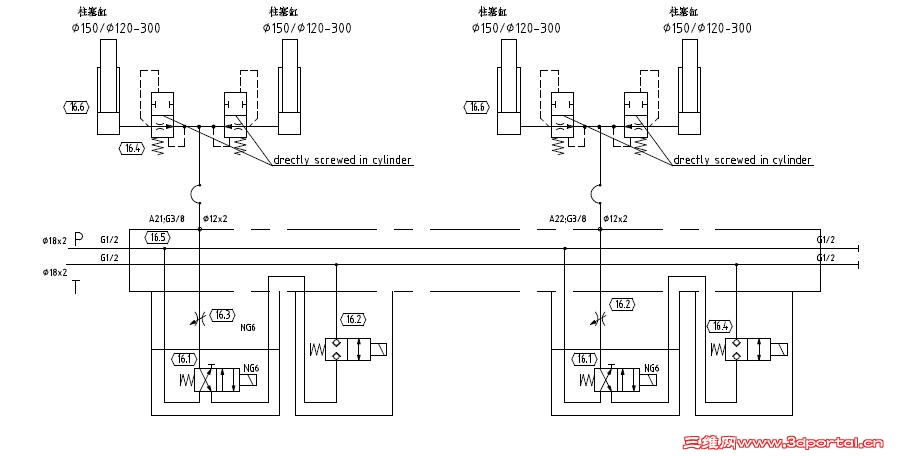
[求助] 柱塞缸上的防爆阀能否拆除

[复制链接]
发表于 2011-4-26 21:01:16 | 显示全部楼层 |阅读模式 来自: 中国山东济南

马上注册,结识高手,享用更多资源,轻松玩转三维网社区。

您需要 登录 才可以下载或查看,没有帐号?注册

x
本帖最后由 chjq2008 于 2011-4-26 22:29 编辑
+ M) _9 W1 L: E% e% A# F; D" I3 T. f( j; e* U, ^- t# ]9 }
这是两个升降台,能载重2吨左右,每次堆上货物,按照设计要求,柱塞缸自动下降30mm左右,拆除后能否准确定位(不必精确),堆垛台高3米左右,能站在下面是否安全?
111111.JPG
发表于 2011-4-26 21:26:59 | 显示全部楼层 来自: 中国四川成都
柱塞缸上的防爆阀是个安全装置。油缸的回缩原因不一定是由其引起,换向阀、球阀等的泄漏和系统中存在空气都会导致此类故障。+ G2 j7 `2 |; a" O6 P; n
可做个试验进行判断:堆上一次货,柱塞下降30mm左右;如卸下一次货物,观察柱塞缸是否会回弹。若能回弹,说明油缸管路有空气,应做排气处理;如不能回弹,则在各阀中查找原因。

评分

参与人数 1三维币 +2 收起 理由
自流井 + 2 技术讨论

查看全部评分

发表于 2011-4-27 09:50:41 | 显示全部楼层 来自: 中国江苏南通
不能拆除的& U" q  Z) g6 n! K. o1 `

2 H- s/ {5 J* n) S安全作用。。
发表于 2011-4-27 20:20:36 | 显示全部楼层 来自: 中国广东深圳
重物的举升有没有防爆阀都不应该站到下面   就像吊车  有平衡阀但吊臂下也不允许站人   系统设置的自动下降和这个防爆阀应该是没关系
发表于 2013-5-26 17:46:24 | 显示全部楼层 来自: 中国河南郑州
问题解决没?柱塞缸下降速度如何控制?
发表回复
您需要登录后才可以回帖 登录 | 注册

本版积分规则


Licensed Copyright © 2016-2020 http://www.3dportal.cn/ All Rights Reserved 京 ICP备13008828号

小黑屋|手机版|Archiver|三维网 ( 京ICP备2023026364号-1 )

快速回复 返回顶部 返回列表