QQ登录

只需一步,快速开始

登录 | 注册 | 找回密码

三维网

 找回密码
 注册

QQ登录

只需一步,快速开始

展开

通知     

查看: 2392|回复: 13
收起左侧

[求助] A10VO DRG泵控原理

[复制链接]
发表于 2011-10-31 22:30:50 | 显示全部楼层 |阅读模式 来自: 中国江苏徐州

马上注册,结识高手,享用更多资源,轻松玩转三维网社区。

您需要 登录 才可以下载或查看,没有帐号?注册

x
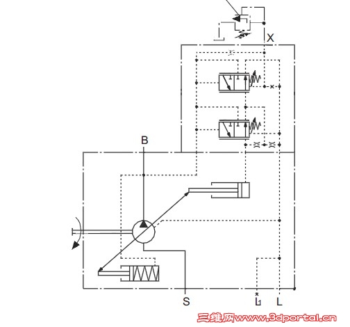
求助A10VO DRG泵控原理,是如何实现压力恒定控制
S2C~(73~1YDXQ}B2DAM{NKS.jpg
 楼主| 发表于 2011-10-31 22:54:55 | 显示全部楼层 来自: 中国江苏徐州
高手指点.....
发表于 2011-11-1 09:00:40 | 显示全部楼层 来自: 中国上海
上下两个阀,上面是流量控制,下面是压力控制。流量控制图中没画完整,出口压力经过一个节流阀,再引控制油路到流量控制阀的右端。
- k2 [- g- Q" g) ?/ Z) R压力控制优先于流量控制,当泵出口压力增大时,压力控制阀左位控制油压力增大,推动阀芯右移,压力通过压力控制阀左位进入油缸无杆腔,油缸伸出,泵的排量减小,使泵的出口压力降低
 楼主| 发表于 2011-11-1 21:03:50 | 显示全部楼层 来自: 中国江苏徐州
请问楼上:泵的排量减小,使泵的出口压力降低   E4 t# k4 g2 ^: {
如何实现的?
发表于 2011-11-1 21:54:30 | 显示全部楼层 来自: 中国内蒙古赤峰
4# 憋压 6 T* \/ R0 ~2 M& m/ t  Q, W, |
泵的两个排量杆面积是不同的  上面的是大排量杆 下面的是小排量杆  这么说清楚了吗?
 楼主| 发表于 2011-11-2 21:49:47 | 显示全部楼层 来自: 中国江苏徐州
十分感谢两位!
发表于 2011-11-8 22:20:43 | 显示全部楼层 来自: 中国山东东营
这个液压泵里的一部分油不是通过右边的那两个节流孔回油了吗,这样岂不是浪费吗,会不会出现两个阀同时打开的情况啊
发表于 2011-11-8 22:33:12 | 显示全部楼层 来自: 中国山东东营
为什么有两个液压缸啊,难道液压 泵上有两个缸吗
发表于 2011-11-8 23:08:42 | 显示全部楼层 来自: 中国北京
上下两个阀,上面是流量控制,下面是压力控制。流量控制图中没画完整,出口压力经过一个节流阀,再引控制油路到流量控制阀的右端。) D6 J" ^6 }# D5 m/ T  d
压力控制优先于流量控制,当泵出口压力增大时,压力控制阀左位控制油压力增大,推 ...7 T! @0 X& ^' g" w
rehuo008 发表于 2011-11-1 09:00 http://www.3dportal.cn/discuz/images/common/back.gif
3 H1 }) D/ O$ Z
你讲的是负载敏感,与楼主这个远程恒压控制不是一回事。
发表于 2011-11-8 23:11:30 | 显示全部楼层 来自: 中国北京
这个液压泵里的一部分油不是通过右边的那两个节流孔回油了吗,这样岂不是浪费吗,会不会出现两个阀同时打开的情况啊
  m5 Z# C' g4 U8 k) ~; z: F- @thanks3467 发表于 2011-11-8 22:20 http://www.3dportal.cn/discuz/images/common/back.gif
' m) G: m# M$ _+ l- }
按原理来讲,下面的压力切断阀可以去掉。力士乐之所以保留,我认为可能是出于模块化考虑。" t2 O6 e( Y; T& c) r
下面的压力切断阀压力设定应比上面的恒压阀高,一般情况下,下面压力切断阀不起作用。4 J+ h# P$ n- _% ~; b- Q; P' z9 |) Y; s
两个阀不会同时打开。
发表于 2011-11-9 12:50:32 | 显示全部楼层 来自: 中国山东东营
图上的L是不是回油啊,如果是泵的出口液压油不是通过节流孔卸荷掉了,这样泵的排量不是减小了
发表于 2011-11-10 20:05:17 | 显示全部楼层 来自: 中国山东东营
这个图我反复查资料研究了几次,3楼讲的是负载敏感控制,这跟压力恒定没任何关系,这个图中的两个阀一个是通过压力降控制排量,一个则是通过泵出口压力控制排量,而且压力却通过节流孔的节流作用增加,根本没有恒压控制阀
发表于 2011-11-14 19:52:20 | 显示全部楼层 来自: 中国山东东营
怎么实现恒压控制的有懂得吗
发表于 2011-11-14 23:07:23 | 显示全部楼层 来自: 中国北京
13# thanks3467
; I: [4 e0 ~' ~) d" `) L- S  p谈不上算懂,互相交流下。
6 B7 d! N  w) q* a0 p最上边的节流阻尼与远程调压溢流阀组成液压半桥,输出压力作用在了控制阀(上边那个,起名为阀1)的右腔。设压力为P1.设泵出口压力为P2,设上边控制阀1弹簧的相当压力为Ps.$ M* z' Z+ m0 w' K( p7 D
那么:, Z, J, ~) G( }, F, m% ^3 }
当泵出口的压力没有达到远程溢流阀的设定压力时。P1=P2.$ F) O( W: `% v# |
对于控制阀1左侧P1<P2+Ps,- t$ z6 e* f7 Z
那么阀1工作在右位,泵在最大排量下工作。
. }5 i# o4 R! s7 h8 J3 t2 f) g当泵出口压力达到了远程溢流阀设定的压力。1 A  G" R8 j# f0 D' c
对于控制阀1始终动态平衡:5 i3 Q% d8 Q9 [9 g  _; W
P2=P1+Ps.
1 m6 v2 m/ y! M. S6 A6 e# s( ]达到了恒压控制的目的。
发表回复
您需要登录后才可以回帖 登录 | 注册

本版积分规则


Licensed Copyright © 2016-2020 http://www.3dportal.cn/ All Rights Reserved 京 ICP备13008828号

小黑屋|手机版|Archiver|三维网 ( 京ICP备2023026364号-1 )

快速回复 返回顶部 返回列表