QQ登录

只需一步,快速开始

登录 | 注册 | 找回密码

三维网

 找回密码
 注册

QQ登录

只需一步,快速开始

展开

通知     

全站
7天前
查看: 2644|回复: 10
收起左侧

[已解决] 问几个原理图的问题

[复制链接]
发表于 2006-4-20 21:48:31 | 显示全部楼层 |阅读模式 来自: 中国山东济南

马上注册,结识高手,享用更多资源,轻松玩转三维网社区。

您需要 登录 才可以下载或查看,没有帐号?注册

x
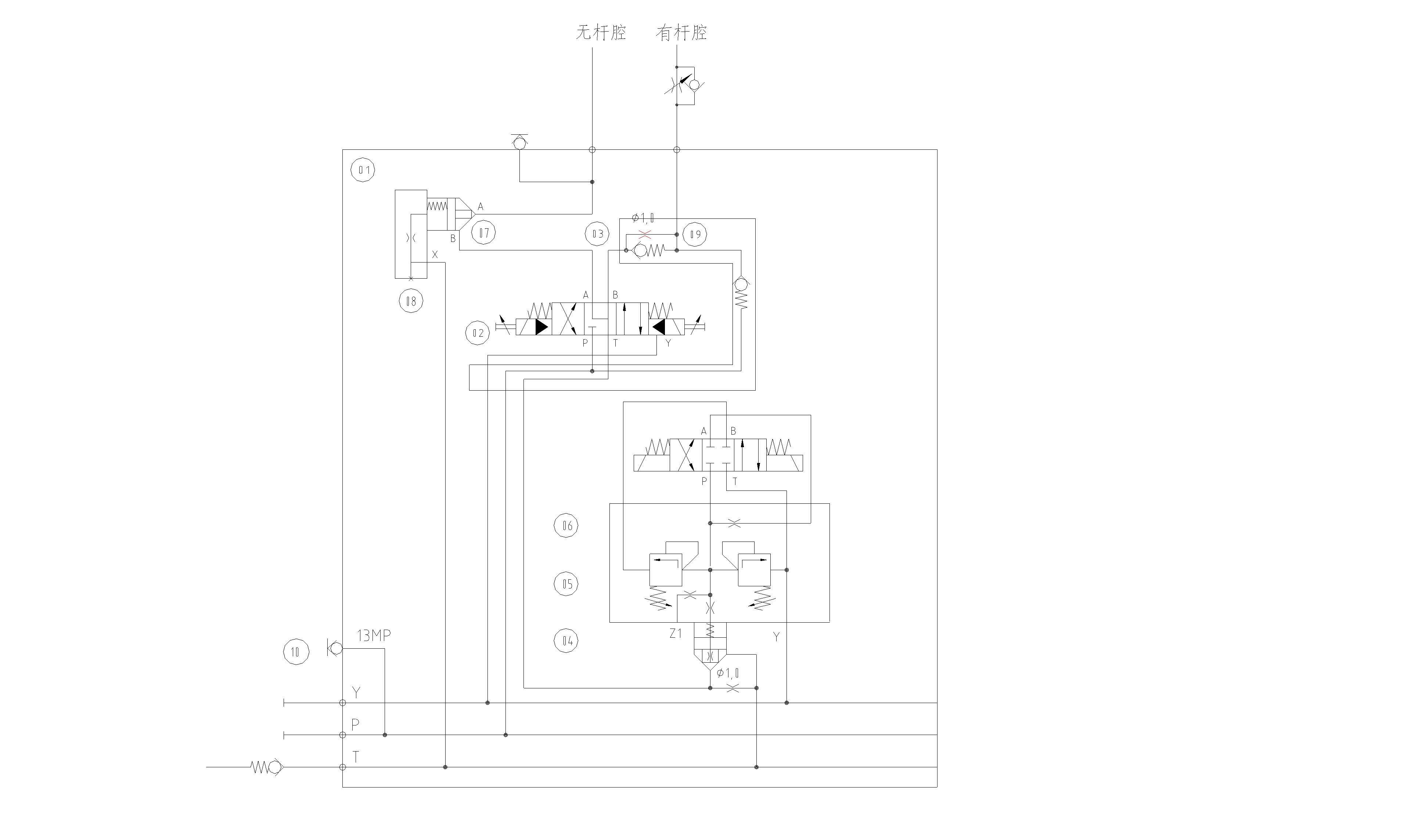
1.从盖板08B口进的压力油是不是需要达到一定压力才能支持开控制油到达A口??A口是不是也一样需要达到一定的压力??1 ~! S# _7 h/ t, r5 ]9 u; J2 u4 }! q
2.P口油通过电磁阀右位的一路流量是不是不可调??6 }8 @0 i! _+ j3 w6 L! _
3.两个1.0的阻尼各起什么作用??+ c4 q1 |( ]0 O
4.盖板08起什么作用??
, x2 B) A7 d9 o& g8 [
( g0 Z$ B  ]/ N8 K4 Z) l[ 本帖最后由 江边 于 2007-1-24 22:01 编辑 ]
1.jpg
发表于 2006-4-23 13:43:05 | 显示全部楼层 来自: 中国山东济南
附图开不清楚,请另传图
发表于 2006-4-23 22:03:38 | 显示全部楼层 来自: 中国辽宁葫芦岛
据我看:1、08阀控制油是始终接回油的,所以只能靠盖板的节流阀的起到动作时的缓冲作用,对A口或是B口都一样。2、只有电磁阀02右端得电时,即P-A,B-T时流量可调,看样子此时是负负载,即负载自重下落,3、下落时,一部分油补充到无杆腔(类似于差动),缸到位后,有杆腔压力由03的阻尼孔卸掉。04的阻尼空可能也是起到缸到位后卸掉压力的(只是这回是无杆腔)。4、08盖板,我认为只是起到启闭时的缓冲作用
发表于 2006-4-24 13:51:51 | 显示全部楼层 来自: 中国安徽合肥
原理图看不清楚,请重新上传' N, ]3 i7 x# L% ]; t; g  ^  |4 J
讨论中学习,学习中相互进步
 楼主| 发表于 2006-4-24 22:08:14 | 显示全部楼层 来自: 中国山东济南
3楼的兄弟:
7 J+ d8 m2 }6 D6 L- ~关于第一个问题:你说T口左下角的单向阀对08盖板的开启有没有影响??另外可否详细说一下缸到位后的卸压的过程,我不太明白,谢谢!!
发表于 2006-4-25 15:42:24 | 显示全部楼层 来自: 中国河北廊坊
原理图不清楚,请重新上传
 楼主| 发表于 2006-4-25 20:08:17 | 显示全部楼层 来自: 中国山东济南
点击1.jpg即可看到
发表于 2006-4-26 22:29:31 | 显示全部楼层 来自: 中国山东烟台
怎么一点也看不清楚呀,
发表于 2007-1-14 11:46:21 | 显示全部楼层 来自: 中国安徽马鞍山
1、08在这里就是一个单向阀啊!没有什么大的作用!
$ P' e* x4 @* j# o( ?2、02电磁阀左位不可调!不是右位。
, S; v5 B+ x7 [1 Z: s2 n3、下面的1.0的节流阀为提供一定的阻力,防止回油过快!04、05、06的阀组该节流阀的卸荷旁通!- x5 g- v) l$ d; L, u
4、盖板应该为是增加07阀的刚性!
发表于 2007-1-15 16:22:23 | 显示全部楼层 来自: 中国安徽马鞍山

我来说说

1.08和07组成一个插装式单向阀,在这里起平衡阀作用,在液压缸缩回时起缓冲作用;开启压力B口P1要小余A口的压力P2,从而使液压缸缩回时起到缓冲作用,08的阻尼孔用来保护弹簧和将阀内泄的油流回油箱;) p2 G% ~" L+ z+ }/ \( Y/ N0 ^
2.系统在有杆腔油口加调速阀属回油截流,根据工矿要求用来调节液压缸伸出时的速度;
4 l1 z# m4 T& e  [3.1.0的阻尼孔用来降低系统冲击,从图中看此系统在液压缸伸出速度相当慢;
: y: o0 @$ d% [8 P8 h4.08在1中已经说明,是一个安装07的油路块.
发表于 2007-1-16 20:34:45 | 显示全部楼层 来自: 中国四川雅安
据我看:1、楼住说的对,A口或是B口都一样,具备一定压力才能通过。
/ ?3 i" l' u0 h" X8 x! P/ J            2、流量单向可调,即活塞杆伸出时可调。
& |8 L5 _, q- y$ Y5 j( W            3、09阻尼的作用是控制活塞杆受外力驱动回程速度。
# Z& N* j- g" y7 K  F: A            4、08盖板, 缓冲。
发表回复
您需要登录后才可以回帖 登录 | 注册

本版积分规则


Licensed Copyright © 2016-2020 http://www.3dportal.cn/ All Rights Reserved 京 ICP备13008828号

小黑屋|手机版|Archiver|三维网 ( 京ICP备2023026364号-1 )

快速回复 返回顶部 返回列表