QQ登录

只需一步,快速开始

登录 | 注册 | 找回密码

三维网

 找回密码
 注册

QQ登录

只需一步,快速开始

展开

通知     

查看: 1160|回复: 0
收起左侧

[求助] 关于液缸同步的问题

[复制链接]
发表于 2012-5-1 10:19:05 | 显示全部楼层 |阅读模式 来自: 中国山东东营

马上注册,结识高手,享用更多资源,轻松玩转三维网社区。

您需要 登录 才可以下载或查看,没有帐号?注册

x
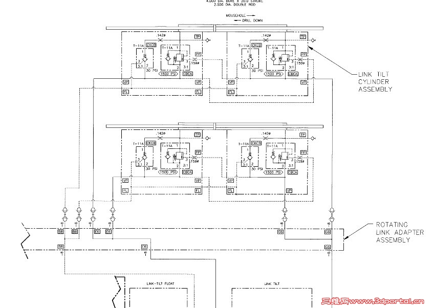
手册上说明液缸阀汇中的溢流阀调节不好会导致液缸动作不同步,事实上也是这种情况,我按照手册说明调到同步了。但是我没看明白是什么原理,溢流阀和同步有什么关系。请高手解答。 未命名.jpg 未命名1.jpg
发表回复
您需要登录后才可以回帖 登录 | 注册

本版积分规则


Licensed Copyright © 2016-2020 http://www.3dportal.cn/ All Rights Reserved 京 ICP备13008828号

小黑屋|手机版|Archiver|三维网 ( 京ICP备2023026364号-1 )

快速回复 返回顶部 返回列表