- »ý·Ö
- 711
UID1360511
Ö÷Ìâ
ÔÚÏßʱ¼ä Сʱ
×¢²áʱ¼ä2010-12-13
|

Â¥Ö÷ |
·¢±íÓÚ 2012-10-12 21:08:43
|
ÏÔʾȫ²¿Â¥²ã
À´×Ô£º ÖйúËÄ´¨×ÊÑô
9619 ·¢±íÓÚ 2012-10-12 15:25 static/image/common/back.gif. F) p! N' O8 ^5 M7 |. t
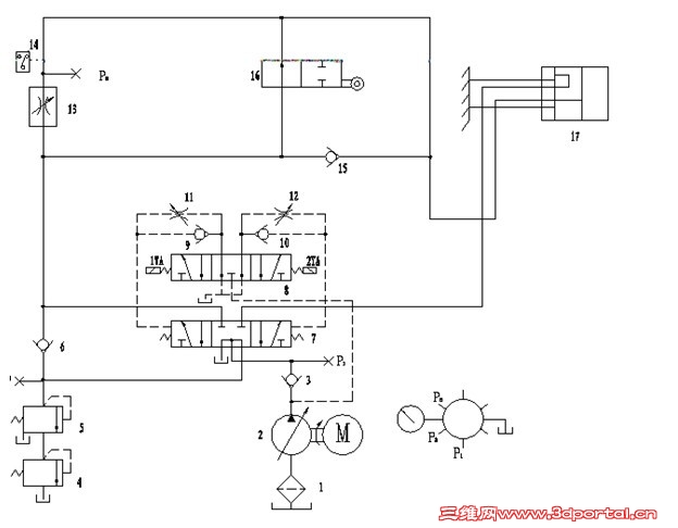
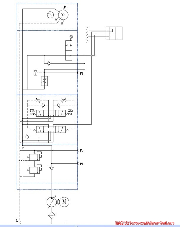
Êǵ쬰´ÕÕ¼¯³ÉÔÀíͼ¾ÍʵÏÖ²»Á˲ÁË¡£
+ e% g ]% _* \) d8 e: ?+ ? Z$ z1 M* s; T( Q
ÄãµÄϵͳÔÀíͼûÓÐÎÊÌ⣬¶ÔÕÕÒ»ÏÂÐ޸ÉÔÀíͼ¾Í¿ÉÒÔÁË¡£ # N7 Z3 a3 `& N& v- n" X% `
лл£¡£¡ ѧÉú˼Ëù°ëÌìҲû²ÎÎò³öÀ´¡£' R. n, C3 W# p+ C
7 O6 L, L+ d1 [& m
»¹Íû ÀÏʦ °ïæÐÞ¸Äһϰ¡ : H* S- |" u3 }; T, Z; S6 }
% I: h H0 s5 c3 A# F2 N
ѧÉúÏÈллÁË |
|