QQ登录

只需一步,快速开始

登录 | 注册 | 找回密码

三维网

 找回密码
 注册

QQ登录

只需一步,快速开始

展开

通知     

查看: 2193|回复: 8
收起左侧

[讨论] 请大家看看这个 学生有些不明白

[复制链接]
发表于 2012-12-5 13:33:30 | 显示全部楼层 |阅读模式 来自: 中国湖北黄石

马上注册,结识高手,享用更多资源,轻松玩转三维网社区。

您需要 登录 才可以下载或查看,没有帐号?注册

x
本帖最后由 ?§¤???¤ò¤? 于 2012-12-5 17:06 编辑 6 r. b1 C  t% C/ j0 a/ k% y* g7 B
4 ]. X' c, R& M" e& b: c. K
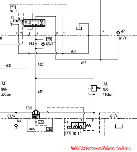
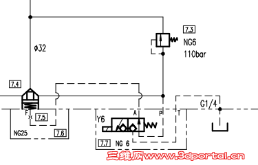
插座阀上面是接一个比例伺服的换向阀 换向球阀肯定是为了打开和锁紧插装阀 请问图右边7.3那个溢流阀到底是起什么作用的 而且这里有个溢流阀的话 从上面换向阀出来的高压油不是不能直接流到换向球阀那去吗? 还有图上的G1/4 NG数字是什么意思。 还有问下各位 直动型溢流阀可以接控制油路进行远程调控吗? 问题有点多 希望各位赐教 QQ截图20121205132323.png QQ截图20121205170342.png
发表于 2012-12-5 14:07:01 | 显示全部楼层 来自: 中国湖北武汉
本帖最后由 yj9640 于 2012-12-5 14:29 编辑 7 t  A' P1 ^: w- G

" _; u* y) b" o) ^插件和电磁球阀,溢流阀组合起来就是个电磁溢流阀,NG是通径的意思,G1/4是这个泄油回路在阀块上的油口规格,一般的直动溢流阀是实现不了远程控制的。
+ ?, |2 \0 Z9 u
1 s5 y* g6 Z& U但是如果这是个电磁溢流阀的话,上面应该不是接换向阀的吧?能不能发完整点的图出来看看?6 ?; o9 g) o% t/ Z  w/ b2 |

评分

参与人数 1三维币 +1 收起 理由
自流井 + 1 应助

查看全部评分

 楼主| 发表于 2012-12-5 17:07:14 | 显示全部楼层 来自: 中国湖北黄石
感谢回答 图已经更新了    我还是没弄懂这个溢流阀的作用
发表于 2012-12-5 18:47:40 | 显示全部楼层 来自: 中国湖北咸宁
G1/4是测压接口螺纹尺寸,G1/4的
/ T$ M( U4 a- u6 O1 P( t6 C$ M/ q' O, d! P8 {) G* Q9 t4 d. }
NG即DN,通径
6 C7 ^$ B' V! }- r8 V) ~- c溢流阀为DN6...
发表于 2012-12-5 20:43:25 | 显示全部楼层 来自: 中国山东青岛
图不全,姑且猜测一下:+ Q0 h' u6 z. T0 A0 d
1、当伺服阀处于右位时,此油路接回油路,此时7.7阀得电的话只需打开插装阀回油,可以认为自由回油;如7.7阀不得电的话则7.3溢流阀给回油路提供了背压,小流量时直接由7.3回油,大流量时打开插装阀回油,具体数据要根据插装阀面积比及溢流阀调压偏差及溢流阀节流压力得出。
  C: N/ G0 d# Y& Z  N' _3 }2、当伺服阀处于左位时,按原理图来开溢流阀是单向的,此时7.7阀应为得电状态,插装阀处应为自由通油状态。  q1 T5 D5 ]* `7 L' O
图在不违法保密原则下尽量详细一下吧,还有点点怀疑7.3是减压溢流阀,虽然原理图不是双向的。
发表于 2012-12-6 15:59:04 | 显示全部楼层 来自: 中国湖北武汉
图不完整还是有点看不明白这个用法,按楼上的说法7.3提供背压,是什么状况需要110bar这么高的背压?
发表于 2012-12-6 21:40:19 | 显示全部楼层 来自: 中国山东青岛
本帖最后由 csuce 于 2012-12-6 21:44 编辑
, T+ n8 U" ]( B: I4 R  q, I( U: h
yj9640 发表于 2012-12-6 15:59 http://www.3dportal.cn/discuz/static/image/common/back.gif8 ~4 ]# B2 F/ N+ X6 \
图不完整还是有点看不明白这个用法,按楼上的说法7.3提供背压,是什么状况需要110bar这么高的背压?
" L2 k$ u3 u9 l3 v

5 V) [+ P( b, }5 D不负责任的说,我也不知道,图不全嘛,按目前这点原理图只有猜,确实也没怎么见过要用这么大背压的。继续猜的话还有种可能这是一个顺序阀。
发表于 2012-12-7 10:27:53 | 显示全部楼层 来自: 中国湖北黄石
csuce 发表于 2012-12-6 21:40 static/image/common/back.gif
, D' u7 i' ?/ W. \9 w% s0 {" M不负责任的说,我也不知道,图不全嘛,按目前这点原理图只有猜,确实也没怎么见过要用这么大背压的。继 ...
) D. j: L- {" @. ^$ a. {2 ], F
顺序阀倒是可以理解哈
发表于 2012-12-8 10:23:11 | 显示全部楼层 来自: 中国山东济南
应该是为了实现顺序控制。当系统压力超过110bar的时候。阀能够开启,保证阀前压力不低于110Bar。应该阀前是高压泵阀后是低压泵。图纸不全,只有猜。
发表回复
您需要登录后才可以回帖 登录 | 注册

本版积分规则


Licensed Copyright © 2016-2020 http://www.3dportal.cn/ All Rights Reserved 京 ICP备13008828号

小黑屋|手机版|Archiver|三维网 ( 京ICP备2023026364号-1 )

快速回复 返回顶部 返回列表