QQ登录

只需一步,快速开始

登录 | 注册 | 找回密码

三维网

 找回密码
 注册

QQ登录

只需一步,快速开始

展开

通知     

查看: 4191|回复: 19
收起左侧

[已答复] 石化石油罐设计 蓝图

[复制链接]
发表于 2013-1-30 12:47:22 | 显示全部楼层 |阅读模式 来自: 中国江西南昌

马上注册,结识高手,享用更多资源,轻松玩转三维网社区。

您需要 登录 才可以下载或查看,没有帐号?注册

x
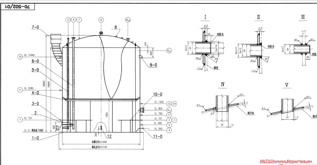
请各位高手给我看看  指点下   我看不太懂这种图   这种图上符号 术语?因为我们产品是安装在罐中的  所以对方发来了蓝图
1.jpg
2.jpg
3.jpg
4.jpg

总图

总图

评分

参与人数 1三维币 +3 收起 理由
rgsmdqy + 3 议题不错

查看全部评分

发表于 2013-1-30 16:24:16 | 显示全部楼层 来自: 中国辽宁沈阳
这是立式圆筒储罐的剖面图,不知道楼主什么东西没看懂

评分

参与人数 1三维币 +2 收起 理由
洪哥 + 2 感谢帮助!

查看全部评分

 楼主| 发表于 2013-1-30 16:39:49 | 显示全部楼层 来自: 中国江西南昌
绅岚 发表于 2013-1-30 16:24 static/image/common/back.gif
. e# d7 _% F7 }3 ?+ u这是立式圆筒储罐的剖面图,不知道楼主什么东西没看懂

; a. Y5 G5 m+ }9 b% T3 Q+ [请赐教?  多谢
, d$ D% d; f# l$ ?" H
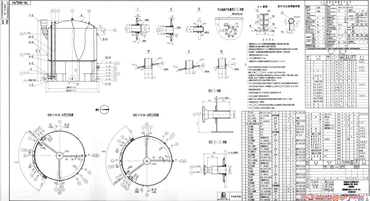
不.jpg
不2.jpg
不3.jpg
不5.jpg
 楼主| 发表于 2013-1-31 12:41:02 | 显示全部楼层 来自: 中国江西南昌
高手进来帮帮忙啊                 顶起来
发表于 2013-1-31 13:23:27 | 显示全部楼层 来自: 中国辽宁沈阳
图“不”中的应该是角钢,具体型号见件8,角焊,焊高4mm。至于13、14、15、16包围的那个东西,由于看不请求A-A剖面的具体情况,不知道是什么。
' W# G2 }. ]2 A% P图“不2”中应该是储罐的俯视图和仰视图,所有的结构都是对称的,仔细观察一下就好了
! R" X1 x" a* ?, Z图“不3”中的那个近似“V”形的线是剖视分界线,实际上该图就是一个剖面图,只是应该属于旋转剖,罐体内部的管子基本都是剖面图。
8 F: W  M0 D+ f- w5 `图“不5”中的字母和数字,数字部分应该是指相对于某个基准面的高度差,也可能是相对于某个出口的高度差,具体情况需查看总图。
2 ]$ U4 Q' V, J1 Q# m1 a! f0 D个人观点,仅供参考!

评分

参与人数 1三维币 +8 收起 理由
洪哥 + 8 感谢帮助!

查看全部评分

 楼主| 发表于 2013-2-1 08:32:30 | 显示全部楼层 来自: 中国江西南昌
绅岚 发表于 2013-1-31 13:23 static/image/common/back.gif
& \8 C( z! C; Z$ R8 s  V3 B图“不”中的应该是角钢,具体型号见件8,角焊,焊高4mm。至于13、14、15、16包围的那个东西,由于看不请求 ...

. U, `0 f' c3 y4 H$ E多谢指点!  主要是第一次见到这种玩意   不知道从何下手~   现在看的也差不多知道了些  谢谢
发表于 2013-2-1 10:39:46 | 显示全部楼层 来自: 中国浙江嘉兴
建议楼主抽空翻翻化工容器的图集。. m$ l0 m5 I% n

评分

参与人数 1三维币 +2 收起 理由
洪哥 + 2 感谢帮助!

查看全部评分

 楼主| 发表于 2013-2-1 10:49:09 | 显示全部楼层 来自: 中国江西南昌
zhoushan403 发表于 2013-2-1 10:39 static/image/common/back.gif
6 M* F6 P) `+ |# q0 P建议楼主抽空翻翻化工容器的图集。

5 s0 V$ ]" u; t( y& \5 M+ b; O- P没有啊  请问你有吗? 可以发一份吗?
发表于 2013-2-1 11:02:14 | 显示全部楼层 来自: 中国浙江嘉兴
股海一客 发表于 2013-2-1 10:49 static/image/common/back.gif
& E$ A$ Y% _0 P& C没有啊  请问你有吗? 可以发一份吗?

$ l$ V3 n% O) v) p! [3 k' ~/ o- `到当地的新华书店买一本吧,既然干这行那就要投入,有了投入才有回报。

评分

参与人数 1三维币 +2 收起 理由
洪哥 + 2 感谢帮助!

查看全部评分

发表于 2013-2-1 16:11:16 | 显示全部楼层 来自: 中国山东济南
EL 表示标高。

评分

参与人数 1三维币 +2 收起 理由
洪哥 + 2 感谢帮助!

查看全部评分

 楼主| 发表于 2013-2-2 08:22:36 | 显示全部楼层 来自: 中国江西南昌
huanghong1961 发表于 2013-2-1 16:11 static/image/common/back.gif! b2 U7 k8 U, E1 G& f- w
EL 表示标高。
6 \! g' [$ ~1 N, D6 z9 n! _3 C" F
哦    多谢指教
发表于 2013-2-15 21:52:34 | 显示全部楼层 来自: 中国江苏南京
化工设备图册2 J+ v& O% i# i$ k, N3 y: G1 J
http://www.3dportal.cn/discuz/fo ... read&tid=219586( C6 L, _$ ^1 U; e+ x$ k& _: g
化工设备结构图册7 }& D$ D- L# X. A
http://www.3dportal.cn/discuz/fo ... read&tid=169969- ?# ~' [) _' \, H
三维还有许多,请仔细地搜一搜。

评分

参与人数 1三维币 +3 收起 理由
洪哥 + 3 感谢帮助!

查看全部评分

发表于 2013-2-18 11:02:20 | 显示全部楼层 来自: 中国新疆克孜勒苏柯尔克孜自治州
这是设计适用于化工液体储罐,不错

评分

参与人数 1三维币 +2 收起 理由
洪哥 + 2 感谢参与!

查看全部评分

 楼主| 发表于 2013-2-18 12:04:49 | 显示全部楼层 来自: 中国江西南昌
bj2008 发表于 2013-2-15 21:52 static/image/common/back.gif
0 ?) g+ t( U1 f  T) ]* t$ ~化工设备图册
! m8 i/ ^+ \9 W1 K3 R# Q( nhttp://www.3dportal.cn/discuz/forum.php?mod=viewthread&tid=219586+ h5 f* G, V7 r
化工设备结构图册

' P$ I9 @% V; K' z* Y            多谢指导~
发表于 2013-2-18 13:37:27 | 显示全部楼层 来自: 中国上海
LPEC出的图,算是基本的设备图纸了。搞化工设备应该要懂的

评分

参与人数 1三维币 +2 收起 理由
洪哥 + 2 感谢帮助!

查看全部评分

 楼主| 发表于 2013-2-22 16:03:56 | 显示全部楼层 来自: 中国江西南昌
tomy121 发表于 2013-2-18 13:37 static/image/common/back.gif) C; S' a2 d  E$ H; U- P6 n
LPEC出的图,算是基本的设备图纸了。搞化工设备应该要懂的
# w! T& W% |) n  z! g6 j# N" L2 {$ r
LPEC?       你怎么知道                          

评分

参与人数 1三维币 +3 收起 理由
洪哥 + 3 积极回应。

查看全部评分

发表于 2013-4-18 13:59:46 | 显示全部楼层 来自: 新加坡
lz可能不是学化机的,但是要是连机械专业都不是的话,那就有点难度了
 楼主| 发表于 2013-4-18 15:50:36 | 显示全部楼层 来自: 中国江西南昌
crester 发表于 2013-4-18 13:59 static/image/common/back.gif
( @. V8 J& N. t" K" D5 g5 E. Y/ j0 Alz可能不是学化机的,但是要是连机械专业都不是的话,那就有点难度了
0 j+ P' z4 B+ z- Y9 t6 l, ~
我不是学化工专业的  我是机械专业~没学过这容器罐的
发表于 2013-6-12 16:42:45 | 显示全部楼层 来自: 中国山西大同
我还要好好学习,有点看不同通过
发表于 2015-4-14 14:46:13 | 显示全部楼层 来自: 中国河南平顶山
表示看不懂
发表回复
您需要登录后才可以回帖 登录 | 注册

本版积分规则


Licensed Copyright © 2016-2020 http://www.3dportal.cn/ All Rights Reserved 京 ICP备13008828号

小黑屋|手机版|Archiver|三维网 ( 京ICP备2023026364号-1 )

快速回复 返回顶部 返回列表