QQ登录

只需一步,快速开始

登录 | 注册 | 找回密码

三维网

 找回密码
 注册

QQ登录

只需一步,快速开始

展开

通知     

查看: 3482|回复: 11
收起左侧

[已解决] 高空作业车调平油缸抖动问题

[复制链接]
发表于 2013-10-25 19:59:53 | 显示全部楼层 |阅读模式 来自: 中国湖南邵阳

马上注册,结识高手,享用更多资源,轻松玩转三维网社区。

您需要 登录 才可以下载或查看,没有帐号?注册

x
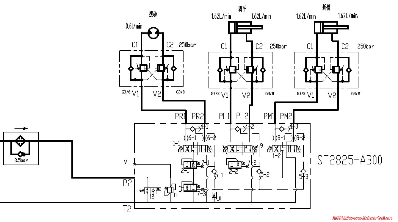
高空作业车调平油缸收回时有点抖动,从而带动整个平台机构振动。附件为液压系统原理图。油缸伸出时一点不抖动,将油缸销轴拔出,不加负载,油缸运行平稳。平衡阀为双向平衡阀,更换新平衡阀也没效果,求助各位,可能是什么原因造成的。
工作平台液压系统原理图.jpg
 楼主| 发表于 2013-10-25 20:35:34 | 显示全部楼层 来自: 中国湖南邵阳
调平油缸是用比例阀控制的
发表于 2013-10-25 20:54:44 | 显示全部楼层 来自: 中国山东威海
请看一下平衡阀的控制比,有可能是平衡阀选择的问题,平衡阀的设定压力太高,
发表于 2013-10-25 21:10:29 | 显示全部楼层 来自: 中国天津
负负载工况出现抖动是吧?如果是工作时抖动就调高一下平衡阀压力或者在平衡阀之前加点节流,如果是启停抖动,通过比例控制斜坡做一下加速。

评分

参与人数 1三维币 +2 收起 理由
9619 + 2 技术讨论

查看全部评分

 楼主| 发表于 2013-10-25 22:24:44 | 显示全部楼层 来自: 中国湖南邵阳
haoqi 发表于 2013-10-25 20:54 static/image/common/back.gif% J$ F) q2 r) s- @7 _
请看一下平衡阀的控制比,有可能是平衡阀选择的问题,平衡阀的设定压力太高,

% k2 k! U  B) V3 q3 ^, h0 X$ S平衡阀的先导比为4:1,最大压力为35MPa,开启压力为25MPa左右,平衡阀两端的压力都调过,效果都不理想
 楼主| 发表于 2013-10-25 22:31:01 | 显示全部楼层 来自: 中国湖南邵阳
csuce 发表于 2013-10-25 21:10 static/image/common/back.gif2 f# Z' J/ d5 E, a
负负载工况出现抖动是吧?如果是工作时抖动就调高一下平衡阀压力或者在平衡阀之前加点节流,如果是启停抖动 ...

/ X4 s  q. p( e1 O. A8 y+ H4 a. w是负载工况出现抖动,而且是油缸下降时前面四分之三的部分出现抖动,油缸缩回到最后面四分之一的部分不抖动,油缸伸出时完全正常,开始把平衡阀一端顺序阀压力调高,不抖动了;后面给它加载,并将整车全部伸展,缩回时又发现工作平台栏抖动,后面无论怎么调平衡阀都没用了;
发表于 2013-10-25 23:46:09 | 显示全部楼层 来自: 中国四川成都
给回油管路加点背压试试。

评分

参与人数 1三维币 +2 收起 理由
9619 + 2 技术讨论

查看全部评分

 楼主| 发表于 2013-10-26 12:27:35 | 显示全部楼层 来自: 中国湖南邵阳
平衡阀之前加节流孔¢1,问题解决了。
发表于 2013-10-26 15:06:44 | 显示全部楼层 来自: 中国北京
加节流。。。。。。。。。。。。。。
发表于 2013-10-27 12:53:56 | 显示全部楼层 来自: 中国天津
wskpyuwxf 发表于 2013-10-26 12:27 static/image/common/back.gif
+ v9 f) E: i! S; R$ b+ R平衡阀之前加节流孔¢1,问题解决了。

" c  B, ?6 R9 }2 T0 d平衡阀低频振动引起的,下次可选用带外泄口的半限流或限流平衡阀试试。

评分

参与人数 1三维币 +2 收起 理由
9619 + 2 技术讨论

查看全部评分

发表于 2013-11-28 12:18:39 | 显示全部楼层 来自: 中国江苏徐州
也建议选择双极微动的平衡阀试试,能够双重“滤波”,可能效果也可以
发表于 2014-1-14 16:02:12 | 显示全部楼层 来自: 中国上海
6#专业
发表回复
您需要登录后才可以回帖 登录 | 注册

本版积分规则


Licensed Copyright © 2016-2020 http://www.3dportal.cn/ All Rights Reserved 京 ICP备13008828号

小黑屋|手机版|Archiver|三维网 ( 京ICP备2023026364号-1 )

快速回复 返回顶部 返回列表