QQ登录

只需一步,快速开始

登录 | 注册 | 找回密码

三维网

 找回密码
 注册

QQ登录

只需一步,快速开始

展开

通知     

查看: 2142|回复: 6
收起左侧

[已解决] 该阀是怎样工作的

[复制链接]
发表于 2007-1-4 09:14:31 | 显示全部楼层 |阅读模式 来自: 中国北京

马上注册,结识高手,享用更多资源,轻松玩转三维网社区。

您需要 登录 才可以下载或查看,没有帐号?注册

x
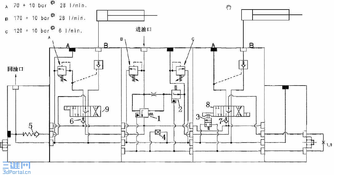
请指点该阀是怎样工作的  o- Y+ ]( N/ W, t

& \: _( k& n& U/ S2 P" M: n- {% Q[ 本帖最后由 江边 于 2007-2-26 20:23 编辑 ]
Snap1.jpg
发表于 2007-1-4 09:57:33 | 显示全部楼层 来自: 中国安徽马鞍山

关于该阀是怎样工作的

请楼主将附件改为图片让大家分析,下载第一费时,第二有可能中毒
 楼主| 发表于 2007-1-4 16:23:59 | 显示全部楼层 来自: 中国北京
各位高手我真的很想知道图中1和2是怎样工作的,及4的名称与作用,谢谢了!
发表于 2007-1-4 17:35:28 | 显示全部楼层 来自: LAN
1、整个油路看不清楚,不知道干什么用,但从局部来看,阀2作为一个特殊液阻与前面的固定液阻组成特殊液压半桥,用来控制阀1(从局部看,阀1还受其他几个地方控制)。阀2是常开阀,外控压力低时,阀1卸荷;控制压力达到弹簧调定值,阀2关闭,阀1起压。具体压力值或由弹簧调定,或由它控压力决定。5 P- {& i' T2 S
2、阀4是个手调截止阀。

评分

参与人数 1三维币 +3 收起 理由
江边 + 3 应助,谢谢你的参与

查看全部评分

发表于 2007-1-24 21:19:00 | 显示全部楼层 来自: 中国四川眉山

请教大伙图中两个阻尼孔的作用

有人问过这个问题,俺还是有些不太清楚,想请教高手们图中两个阻尼孔的作用,希望大家不吝赐教!!(该图是一个恒压泵的原理图)% N2 `. l6 B% |! ^
1 k# ^  g$ V# c
重复!请注意--by 江边
* E! X3 _4 P6 C8 V6 l* j
[ 本帖最后由 江边 于 2007-1-25 07:31 编辑 ]
未命名.JPG
发表于 2007-1-24 22:17:54 | 显示全部楼层 来自: 中国黑龙江佳木斯
强烈的同意4楼的观的观点.
发表于 2007-1-25 07:27:30 | 显示全部楼层 来自: 哥伦比亚
这两个液阻的布置,是力士乐的一个专利。据分析这样处理有2个特点,第一,它适度地降低了变量控制阀的增益,有利于系统的稳定,这个做法好几家公司都差不多。第二个作用在图上不显眼。据分析,这是一个比较前卫的思路,就是使得比例控制阀的控制精度与快速性得以提高,所谓的以正遮盖的结构,达到准零遮盖的性能。
发表回复
您需要登录后才可以回帖 登录 | 注册

本版积分规则


Licensed Copyright © 2016-2020 http://www.3dportal.cn/ All Rights Reserved 京 ICP备13008828号

小黑屋|手机版|Archiver|三维网 ( 京ICP备2023026364号-1 )

快速回复 返回顶部 返回列表