QQ登录

只需一步,快速开始

登录 | 注册 | 找回密码

三维网

 找回密码
 注册

QQ登录

只需一步,快速开始

展开

通知     

查看: 2889|回复: 10
收起左侧

[讨论] 国内小吨位电叉\内燃叉车液压系统图

[复制链接]
发表于 2007-4-28 12:47:03 | 显示全部楼层 |阅读模式 来自: LAN

马上注册,结识高手,享用更多资源,轻松玩转三维网社区。

您需要 登录 才可以下载或查看,没有帐号?注册

x
哪位大虾可以提供国内现流行的小吨位电叉\内燃叉车液压系统图?  `8 k% y) d! N8 H: e* K
7 Z" P4 {0 o- D9 ]% W
谢谢!
发表于 2007-4-28 14:42:00 | 显示全部楼层 来自: 中国天津
呵呵,有点专业,叉车设计里也不会有!
发表于 2007-8-30 19:40:22 | 显示全部楼层 来自: 中国广东湛江
我也想要啊!!!!!!!
发表于 2007-8-31 08:18:28 | 显示全部楼层 来自: 中国山东烟台
需要我也想要啊!!!!!!!
发表于 2007-8-31 16:34:47 | 显示全部楼层 来自: 中国上海
哪位大虾能否支持一下技术??
发表于 2007-9-21 18:47:56 | 显示全部楼层 来自: 中国广东佛山

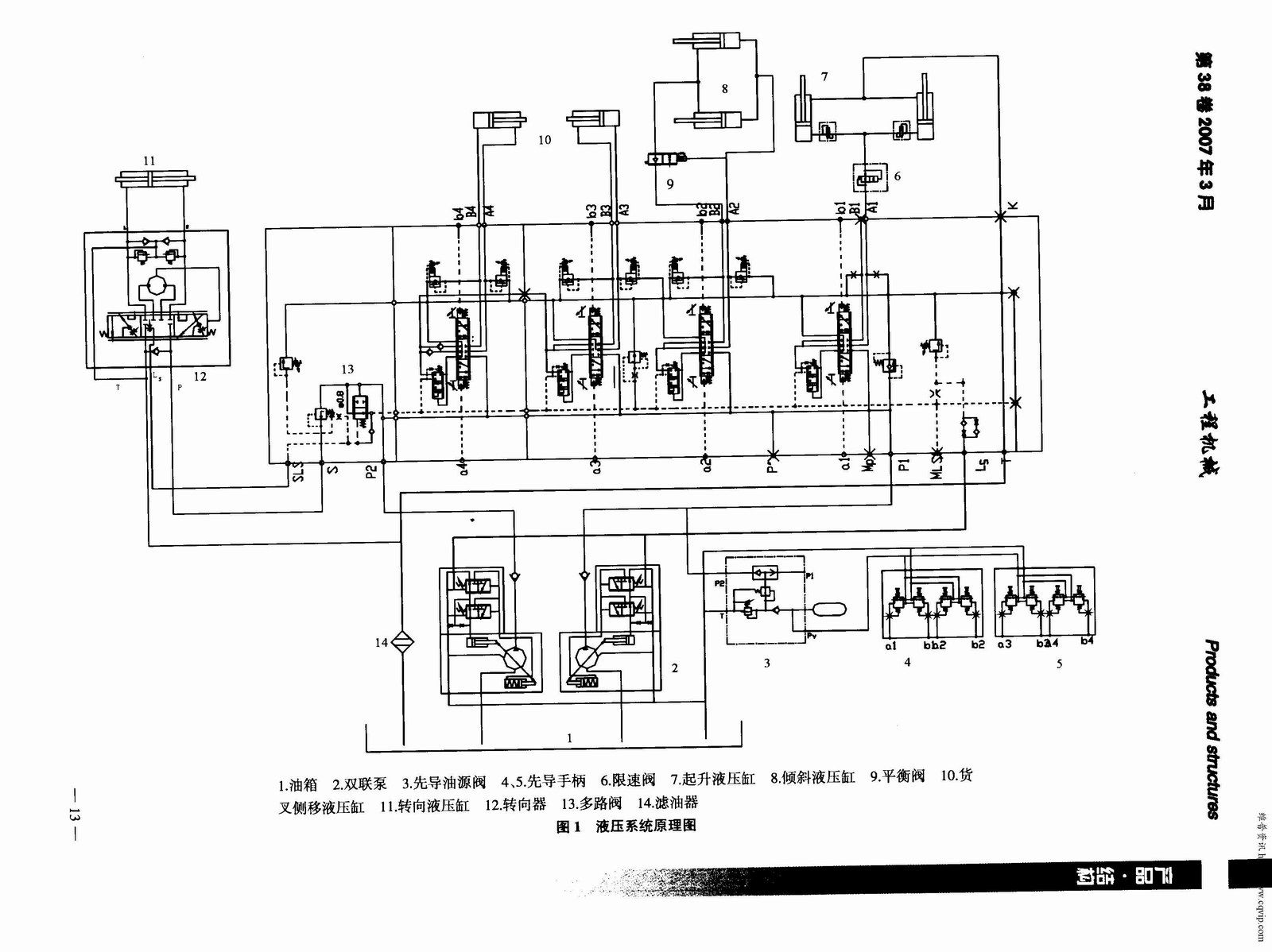
叉车液压系统图

叉车液压系统图
叉车液压系统.JPG
发表于 2007-9-22 10:03:27 | 显示全部楼层 来自: 中国上海
我也在找呢!谢谢6楼的!!!!!!
发表于 2007-9-24 10:47:34 | 显示全部楼层 来自: 美国
好多夜压图是不能分享的,要保密。
发表于 2007-9-27 13:41:20 | 显示全部楼层 来自: 日本
6楼的这个东西不错。工程机械杂志上经常会有这种介绍新技术的。
发表于 2011-3-9 21:33:19 | 显示全部楼层 来自: 中国重庆
值得新手学习,谢谢
发表于 2011-8-24 11:05:01 | 显示全部楼层 来自: 新加坡
谢谢六楼,类似资料真不好找啊
发表回复
您需要登录后才可以回帖 登录 | 注册

本版积分规则


Licensed Copyright © 2016-2020 http://www.3dportal.cn/ All Rights Reserved 京 ICP备13008828号

小黑屋|手机版|Archiver|三维网 ( 京ICP备2023026364号-1 )

快速回复 返回顶部 返回列表