QQ登录

只需一步,快速开始

登录 | 注册 | 找回密码

三维网

 找回密码
 注册

QQ登录

只需一步,快速开始

展开

通知     

查看: 3777|回复: 20
收起左侧

[已解决] 液压回路的分析

[复制链接]
发表于 2007-5-19 04:59:31 | 显示全部楼层 |阅读模式 来自: 中国湖南长沙

马上注册,结识高手,享用更多资源,轻松玩转三维网社区。

您需要 登录 才可以下载或查看,没有帐号?注册

x
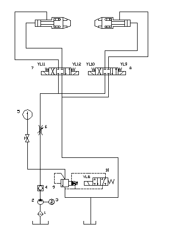
希望大家帮我分析一下这个液压图中每个回路的作用,现在我刚刚开始做毕业设计不怎么懂,在这里先谢谢.
{E0BE8463-93AD-4831-BF9E-3F05377D50BF}.BMP
 楼主| 发表于 2007-5-19 05:02:29 | 显示全部楼层 来自: 中国湖南长沙
这个回路的压力是25MPa,要有停车保压的功能还有可以双向连续和点动操作,来拉伸机上的夹钳的液压系统图
发表于 2007-5-19 07:34:28 | 显示全部楼层 来自: 中国河南安阳
这个系统可以中间的任何位置,不具有严格的保压功能。  W* i9 j1 U1 I6 q$ r( U/ G# x
双向连续和点动操作是电器上实现的(可以实现)。- a8 m/ U# s/ m8 r6 {5 E
实现保压功能需增加液控单向阀(电磁阀中位应该为Y性机能),也可增加一个蓄能器以便实现可靠的保压。
发表于 2007-5-19 15:41:25 | 显示全部楼层 来自: 中国山东青岛
不错啊我也不怎么懂这次豁然开朗啦
 楼主| 发表于 2007-5-19 15:50:58 | 显示全部楼层 来自: 中国湖南长沙
还想问一下,液压泵附近的那个回路是什么功能
发表于 2007-5-19 19:53:09 | 显示全部楼层 来自: 美国
液压泵附近的那个阀叫电磁,和传统的溢流阀相比他的先导控制由电磁阀来控制。
发表于 2007-5-19 19:55:29 | 显示全部楼层 来自: 美国
这个系统要实现良好的保压功能把控制油缸电磁阀改为Y机能,电磁阀和油缸之间用双向平衡阀,你用的O机能就是在中位的时候也是有泄露的。
发表于 2007-5-20 11:47:01 | 显示全部楼层 来自: 中国河北沧州
该回路中没有保压设计,目前用的较好的是双向平衡阀。液压泵旁边的回路为卸荷回路。
发表于 2007-5-20 12:41:23 | 显示全部楼层 来自: 中国河南安阳
原帖由 beenet 于 2007-5-19 15:50 发表 http://www.3dportal.cn/discuz/images/common/back.gif
5 \1 B: Y: z! r: \% V还想问一下,液压泵附近的那个回路是什么功能

, C, R3 w+ b! L) z  X它是由9溢流阀、10电磁阀组成的溢流、卸荷回路。也可以用一个电磁溢流阀替换这两个元件。
 楼主| 发表于 2007-5-26 23:09:29 | 显示全部楼层 来自: 中国湖南长沙

回复 #9 9619 的帖子

关于10电磁阀在2个位置分别做的什么,是不是溢流阀会受到什么的控制.
发表于 2007-5-26 23:15:38 | 显示全部楼层 来自: 中国河南安阳
10在常位时,溢流阀卸荷,电磁铁通电换向后,溢流阀建压。
 楼主| 发表于 2007-5-27 14:07:51 | 显示全部楼层 来自: 中国湖南长沙

回复 #11 9619 的帖子

液控单向阀4的作用是什么? * ~3 h. B- n: b1 ^/ Z6 S
是不是在为了使液压油路达到一定的压力的时候才可以通油,或是系统开始工作?
发表于 2007-5-27 14:17:58 | 显示全部楼层 来自: 中国河南安阳
主系统单向阀4(不是液控单向阀)的作用是用来保护油泵不受系统的冲击,它的特点是:单方向(正向)通过,逆向截至。

评分

参与人数 1三维币 +6 收起 理由
江边 + 6 积极参与技术交流

查看全部评分

 楼主| 发表于 2007-5-27 23:59:23 | 显示全部楼层 来自: 中国湖南长沙

回复 #13 9619 的帖子

那这个油路有没有保证达到一定的压力时才开始运动,也即怎么保证这个夹钳所受力的保证.
发表于 2007-6-25 14:46:22 | 显示全部楼层 来自: 中国安徽马鞍山
以上说的比较全面,我补充说一下:% w5 ^2 y( g- G1 ?( C8 m. }! T) b8 y5 r
泵附近的是电磁先导溢流阀,其功能可以实现泵无负载启动和设备不工作的时候卸荷节能。
发表于 2007-6-25 19:32:06 | 显示全部楼层 来自: 中国浙江宁波
学习了...
发表于 2008-4-5 06:32:28 | 显示全部楼层 来自: 芬兰
最上面两个是液压缸么?怎么之前没见过这种画法啊?是什么标准
发表于 2008-4-5 20:31:46 | 显示全部楼层 来自: 中国辽宁鞍山
可以利用液控单项锁包压
发表于 2008-4-6 15:54:06 | 显示全部楼层 来自: 中国河南新乡
图上的两个液压缸比较有意思4 {. r# S- f" ~3 N: I. @0 q
是和机械结构结合的么,竟然通过行程限位来达到夹钳的目的。
发表于 2014-4-8 16:26:02 | 显示全部楼层 来自: 中国上海
很好,学习了,谢谢各位
发表于 2014-4-9 12:52:49 | 显示全部楼层 来自: 中国湖南邵阳
这是比较基本的,要加油啊
发表回复
您需要登录后才可以回帖 登录 | 注册

本版积分规则


Licensed Copyright © 2016-2020 http://www.3dportal.cn/ All Rights Reserved 京 ICP备13008828号

小黑屋|手机版|Archiver|三维网 ( 京ICP备2023026364号-1 )

快速回复 返回顶部 返回列表