QQ登录

只需一步,快速开始

登录 | 注册 | 找回密码

三维网

 找回密码
 注册

QQ登录

只需一步,快速开始

展开

通知     

全站
9天前
查看: 2785|回复: 10
收起左侧

[讨论] 请问SL型带泄油的液控单向阀

[复制链接]
发表于 2007-5-22 19:36:08 | 显示全部楼层 |阅读模式 来自: 中国江苏无锡

马上注册,结识高手,享用更多资源,轻松玩转三维网社区。

您需要 登录 才可以下载或查看,没有帐号?注册

x
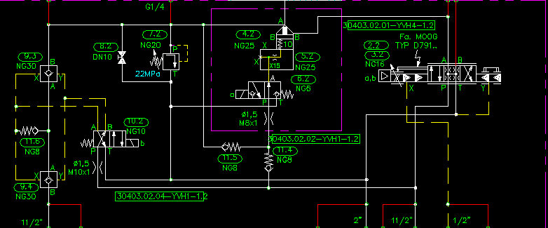
请问GG,JJ们指出错误。分析如下:当换向阀处于图示位置时,这两个液控单向阀只作为普通单向阀的作用,当b得电是可以油液双向流动,这是它基本原理,不知有没有其他说法。
) ]8 z0 \, I, ~- W还有就是当换向阀p口供油时,从SL型单向阀的结构上来说给Y口(泄油口)供油,油液可以从液控单向阀的A口流出但绝不会流到B上去,以后再经过单向阀NG8再去换向阀的回油管路。(因为SL型单向阀泄油口的作用面积比单向阀芯要大)
! Y8 j; S* H$ M0 `$ }其实油液就是在打循环。而此时是通过伺服阀和插装在对油缸起作用。: I8 f2 E& y/ n% k( e( ?
此处用的是利士乐的SL30PA1-4X/
{8451E1ED-0A55-49F6-8FBE-1CFE69D2C8FF}.BMP
发表于 2007-5-24 16:31:50 | 显示全部楼层 来自: 中国安徽马鞍山
个人认为楼主说的没有问题:+ L  j* ^; J/ [, i. F5 W5 a+ W% ]1 c, w
如图时:次两个液控单向阀均为断路,只有当换向阀b得电后两液控单向阀都打开。由于图纸不全面只能看到这些,其余不详。
发表于 2007-5-25 15:18:24 | 显示全部楼层 来自: 中国江苏无锡
楼主说的没有问题.3 f* T8 S. a6 g8 q5 l$ M3 ?' U$ B8 N
但是我不理解这个原理的用法.
  ?4 h) w5 M( G/ [, t$ ^在这里电磁铁不得电的情况下,两个液控单向阀都相当于普通单向阀,双向都不能流动.7 e& s6 B' h! z7 r5 T1 z1 z4 y0 R* F
在电磁铁得电的情况下,两边都是通的.
  c7 }4 V$ S& c- T' S  a所以在这里,这两个液控单向阀和一个换向阀组合起来,相当于一个截止阀的功能.+ y& m/ Z3 r) b
不理解原理上为什么要那么用.
8 B1 D& y: T: Z; D9 G完全可以就直接用一个电磁(电液)的截止阀就可以了,控制这个回路的通断.
发表于 2007-5-25 16:17:15 | 显示全部楼层 来自: 中国安徽马鞍山
楼上的问题可能需要楼主将完整的原理图贴出来才行。
 楼主| 发表于 2007-5-28 19:10:20 | 显示全部楼层 来自: 中国江苏无锡

补图

不好意思!由于图太大只能传上,望斑竹帮忙整理一下方便大家!谢谢

辊缝调节.rar

196.78 KB, 下载次数: 13

发表于 2007-5-29 13:40:10 | 显示全部楼层 来自: 中国河南安阳
不知道动作的具体要求。从原理图上分析它是一个电控截止阀,要求正反向均截止,不允许有泄漏。) A: H" o8 e& U; X1 T- @! G
当换向阀p口供油时,从SL型单向阀的结构上来说给Y口(泄油口)供油,油液不可以从液控单向阀的A口流出,但有可能有泄漏(因先导阀芯与阀体有间隙)。
发表于 2007-5-29 16:10:42 | 显示全部楼层 来自: 中国安徽马鞍山
看了,楼主的全图,我回答一下3楼的问题:
) R1 l) w1 N& \4 W2 {个人认为3楼说的没有问题,原理是是可行的,不过电液截止阀不知道是否有这么好的可靠性、灵敏度。
# Q6 M7 K: R. z. y9 Y, O要知道现实中,我们带压关闭/打开一个球阀的多么的费力,大一点通径的球阀更本一个人手动就关不动或打不开。但是对于单向阀来说就比较容易了,只要一卸压,自动关闭。而且从单向阀的结构来看,只要没有卡死,其密封性能非常好。
 楼主| 发表于 2007-5-29 16:56:48 | 显示全部楼层 来自: 中国江苏无锡
我也是这么想的,同意斑竹的意见,尤其在背压的时候,你根本就很难打开,武汉设计院设计的应该是经的起推敲的!先把动作循序表传上。
* i0 r+ |8 J0 L还有就是03号比例阀只有在快关和快开时起作用,谢谢大家的讨论本人表示感谢。

8 k2 z- z% \4 ^0 h/ G. Z: U还有:
" j$ ]3 |- m4 M* b9619
# h& O3 k; J# \; [  c# B2 A5 U% a# U" o
〖技术团队〗当换向阀p口供油时,从SL型单向阀的结构上来说给Y口(泄油口)供油,油液不可以从液控单向阀的A口流出,但有可能有泄漏(因先导阀芯与阀体有间隙)。- [1 I9 X" J- t* ^, B
上面所说我觉的应该有油从A力士乐的样本上很明显的。泄油口是直接俞A口相通的

辊缝调节动作循序表.rar

35.56 KB, 下载次数: 9

发表于 2007-5-29 19:22:09 | 显示全部楼层 来自: 中国北京
力士乐的SL30PA1-4X/没那么复杂
) t8 m; M5 G# {9 o/ ~当换向阀p口供油时,从SL型单向阀的结构上来说给Y口(泄油口)供油,这没没啥意义。: q' O" j* W- o* F
重要的是Y口(泄油口)必须的直接回油箱,这样当需要反向打开时,X口(控制油口)供油,才不会卡住!* m5 y% y9 Y/ ]3 @8 v' N* c, j# U  ^3 C
对于图上p口和Y口相通,电磁铁通电后Y口——〉T口,p口——〉X口,这样反向打开可能有点慢且易犯卡。' @  @% e$ p/ A" G
油液可以从液控单向阀的A口流出但绝不会流到B上去,按图上好像不行,是不是接反了。
6 r1 {8 S1 P. Z- H$ z3 S当反向打开时,从SL30(9.4)B口——〉A口过来的油,若压力大于单向阀NG8(11.6)过来油P,SL30又会关闭。就会开-关-开-关...
发表于 2007-5-29 22:07:03 | 显示全部楼层 来自: 中国河南驻马店
同意三楼的截止阀的解释,应该是相当于一个大通径的(电控)快开快关截止阀
3 Q/ c+ J" q8 B  m8 \* t! y* F2 z从SL型单向阀的结构上来说给Y口(泄油口)供油,油液不可以从液控单向阀的A口流出,但有可能有泄漏(因先导阀芯与阀体有间隙)。见下图(右图):3 N3 W) \0 u  F% r0 d% P: T4 q7 d
5 P. O4 l$ V1 F$ a1 q+ |% B
SVSL.GIF
" }/ n- _! x: d1 }7 P
% l% ]7 ?1 A  I/ Q0 A对于图上p口和Y口相通,从阀的结构上看,它可以使先导阀快速退回,让单向阀芯快速关闭。
发表于 2007-5-30 10:26:51 | 显示全部楼层 来自: 中国河北沧州
该换向阀的左位完全可以换为Y型的结构,没有必要对Y进行供油,容易有泄漏且对阀没有好处.
发表回复
您需要登录后才可以回帖 登录 | 注册

本版积分规则


Licensed Copyright © 2016-2020 http://www.3dportal.cn/ All Rights Reserved 京 ICP备13008828号

小黑屋|手机版|Archiver|三维网 ( 京ICP备2023026364号-1 )

快速回复 返回顶部 返回列表