QQ登录

只需一步,快速开始

登录 | 注册 | 找回密码

三维网

 找回密码
 注册

QQ登录

只需一步,快速开始

展开

通知     

全站
10天前
查看: 2224|回复: 11
收起左侧

[讨论] 请高手帮我解答下列工作油路的工作原理

[复制链接]
发表于 2007-8-5 05:56:54 | 显示全部楼层 |阅读模式 来自: 中国安徽铜陵

马上注册,结识高手,享用更多资源,轻松玩转三维网社区。

您需要 登录 才可以下载或查看,没有帐号?注册

x
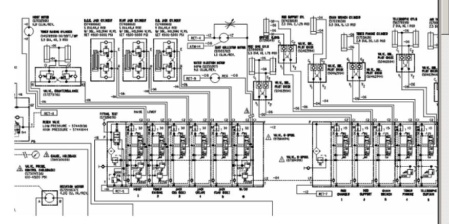
主要是两个多路阀油路,其他是剪贴时遗留的:+ \3 |7 [' ?& Y. e) V5 j7 S
1文档.pdf (338.84 KB, 下载次数: 11)
发表于 2007-8-5 06:24:35 | 显示全部楼层 来自: 中国山东济南
原理图不全啊,而且字小
9 A9 }' c7 f4 f( z: m另外上传时请直接贴图,否则下载pdf还要花流量
未命名.JPG
 楼主| 发表于 2007-8-5 10:10:37 | 显示全部楼层 来自: 中国安徽铜陵

液压图分解一部分

对上次的图不清楚,分解了一部分,其中多路阀处标有p口另一端为叶片泵提供的压力源. 多路阀控制图.JPG
发表于 2007-8-5 10:29:31 | 显示全部楼层 来自: 中国安徽铜陵
看得不很清楚,另外对系统工况不清楚,提一点不成熟的看法仅供参考:要分析此油路得考虑多路阀左上两位两通伺服阀开口方式与系统工作压力与背压压力的比较。
发表于 2007-8-5 10:36:33 | 显示全部楼层 来自: 中国江苏常州
这么模糊,根本就看不清楚啊!你应该发清晰的图上来,这样人家才能帮你!
发表于 2007-8-5 11:49:16 | 显示全部楼层 来自: 中国福建三明
天呀 原图 太模糊了
发表于 2007-8-5 21:24:58 | 显示全部楼层 来自: 中国江苏南京
兄弟可以把cad的图直接发上来吧
, h2 G% h: f0 y7 y8 i& u- G- K可以的话 你写一下工况 ^_^
发表于 2007-8-6 22:32:27 | 显示全部楼层 来自: 中国安徽铜陵
3楼的图还是比较清楚的,大家看看吧!另外请楼主将工况表述清楚,这样大家也好帮你啊!
发表于 2007-8-7 12:45:43 | 显示全部楼层 来自: 中国四川自贡
不错的系统,可惜看不清....
发表于 2007-8-7 18:09:41 | 显示全部楼层 来自: 中国江苏无锡
上面图的左边是平衡阀右边是带液压锁的几个液压缸,下面图同意晨砂斑竹的建议,本人的愚见是左边的伺服阀是用作压力补偿用的,同时多路阀回路里也有平衡阀。

评分

参与人数 1三维币 +3 收起 理由
晨砂 + 3 鼓励技术交流

查看全部评分

 楼主| 发表于 2007-8-7 20:59:41 | 显示全部楼层 来自: 中国安徽铜陵

本图的工况

这张图是英格索兰大型钻机的辅助机构图,该图标有P处为定量叶片泵提供,C1、C2为工作机构的两个油口- e( J9 ?& b; R' }! f) \! X" P1 l
四路阀为比例电磁阀(脉冲式),其他没什么特别。
发表于 2007-8-9 17:41:25 | 显示全部楼层 来自: 中国重庆
最好提供工作顺序,流程说清楚
发表回复
您需要登录后才可以回帖 登录 | 注册

本版积分规则


Licensed Copyright © 2016-2020 http://www.3dportal.cn/ All Rights Reserved 京 ICP备13008828号

小黑屋|手机版|Archiver|三维网 ( 京ICP备2023026364号-1 )

快速回复 返回顶部 返回列表