QQ登录

只需一步,快速开始

登录 | 注册 | 找回密码

三维网

 找回密码
 注册

QQ登录

只需一步,快速开始

展开

通知     

查看: 10228|回复: 14
收起左侧

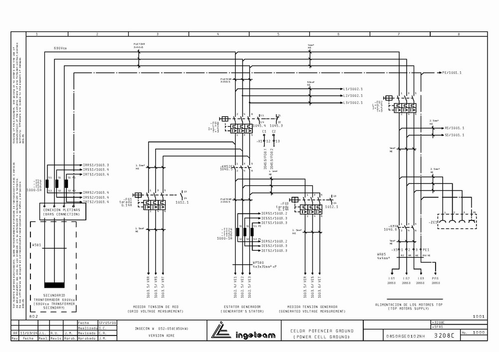
[风能] 风力发电控制系统原理图

 关闭 [复制链接]
发表于 2007-9-29 11:20:30 | 显示全部楼层 |阅读模式 来自: 中国江苏常州

马上注册,结识高手,享用更多资源,轻松玩转三维网社区。

您需要 登录 才可以下载或查看,没有帐号?注册

x
一份风力发电控制系统的原理图,希望对从事风力发电控制方面的人有帮助(共2个压缩包)。
/ L; v* n" `5 \3 e( g* f 1.jpg

/ E) \! R, L8 ^0 U8 f% a; }) I4 k3 K4 @1 F: F
[ 本帖最后由 清风明月008 于 2007-9-29 20:13 编辑 ]
 楼主| 发表于 2007-9-29 11:51:28 | 显示全部楼层 来自: 中国江苏常州
共有2个压缩包
7 c5 q$ z! y5 K7 t( e
; O6 R& P* R1 D* O+ S: |[ 本帖最后由 清风明月008 于 2007-9-29 20:08 编辑 ]

风力发电电气图纸.part1.rar

1.95 MB, 下载次数: 189

风力发电电气图纸.part2.rar

309.65 KB, 下载次数: 172

评分

参与人数 1三维币 +8 收起 理由
新洁电子 + 8 好资料!鼓励新人

查看全部评分

发表于 2007-11-20 11:56:38 | 显示全部楼层 来自: 中国北京
自己想做个简单的风力发电设备也用这么复杂的东西?而且去哪里的市场找风力发电相关的资料??
发表于 2007-12-9 23:49:46 | 显示全部楼层 来自: 中国内蒙古包头
正好可以借鉴借鉴,谢谢楼主
发表于 2007-12-13 10:04:10 | 显示全部楼层 来自: 中国河南郑州
是购买产品的维护说明书2 n8 l: r- `4 e- _$ L. l" x; n
LZ单位买的整套的风力发电机?
发表于 2008-4-8 13:32:02 | 显示全部楼层 来自: 中国江苏苏州
太复杂了吧  有没有机械方便的
发表于 2008-4-30 02:01:55 | 显示全部楼层 来自: 中国山东淄博
风力发电机,从来没有接触过,不过看到很多机场都有GE的广告,想看看。谢谢分享!
发表于 2008-10-28 16:20:14 | 显示全部楼层 来自: 中国江苏南通
有几家不是用的ingeteam的,看起来当然像了7 n8 ?) ]5 I  X: G
, }& s: t! j( X9 I5 s* B  B6 W
国内企业向来不注重品牌塑造,很多国外企业同样如此。唯独GE不一样,不但使用电视媒体,还使用户外媒体来塑造他的领先和可靠
发表于 2008-11-17 21:19:59 | 显示全部楼层 来自: 中国黑龙江哈尔滨
这都弄出来拉
4 F& \' M# x7 f4 x% }厉害
. Y- m: E0 i7 b" B6 p这应该是菲尼克斯图纸
6 [9 X5 k6 C: q5 Z% yGAMESA G52-850KW风机的吧
发表于 2008-11-18 09:22:42 | 显示全部楼层 来自: 中国天津
主要是电控方面的,有没有并网方面的控制资料
发表于 2008-12-12 10:13:57 | 显示全部楼层 来自: 中国上海
不错的图纸,是用何种CAE软件设计的?
发表于 2008-12-13 13:17:40 | 显示全部楼层 来自: 中国浙江杭州
做风电的,电控图纸是没用的,关键是控制策略和控制软件
发表于 2008-12-13 13:39:54 | 显示全部楼层 来自: 中国新疆吐鲁番
好东西,先放入宝箱,等把手头的看完在看吧
发表于 2008-12-13 21:52:02 | 显示全部楼层 来自: 中国江苏徐州
非常感谢楼主!我是搞电控的,很有帮助
发表于 2009-5-20 17:43:36 | 显示全部楼层 来自: 中国山西晋中

fenli

我刚刚下载了一本风力发电机的一些东西 所以不知道这些东西有用吗  看着好像还是很难的样子
发表回复
您需要登录后才可以回帖 登录 | 注册

本版积分规则


Licensed Copyright © 2016-2020 http://www.3dportal.cn/ All Rights Reserved 京 ICP备13008828号

小黑屋|手机版|Archiver|三维网 ( 京ICP备2023026364号-1 )

快速回复 返回顶部 返回列表