QQ登录

只需一步,快速开始

登录 | 注册 | 找回密码

三维网

 找回密码
 注册

QQ登录

只需一步,快速开始

展开

通知     

全站
10天前
查看: 2597|回复: 21
收起左侧

[讨论] 图纸看不明白,求助

[复制链接]
发表于 2007-10-9 18:10:09 | 显示全部楼层 |阅读模式 来自: 中国江苏徐州

马上注册,结识高手,享用更多资源,轻松玩转三维网社区。

您需要 登录 才可以下载或查看,没有帐号?注册

x
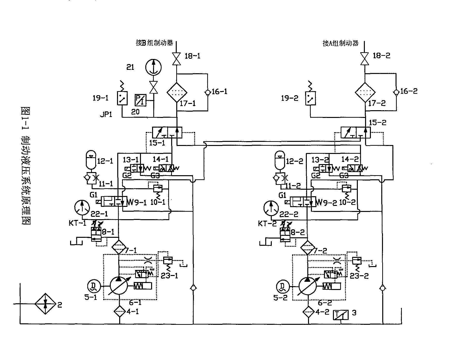
我看到一个盘式制动器的液压控制原理图,有些地方没看明白请各位给解释一下) [: S' ]) \7 p8 O6 H
1: 图纸中两个蓄能器底下的单向阀和节流阀的作用是什么3 @% m+ }' l3 `0 s) c+ T
2:本系统的工作压力是14MPA,过滤器不能双向通油,只能单向,他能不能承受14MPA
+ C7 O, ]: z' s3 k& |+ }5 I的压力。' m- e# ^) E2 g5 M3 u
3:图纸上面两个精过滤器的作用是什么啊  @. P$ U  O/ u
4:回油路上的两个单向阀是不是为了产生背压才设置的,还有其他的作用吗?
- C2 ]' _) B( o0 A(本系统要求在泻荷时要有不大于1MPA的背压,系统是不是通过单向阀实现的阿,还有更好的方法吗??)
8 ]1 V# U* ^' z5 c请大家解释一下6 F9 I2 B7 X  Y
谢谢各位; m0 ?* t- w/ G# q0 o* ~* _

! v0 f0 w) D; T: W$ E[ 本帖最后由 laoda8665 于 2007-10-9 21:02 编辑 ]
液压站原理图2.JPG

评分

参与人数 1三维币 +3 收起 理由
柠檬咖啡 + 3 规范求助帖!

查看全部评分

发表于 2007-10-9 18:50:14 | 显示全部楼层 来自: 中国浙江宁波
1、泵工作蓄压,节流阀关闭,泵停止工作,打开节流阀可以向系统提供压力油;
" h# v3 O6 s- l) {+ ~1 X& i2、可以买到高压回路用过滤器;& N* S, B0 }7 J8 n' `
3、执行机构对油液污染较敏感的话,要设置高压过滤器;

评分

参与人数 1三维币 +2 收起 理由
晨砂 + 2 感谢您的应助!但第一点个人认为还值得 ...

查看全部评分

发表于 2007-10-9 19:21:07 | 显示全部楼层 来自: 中国安徽铜陵
这是不是带双保险的制动器,是用在什么地方的。14-1是什么阀?
发表于 2007-10-9 19:59:35 | 显示全部楼层 来自: 中国安徽铜陵

是不是??

是不是,码头集装箱起重设备用的
 楼主| 发表于 2007-10-9 20:35:24 | 显示全部楼层 来自: 中国江苏徐州
这个是煤矿上用,用来制动绞车的% J  x+ n+ C! O0 B4 I) g
当系统提供压力油时,盘闸打开,绞车运行,当系统泻荷时,盘闸闭合,制动绞车
3 [% [3 z4 P; m" S0 y& z6 d! c/ E$ P系统压力油压力不同时,盘闸提供的制动力矩不同6 o1 S- ?9 H2 u. v2 X6 m
这个系统可以实现一级制动和二级制动
* G" j+ n- L" z( D一级制动是油葱高压直接降到最小压力,盘闸直接合闸,这样的话对绞车冲击较大+ \( z) ?: n! e
二级制动是系统的压力先降到一定的压力值,使绞车速度慢下来,延时一段时间后在
' r( |3 O( _- ]+ i5 {. b/ D$ z+ i" L泻荷,(泻荷时要求有0.5左右的压力,即要有一定的背压)使绞车制动
% F8 p: _0 |1 N1 [
9 W& K8 X  i  U, B5 b7 r[ 本帖最后由 laoda8665 于 2007-10-9 21:04 编辑 ]
发表于 2007-10-9 20:40:44 | 显示全部楼层 来自: 中国浙江温州
单向阀是用来快速充压的,截流阀是用来限流保压的;过滤器正常情况下不承受压力,当堵塞时可以承受14Mp压力;精过滤器很显然是进一步过滤系统中的杂质的。不知回答对不对

评分

参与人数 1三维币 +3 收起 理由
晨砂 + 3 感谢您的应助,但第二点个人认为还值得 ...

查看全部评分

 楼主| 发表于 2007-10-9 20:46:20 | 显示全部楼层 来自: 中国江苏徐州
附上元件的名称
3 e. M" _6 O4 {, P* U( i: g回复三楼的
! z$ V  L( `; w: w8 C2 x这是个带双保险的制动器$ B5 C; b4 ?6 U4 _. i
用在煤矿的绞车上
/ B  t+ ?$ J2 R0 s- L1 b回复一楼的( J* k+ n" `6 o8 G1 ^& x6 R  ^
我觉得上面的两个精过滤器应该是回油过滤,不是进油过滤5 f+ L& W- U* ]
还有我觉得你对第一个问题回答的有点不准确,不应该是那样的工作流程
5 V7 g  ]! l& q5 O看完6楼的我明白了,当油液向上的时候,过滤器是不承受压力的,这点我一开始没明白过来
; Q- l1 ~; j$ Q1 |0 I大家在发表一下看法8 O3 e8 y! R2 b: ~4 h2 V! {1 e- m7 y  |

5 \* e% b: q6 w! n+ p7 O[ 本帖最后由 laoda8665 于 2007-10-9 20:59 编辑 ]
液压站原理图21.JPG

评分

参与人数 1三维币 +5 收起 理由
晨砂 + 5 鼓励积极参与主题讨论!

查看全部评分

发表于 2007-10-9 21:34:42 | 显示全部楼层 来自: 中国浙江温州
对于上图来说,滤油器堵塞时实际承受能力应该由滤油器培的单向阀决定当起堵塞时油液克服弹簧压力,打开单向阀使回油畅通,同时由于此时单向阀作用,回油压力增大,使压力继电器19-1动作,发出堵塞信号
发表于 2007-10-9 22:07:57 | 显示全部楼层 来自: 中国北京
8#楼所说的是滤油器(有旁通阀)的工作原理,但是在此图上体现不了打开单向阀使回油畅通。
* o) X/ [* |# P, w/ J) _溢流阀10-1、10-2的接法是不是有问题?
" {- K, z, y" j- J另外电磁球阀14的机能符号是不是错了?. b; r7 M. g2 L# o
一级制动就不说了,二级制动是靠蓄能器和溢流阀10将系统的压力先慢降到一定的压力值?
发表于 2007-10-10 08:28:16 | 显示全部楼层 来自: 中国安徽马鞍山

回复 #9 柠檬咖啡 的帖子

看的够细,本图确实存在一点问题,10的作用到底是干什么的?溢流?但为什么还有溢流不掉的时候?, w& `( i) g: h" k- ^- ~5 ?
14球阀画法上有问题。2 e% g# {2 b5 E- B
其余楼主4个问题,楼上各位都回答过了
发表于 2007-10-10 10:42:06 | 显示全部楼层 来自: 中国安徽铜陵
试分析下原理。6是恒压泵,8是带手调得比例遗留阀,9失电,泵经9右位卸荷。当9得电,油压经1517进入抱闸,打开抱闸,此为一及制动(此时斜盘最大,在背压作用下能达到稍低于最大油压的压力)当油压达到压力开关值,13得电,使油压升高,达到8的压力值。14作用是需抱闸时,使油快树回油箱,当9断电或泵停时由蓄腝器保压,当出现异常高压,10打开,油经9右位回油箱,10压力设定直应稍大于8。由于是双保险的制动器,故任何一路油压降低,都不会影响制动效果,这是由15的平衡决定的。以上仅为个人观点,望楼主指教。

评分

参与人数 1三维币 +3 收起 理由
晨砂 + 3 感谢您的应助!

查看全部评分

 楼主| 发表于 2007-10-11 09:03:50 | 显示全部楼层 来自: 中国江苏徐州
我感觉10的接法是没有问题的,油液可以溢流啊。通过阀9可以回到油箱
5 a4 i+ u/ U) p8 u6 T( R- u) i10的作用是使蓄能器输出的油压为10调定的压力值,也就是2级制动时的第一级油压的值 & d" D* o9 @6 U! O5 ]% }( U7 \* A0 F
这张图是我直接截下来的,阀的画法我还真的没有注意。
 楼主| 发表于 2007-10-11 09:18:59 | 显示全部楼层 来自: 中国江苏徐州
回复9楼的. @0 y. ^: \' ^
你说的对,二级制动是靠蓄能器和溢流阀10将系统的压力先慢降到一定的压力值,然后在泻荷完全制动。
( h  M5 q- u! ^7 O& X- j. Z0 |& |回复11楼的
7 h/ Y* L8 E4 X" d9 L" z你说得好象不是很对,哈哈,可能是我说的不是明白,下面我在补充一下:* ]9 D8 z: J6 U1 c* ?- E6 i3 i
为了安全起见,制动器是常闭的 ,即在系统输出压力为高压时,制动器打开,系统输出低压时制动器闭合。而且随着压力的变化制动器输出的制动力是不同的。即压力最低时制动器的输出力最大,压力最高时,制动器输出力为0。+ f8 G  \2 p& R" o! r( k
6是恒压变量泵,8是带手调得比例遗留阀,这是对的。但是你说 9失电,泵经9右位卸荷,这点好像不对。9失电时泵通过8回油阿。1 L* u9 V. Q$ t& b
当9得电,油压经1517进入抱闸,打开抱闸。我觉得应该是通过单向阀进油抱闸。过滤器是回油过滤,这点我也不是很确定,请下面的看一下,是不是这样。3 u  \$ J$ X& n4 c$ i' A
还有蓄能器下面的节流阀是节流保压 ,蓄能器的作用其实是在泵停止工作时提供压力油,使盘闸保持打开状态,不是一下子就完全闭合的。不是保压作用。还有截流阀用来节流,我看不出系统为什么要截流阿,还有问一下系统中在回油箱的回路上接有单向阀,难道就是为了产生背压,还有其他作用吗??

评分

参与人数 1三维币 +5 收起 理由
晨砂 + 5 鼓励参与主题讨论!

查看全部评分

发表于 2007-10-11 09:24:09 | 显示全部楼层 来自: 中国江苏无锡
溢流阀8是不是可以有2个溢流压力可调的啊
; d( I$ c/ l4 X/ q8 I还有我也感觉阀14有点问题
发表于 2007-10-11 11:41:05 | 显示全部楼层 来自: 中国江苏无锡
10的接法可能是对的,和单项阀背压一起 起作用(因为溢流出来的油分两路了),防止泵不工作有蓄能器短时间供给,如果不再此加单项阀的话,溢流的油液将全部回油箱,所以增加了一个单项阀背压。(我在这里想问的是你的溢流出来的油的压力是多少呀?有压力表应该可以看的出)。" }. R: I) Z6 j3 Q6 b
不过按图上的接法和实际选用的元件和图上是一样的话这张图上的元件14-1和14-2不起作用的。
未命名.jpg
发表于 2007-10-11 19:00:09 | 显示全部楼层 来自: 中国安徽铜陵
“二级制动是靠蓄能器和溢流阀10将系统的压力先慢降到一定的压力值,然后在泻荷完全制动”。对这句话不理解,请问8与10的压力调定值谁大?
发表于 2007-10-11 20:14:14 | 显示全部楼层 来自: 中国浙江温州
阀10-1与11-1的接法应该没问题,至于14在仔细研究一下
 楼主| 发表于 2007-10-11 22:06:00 | 显示全部楼层 来自: 中国江苏徐州
我现在对10也看不明白了 ,接到制动器的油路的管路是连到阀10的出油口处,10是溢流阀,应该是调定入口压力阿,干嘛接到出口处呢
发表于 2007-10-12 00:02:12 | 显示全部楼层 来自: 中国河北唐山
对楼主的问题有如下探讨:
) I" Y2 y6 `6 T( m" o& c3 {. k1.单向节流截止阀的作用是泵工作时快速充液,停止后节流提供压力油。
  J9 Q& k# N9 @- o; m2.可以承受高压,W9的作用等同于单向阀。! b. J* P9 }/ Y/ q( f) g
3.过滤器的作用是降低系统的污染物,防止阀件及制动组件卡阻。0 ^$ y% Z* `& ~6 _
4.单向阀可以根据要求产生0.5MPa的背压。
1 f- s' R! v9 t5 j# H# ~( p9 E5 j5.楼上关于10的疑问本人认为是与8共同构成比例溢流回路,同时A、B组制动器间是相互协调工作。

评分

参与人数 1三维币 +3 收起 理由
晨砂 + 3 感谢您的应助

查看全部评分

发表于 2007-10-13 15:58:59 | 显示全部楼层 来自: 中国辽宁大连
1单向阀、节流阀作用是快速蓄能,限流补压,防止冲击;' Y1 X% e' d4 g& f7 ?1 a- N
2过滤器有能够用于高压的;4 k8 l& c( g8 y: G+ K# s/ T! l) w, f
3精过滤器用于油液清洁度要求高的支路元件;
  H) j- ~3 w  @4单向阀是用于保持背压。

评分

参与人数 1三维币 +3 收起 理由
晨砂 + 3 感谢您的参与!

查看全部评分

发表于 2007-10-13 20:35:48 | 显示全部楼层 来自: 中国安徽铜陵

回复 #18 laoda8665 的帖子

1、在9得电时与8协同构成双级调压回路。(8压力小于10压力时), U1 \0 Q* g; Y. m  X9 H
2、在9得电时同时12补油时作顺序阀用。(8压力大于10压力时)9 u# S- ?9 A0 j& @: d
3、在9失电时12补油时作安全阀用。
发表于 2007-10-18 10:47:28 | 显示全部楼层 来自: 中国安徽铜陵
当15两边油压相等时,是不是合流?15是不是普通换向阀?
发表回复
您需要登录后才可以回帖 登录 | 注册

本版积分规则


Licensed Copyright © 2016-2020 http://www.3dportal.cn/ All Rights Reserved 京 ICP备13008828号

小黑屋|手机版|Archiver|三维网 ( 京ICP备2023026364号-1 )

快速回复 返回顶部 返回列表