QQ登录

只需一步,快速开始

登录 | 注册 | 找回密码

三维网

 找回密码
 注册

QQ登录

只需一步,快速开始

展开

通知     

全站
11天前
查看: 3628|回复: 7
收起左侧

[已解决] 关于炼钢设备中的泥炮

[复制链接]
发表于 2007-12-28 15:02:25 | 显示全部楼层 |阅读模式 来自: 中国安徽马鞍山

马上注册,结识高手,享用更多资源,轻松玩转三维网社区。

您需要 登录 才可以下载或查看,没有帐号?注册

x
我们现在接触到了一个课题,关于液压泥炮的,有哪位有关于泥炮的资料(图片、液压系统等)的能给我们共享一下吗.) V+ C0 ~$ d9 P! G: g
感激万分~!!!* Q- {4 g* R5 D2 Y. o' c
: ^+ C* w. N+ e1 C& `
[ 本帖最后由 y79214138 于 2007-12-28 15:04 编辑 ]

这是在网站上找到的一张图片

这是在网站上找到的一张图片
发表于 2007-12-28 16:12:09 | 显示全部楼层 来自: 中国北京
http://www.cnsb.cn/product/main.asp?info_id=37552
  u# r, `; R" M' {- v北台钢铁厂350 m3高炉液压炮控制系统改造设计' @0 i9 u: B* y% u/ M, m1 b
http://www.wanfangdata.com.cn/qi ... yyyq9904/990410.htm

评分

参与人数 1三维币 +2 收起 理由
柠檬咖啡 + 2 积极应助

查看全部评分

 楼主| 发表于 2007-12-28 21:58:53 | 显示全部楼层 来自: 中国安徽马鞍山
谢谢楼上的,再来啊,多点资料啊,最好带液压系统图的~!
发表于 2007-12-28 23:18:28 | 显示全部楼层 来自: 中国辽宁沈阳
液压泥炮在很多炼铁设备的书中都有详细介绍。
发表于 2007-12-30 11:04:45 | 显示全部楼层 来自: 中国河北邢台
听说泥炮的液压原理挺简单,就是控制油缸的一进一退与油马达控制炮车拉过来与拉过去。,只是要求可靠度要高,有手动控制与电动控制两种,不知我听说的对不对。

评分

参与人数 1三维币 +2 收起 理由
柠檬咖啡 + 2 熟悉的身影,谢谢你的积极参与

查看全部评分

发表于 2007-12-31 15:27:38 | 显示全部楼层 来自: 中国上海
泥炮是高炉出铁场的重要设备,用于堵铁口。目前,DDS型的泥炮是一种比较先进的液压泥炮,由德国DDS公司(现与卢森堡PW合并后,称为TMT公司)生产。国内西冶有仿制品。附件为国内对DDS泥炮的分析和研究。

DDS式全液压泥炮运动状态控制数学模型的建立.pdf

162.27 KB, 下载次数: 12

DDS式全液压泥泡运动状态数学模型的研究.pdf

285.52 KB, 下载次数: 10

DDS式液压泥炮的设计计算.pdf

243.21 KB, 下载次数: 17

用于大中型高炉的DDS式全液压泥炮的分析.pdf

378.45 KB, 下载次数: 12

评分

参与人数 1三维币 +5 收起 理由
晨砂 + 5 感谢您的应助!

查看全部评分

 楼主| 发表于 2008-1-1 13:16:30 | 显示全部楼层 来自: 中国安徽马鞍山
非常感谢,在这里真的体会到了帮助啊~!
发表于 2008-1-8 20:31:08 | 显示全部楼层 来自: 中国广东韶关

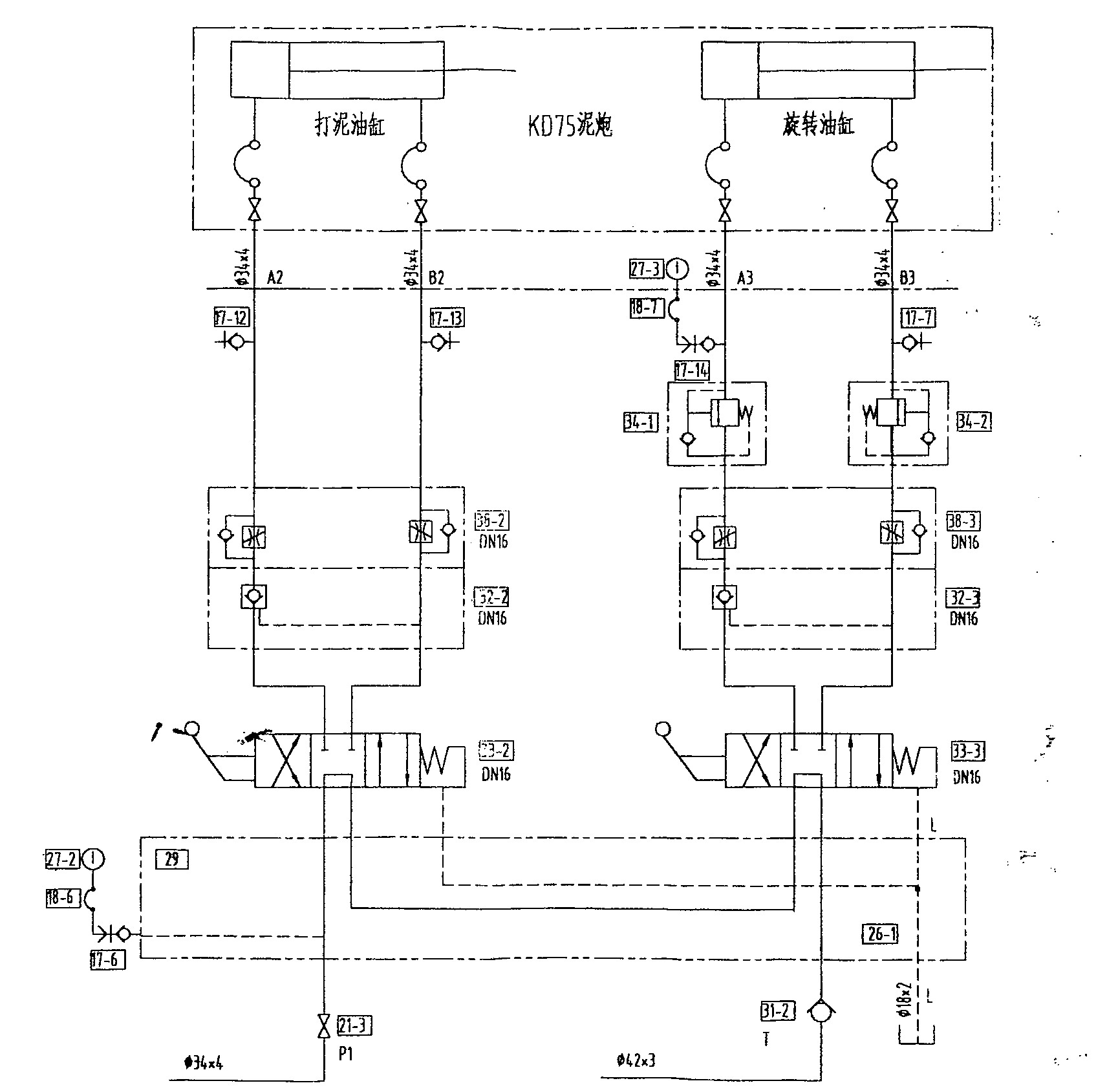
液压原理图

液压原理图: 11.jpg

评分

参与人数 1三维币 +8 收起 理由
9619 + 8 谢谢您的参与及上传的图纸

查看全部评分

发表回复
您需要登录后才可以回帖 登录 | 注册

本版积分规则


Licensed Copyright © 2016-2020 http://www.3dportal.cn/ All Rights Reserved 京 ICP备13008828号

小黑屋|手机版|Archiver|三维网 ( 京ICP备2023026364号-1 )

快速回复 返回顶部 返回列表