QQ登录

只需一步,快速开始

登录 | 注册 | 找回密码

三维网

 找回密码
 注册

QQ登录

只需一步,快速开始

展开

通知     

全站
2天前
查看: 3040|回复: 23
收起左侧

[求助] 请熟悉SUN阀件的帮忙看看这个回路

[复制链接]
发表于 2008-1-7 19:40:14 | 显示全部楼层 |阅读模式 来自: 中国湖北武汉

马上注册,结识高手,享用更多资源,轻松玩转三维网社区。

您需要 登录 才可以下载或查看,没有帐号?注册

x
Snap1.jpg
) D) a" Q1 a% Z5 E1 v1 L0 d
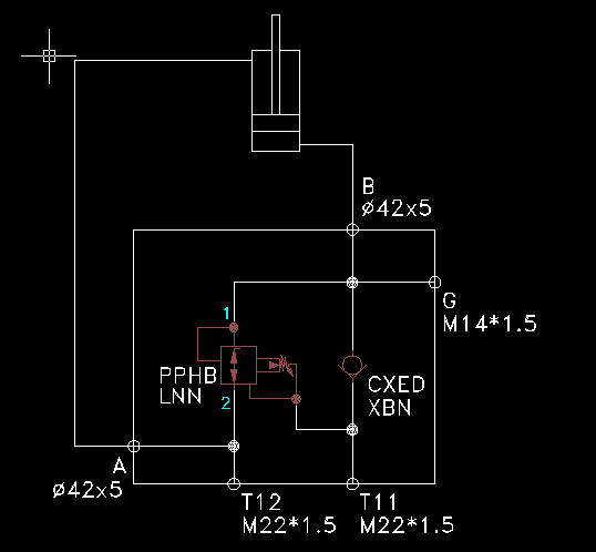
( z1 ]: F5 ^/ \: `9 j如上图,很简单的一个安全锁定回路,左边使用了一个SUN公司的PPHB-LNN型减压阀,右边使用一个CXED-XBN单向阀。当T11进油时,油缸伸出,没什么问题。当T12进油时,活塞杆能缩回吗?无杆腔的油从哪里走?(G是一个测压点)难道从减压阀的泄油口走?因为手头的SUN样本是鸟语版的,看了半天一头雾水,请熟悉SUN阀件的帮忙看看。多谢多谢。
发表于 2008-1-8 09:45:17 | 显示全部楼层 来自: 中国湖南长沙
您这个图是不是画错了?# L' e/ }- S) M, z
http://www.successsun.com/product_detail.asp?cat_id=4&id=42" K* T4 C, I! N4 M. ]* X
去这个网站看看能有帮助不?
发表于 2008-1-8 09:50:50 | 显示全部楼层 来自: 中国湖南长沙
PPHB-LNN型是一个减泄压阀,不清楚能不能回油用,不知道楼主能不能讲一下压力设定,动作顺序
发表于 2008-1-8 10:55:02 | 显示全部楼层 来自: 中国江苏无锡
如果图没有错误的情况下!我个人分析如下:
9 N( \7 _! s2 `( D2 S当T12进油时,PPHB-LNN型是一个减泄压阀,通过此阀可以回油,有点差动的意思,不过这个差动是可调节的!. F8 u7 Y* C1 C& F  x0 p* W
PPHB-LNN型是一个减泄压阀应该和力士乐的三通减压阀的功能相似,进油有减压功能,回油有溢流的功能!所以相当与在回油路上加装了一个可调的背压阀!: C# e8 _$ X$ H; h$ H
这只是本人的一点看法!

评分

参与人数 1三维币 +3 收起 理由
晨砂 + 3 应助

查看全部评分

 楼主| 发表于 2008-1-8 13:56:41 | 显示全部楼层 来自: 中国湖北宜昌
二楼的老大:这个图形就是根据样本上一摸一样画的,应该没有错;
4 t5 o4 s% {' z+ O  w% Q6 n三楼的老大,动作顺序是这样的:T11进油时,压力油经单向阀进入油缸无杆腔,杆腔油经T12回油,活塞杆伸出;T12进油时,压力油进入杆腔,无杆腔的油只能通过这个PPHB阀回油了,但是这个阀的2这端跟T12又是联通的,不可能这么走,就只有通过泄油口回油了?这个阀有这个功能吗?其泄油口的额定流量足够回油吗?无杆腔工作压力是10MPa;
2 ?( ?8 D4 e3 i% c4 N' k3 P四楼的老大:T12进油时杆腔进油无杆腔回油能实现差动?一般差动都是无杆腔进油杆腔回油的时候由于无杆腔面积大才能实现差动伸出活塞杆的吧?活塞杆能差动缩回?PPHB这个阀在1-2这个方向过油的时候是怎样工作的?减泄压阀是什么功能?请指教!!多谢多谢!!
发表于 2008-1-8 14:33:10 | 显示全部楼层 来自: 中国上海

SUN的样本

http://www.sunhydraulics.cn/这是Sun的中文网站,你不是英文可以看看这个网站。其实我觉得您的图纸有点问题,3口是一个卸荷口,您这连接在有压力的回路上不会有问题吗?还有您怎么有Sun英文的样本呢?可以告诉我哪里来的吗?我正好需要。谢谢谢!!!!!
 楼主| 发表于 2008-1-8 15:24:03 | 显示全部楼层 来自: 中国湖北宜昌
这个系统图是业主给的,说没问题,我们也是看了不理解才发到坛子上了请教各位高手的。
! D9 I) O( m8 C9 Q1 a0 p3 S: ~& o# L$ I- t2 l* u0 g6 a) @6 j
英文样本是供应商给的,楼上的需要可以给啊,就是太多了,不知道怎么给啊
发表于 2008-1-8 15:59:36 | 显示全部楼层 来自: 美国
我建议你在看看,或者问下SUN的技术人员.我手头的样本没有这个原理图在上面.在元件油口上写得很明白.1口是减压口2是进油口3是油箱
发表于 2008-1-8 17:16:53 | 显示全部楼层 来自: 中国上海

SUN的样本

请问您的英文样本是电子版的吗?
5 [- z+ a$ e, Y! t还有我研究了一会儿,觉得还是您的图纸有问题,您再跟客户确认一下。
发表于 2008-1-8 17:18:28 | 显示全部楼层 来自: 中国河南郑州
如果不用减压阀会怎么样?减压阀在本系统中的作用如何?
 楼主| 发表于 2008-1-8 17:18:56 | 显示全部楼层 来自: 中国湖北咸宁
原帖由 jf_241 于 2008-1-8 15:59 发表 http://www.3dportal.cn/discuz/images/common/back.gif
- ?- |& [; ~" t3 P我建议你在看看,或者问下SUN的技术人员.我手头的样本没有这个原理图在上面.在元件油口上写得很明白.1口是减压口2是进油口3是油箱

+ t" a2 o2 R/ Q$ u1 {
1 B$ J5 H2 W2 `9 H" y8 M5 x; H地球人都知道1口是减压口2是进油口3是油箱,关键是放在这里能不能用呢?这里有没有SUN的技术人员啊,问了几位大侠,有的说可以有的说不可以,唉。。。。,要死人了
发表于 2008-1-8 18:25:28 | 显示全部楼层 来自: 中国北京
请简单说一下你的应用工况.& ~( n  g) D) o
不清楚工况就只能吓猜了.
7 M, u! v+ _1 I$ K: h照这个局部的原理图看,不管油缸怎么布置.5 k4 g7 |' D( i3 u8 R( w3 X" N3 ~
在外负载的作用下油缸都能自动缩回.

评分

参与人数 1三维币 +2 收起 理由
晨砂 + 2 应助

查看全部评分

 楼主| 发表于 2008-1-8 19:04:52 | 显示全部楼层 来自: 中国湖北
原帖由 liu_jk 于 2008-1-8 18:25 发表 http://www.3dportal.cn/discuz/images/common/back.gif0 H/ V3 z) H) c
请简单说一下你的应用工况.
- z) t' a6 c1 q' Q, B不清楚工况就只能吓猜了.5 i- c6 A* V! [: `9 k  I' h
照这个局部的原理图看,不管油缸怎么布置.
5 ]: ~0 l  l2 ]8 p7 w  V在外负载的作用下油缸都能自动缩回.

  B1 |+ j% b: N* r
5 E' F' W. D. A& v# B9 m; [愿闻其详:这个块应该是一个典型的锁定回路吧。如果T12和T11都没有压力的情况下,油缸应该是能够持住的,不知道您说的在任何情况下有外负载油缸都能缩回的依据是什么?后来问了一个高手,说这个减压阀从1到2是不能通的。
发表于 2008-1-8 21:33:28 | 显示全部楼层 来自: 中国河南郑州
减压阀还有这样用的,以前没这样用过,今天想了很长时间没想通,那位方便的话贴个2通减压阀和3通减压阀的结构图片
 楼主| 发表于 2008-1-9 08:27:51 | 显示全部楼层 来自: 中国湖北武汉
顶起,别掉下去啊,等待中。。。
发表于 2008-1-9 10:53:06 | 显示全部楼层 来自: 中国江苏无锡
我的意思是T12的进油和PPHB阀的回油的油两路油合并去作用液压缸的有杆腔
发表于 2008-1-9 11:03:32 | 显示全部楼层 来自: 中国陕西榆林
你那个PPHB的阀的画错了,无杆腔的回油从1到2口旁边的那个口回油
发表于 2009-8-10 15:22:31 | 显示全部楼层 来自: 中国天津
,的确!好像是错了* Z; p; k4 c; x) L2 }8 i
8 ~1 L+ K! ^( L* u# d; ?
[ 本帖最后由 hsmart 于 2009-8-10 15:24 编辑 ]
发表于 2009-8-10 16:24:31 | 显示全部楼层 来自: 中国北京
画错了 绝对
发表于 2009-8-10 17:17:36 | 显示全部楼层 来自: 中国江苏南京
正常情况是个平衡阀,要减压阀做什么,要求差动连接?询问一下你的客户,看速度要求及系统配置就应该清楚了。
发表于 2009-8-12 14:12:39 | 显示全部楼层 来自: 中国上海
titter titter
发表于 2010-12-4 17:58:09 | 显示全部楼层 来自: 中国江苏盐城
T11进油是溢流功能,T12进油是做被压阀,如果T11的压力很小时,T12进油时1.2口是不通的。
发表于 2010-12-5 10:41:52 | 显示全部楼层 来自: 中国辽宁本溪
应该是减压+背压功能。
三通减压阀.JPG
三通(2).JPG
发表于 2010-12-5 20:30:07 | 显示全部楼层 来自: 中国河北石家庄
本帖最后由 snybzyy 于 2010-12-5 20:32 编辑
) \+ j: n0 _" B: J$ S# @
: B+ f2 w% `1 ]减压溢流阀,正向减压,反向溢流。你还是再给详细& c1 M& T1 ]8 [
些吧!局部图看不出什么门道来!
发表回复
您需要登录后才可以回帖 登录 | 注册

本版积分规则

Licensed Copyright © 2016-2020 http://www.3dportal.cn/ All Rights Reserved 京 ICP备13008828号

小黑屋|手机版|Archiver|三维网 ( 京ICP备2023026364号-1 )

快速回复 返回顶部 返回列表