QQ登录

只需一步,快速开始

登录 | 注册 | 找回密码

三维网

 找回密码
 注册

QQ登录

只需一步,快速开始

展开

通知     

查看: 3272|回复: 10
收起左侧

[求助] 先导手柄供油控制回路设计

[复制链接]
发表于 2008-4-26 12:56:01 | 显示全部楼层 |阅读模式 来自: 中国湖南长沙

马上注册,结识高手,享用更多资源,轻松玩转三维网社区。

您需要 登录 才可以下载或查看,没有帐号?注册

x
我要设计一个先导手柄的供油控制回路,以前没做过,请给位大虾帮忙3 F: l6 |5 l2 r7 U! N
+ n, m9 y% `$ T+ h8 r% M8 R; Z& i
[ 本帖最后由 fisherliu 于 2008-4-26 14:07 编辑 ]
02.jpg

先导控制块.rar

26.79 KB, 下载次数: 4

 楼主| 发表于 2008-4-26 13:40:11 | 显示全部楼层 来自: 中国湖南长沙
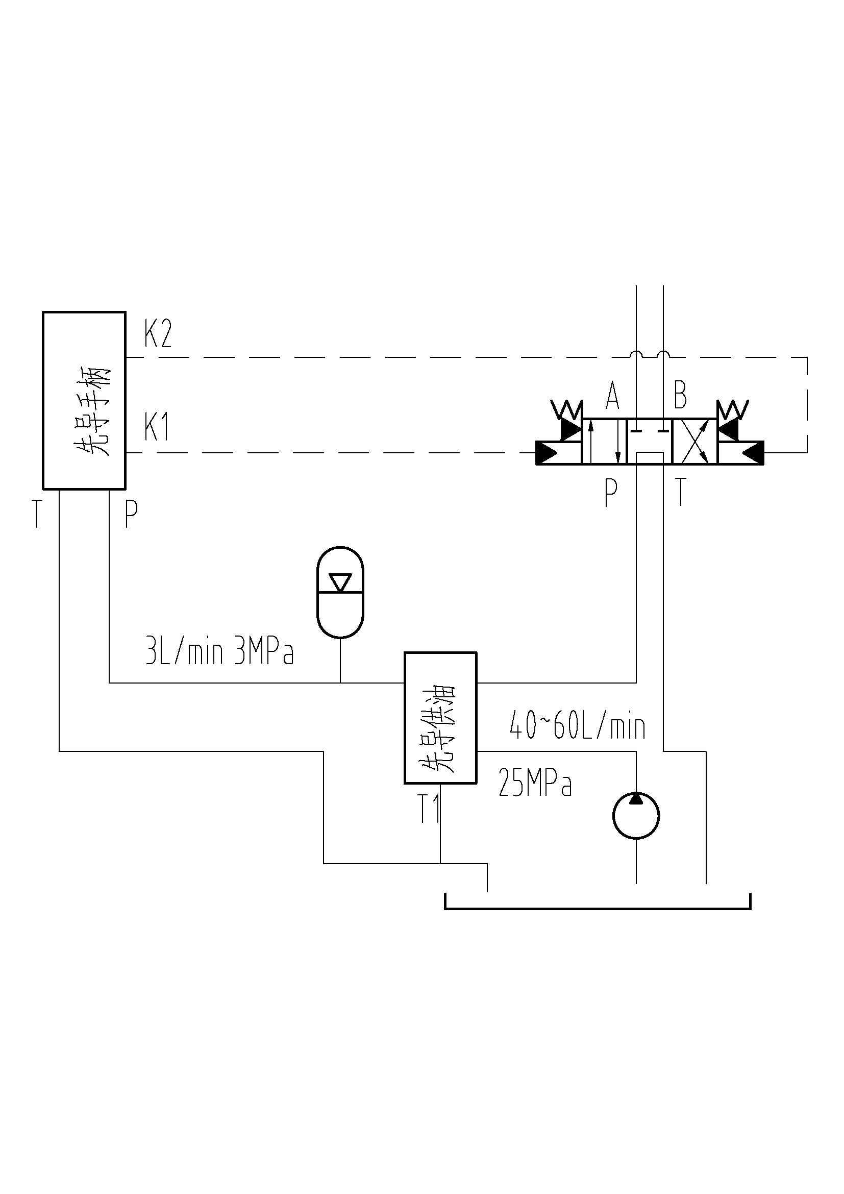
不知道下面的方案可行不?
+ H1 {" m# G$ w$ F0 R& g; m) T0 ^$ [3 @! L
[ 本帖最后由 fisherliu 于 2008-4-26 14:05 编辑 ]
01.jpg
 楼主| 发表于 2008-4-27 09:49:55 | 显示全部楼层 来自: 中国湖南长沙
请各位大虾帮忙啊 ,非常紧急
 楼主| 发表于 2008-4-27 16:03:23 | 显示全部楼层 来自: 中国湖南长沙
请求斑竹支援,救命啊!怎么没人理我啊
发表于 2008-4-27 17:30:50 | 显示全部楼层 来自: 中国北京
建议在调速阀的后面加一个减压阀,  溢流阀作安全阀了7 H" N% {& @$ j6 ?) H$ B3 }+ O
先导手柄有什么要求?用6通手动换向阀怎样
5 _0 }  G8 I  w9 S可借用像汽车驾驶室用的先导手柄,好多厂家有做的,看看力士乐的样本

评分

参与人数 1三维币 +2 收起 理由
晨砂 + 2 技术讨论!

查看全部评分

 楼主| 发表于 2008-4-27 19:27:56 | 显示全部楼层 来自: 中国湖南长沙
我是使用的比例先导手柄,手柄这一块都没问题,只是在先导供油这里好像找不到好的方案。
发表于 2008-4-27 19:34:00 | 显示全部楼层 来自: 中国广东广州
http://www.3dportal.cn/discuz/viewthread.php?tid=4238425 A- i2 z3 S! M1 V& ?6 f4 q
看看这个帖子,楼主附件里的挖机先导控制能不能给你点启示
 楼主| 发表于 2008-4-27 19:43:02 | 显示全部楼层 来自: 中国湖南长沙
因为我是使用定量泵,开式系统,和他们不一样
发表于 2008-4-27 23:24:57 | 显示全部楼层 来自: 中国广西来宾
贴个原理图,也许有人能帮忙,如果没猜错,楼主的系统可能不方便加先导泵.
发表于 2008-4-28 08:39:25 | 显示全部楼层 来自: 中国广东广州

回复 8# 的帖子

一般的工程机械先导控制都是有一个先导泵,这样设计有两点好处:一、能耗小,二、因为是独立的一套系统,方便维护与维修。像楼主这样的先导降压设计,说实话在下没见过,但楼主使用的是定量泵,理论上可以成立,不过为了先导控制可靠,建议先导回路加一优先阀。
 楼主| 发表于 2008-4-28 18:23:59 | 显示全部楼层 来自: 中国湖南长沙
其实我那个三通流量控制阀就是一个优先阀加一个节流阀组成的,整个图纸不能贴出来,我的电脑上也没有,非常抱歉。况且现在只是考虑方案7 s& {$ G1 J6 E7 Y

0 T6 w- k% L/ h) }  J+ M[ 本帖最后由 fisherliu 于 2008-4-28 18:25 编辑 ]
发表回复
您需要登录后才可以回帖 登录 | 注册

本版积分规则


Licensed Copyright © 2016-2020 http://www.3dportal.cn/ All Rights Reserved 京 ICP备13008828号

小黑屋|手机版|Archiver|三维网 ( 京ICP备2023026364号-1 )

快速回复 返回顶部 返回列表