QQ登录

只需一步,快速开始

登录 | 注册 | 找回密码

三维网

 找回密码
 注册

QQ登录

只需一步,快速开始

展开

通知     

查看: 8115|回复: 35
收起左侧

[讨论] 请问:定量泵供油系统中节流阀是怎么调节系统流量的?

[复制链接]
发表于 2008-7-3 11:31:42 | 显示全部楼层 |阅读模式 来自: 中国安徽合肥

马上注册,结识高手,享用更多资源,轻松玩转三维网社区。

您需要 登录 才可以下载或查看,没有帐号?注册

x
在一个定量泵供油系统中,泵的出口流量是一定的,两通式节流阀是如何调节系统流量的,多余的流量到哪里去了,系统压力应该会变化啊
5 j/ D% `) K! c
6 h& r2 [9 M, `/ V; d9 I一直糊涂中......
发表于 2008-7-3 11:34:03 | 显示全部楼层 来自: 中国河北沧州
因为你还有一个溢流阀调节系统的压力,多于的油液会从溢流阀流回油箱,系统压力应根据负载决定,有溢流阀调节

评分

参与人数 1三维币 +2 收起 理由
晨砂 + 2 应助

查看全部评分

 楼主| 发表于 2008-7-3 11:57:12 | 显示全部楼层 来自: 中国安徽合肥
溢流阀如果是常闭的呢,只起一个安全阀的作用呢
发表于 2008-7-3 12:17:31 | 显示全部楼层 来自: 中国广东佛山
一个溢流阀调节系统的压力,多余的油液会从溢流阀流回油箱,系统压力应根据负载决定,有溢流阀调节,如果泵排量和节流阀调节流量的比值相差太大,压力损失和油液温升就会相应加大。

评分

参与人数 1三维币 +2 收起 理由
晨砂 + 2 应助

查看全部评分

发表于 2008-7-3 12:36:32 | 显示全部楼层 来自: 中国四川自贡
好议题
% h' j* V) U$ z8 s: W# h1.在定量系统中,加了节流阀.从而调节流量,当节流阀调小时,压力升高,油液从安全阀(溢流阀)处溢走.% L$ n) H( |. V) k. n3 \  |
2.在定量泵系统中,对节流阀的选择和溢流阀的选择都应考虑节流后损失的问题.
0 D; Z% ]" l$ D' X5 o1 r$ m  W( a( x- ]3.节流阀最好选成调速阀,这样不受压力及温度的影响./ W( ~5 I7 t* h# x, s, f
4.定量泵在液压系统中较少用了..呵呵..太耗能了

评分

参与人数 1三维币 +3 收起 理由
晨砂 + 3 应助

查看全部评分

发表于 2008-7-3 12:54:55 | 显示全部楼层 来自: 中国河北唐山
这个问题是最简单的液压回路的一种,叫速度控制回路,简单来说,速度控制回路是采用节流阀控制的,无论是定量还是变量系统中,也叫节流调速回路。主要有以下几种形式:1。进口节流调速回路,2。出口节流调速回路3。旁路节流调速回路。其中以2、3中较功率损坏小。具体的原理介绍可以参考液压系统的资料,液压设计手册上也有介绍的。& H- p$ h2 C& u9 v0 [
节流阀调速,是通过调节手柄的转动来改变节流口的大小,从而实现速度控制的,节流元件对系统的压力压力损失比较大的。

评分

参与人数 1三维币 +5 收起 理由
晨砂 + 5 感谢您的应助!

查看全部评分

 楼主| 发表于 2008-7-3 13:17:36 | 显示全部楼层 来自: 中国安徽合肥
节流阀调小,压力升高,如果这个压力没有达到溢流阀的设定压力,那岂不是不会溢流?  p( F5 b) p- [1 \* `5 J* I
7 }2 ~+ U$ x( n' [  x# P
进口节流和出口节流那种效果更好呢
发表于 2008-7-3 13:36:38 | 显示全部楼层 来自: 中国吉林四平
原帖由 自流井 于 2008-7-3 12:36 发表 http://www.3dportal.cn/discuz/images/common/back.gif
; X( n' v( [7 h好议题
- W5 ?1 A1 t. N2 m1.在定量系统中,加了节流阀.从而调节流量,当节流阀调小时,压力升高,油液从安全阀(溢流阀)处溢走.
8 Z& V! g# \9 C- N6 V2.在定量泵系统中,对节流阀的选择和溢流阀的选择都应考虑节流后损失的问题.
  k% Z2 Q/ m2 |; l3.节流阀最好选成调速阀,这样不 ...

. _8 b; X) N, d. x6 d说得非常好,只是第四条有不同看法,变量泵多为柱塞泵,定量式的齿轮泵和叶片泵在液压系统中有着广泛的应用,定量泵只有在阀控系统(节流系统)中才能量损失大(耗能)。节能与耗能是相对而言,它不是液压泵所决定的,是由液压系统的总体设计(配置)和设计者所决定的。

评分

参与人数 1三维币 +3 收起 理由
晨砂 + 3 技术讨论

查看全部评分

 楼主| 发表于 2008-7-3 13:55:37 | 显示全部楼层 来自: 中国安徽合肥
这里还有一个问题,溢流阀应当设定多高的压力,比如说,马达工作压力为14MPa,泵的流量与马达的最高转速匹配,当我需要利用节流阀将马达速度调节低一些的时候,节流阀会使使系统压力有所升高,那么溢流阀应该设为多高的起跳压力呢?
发表于 2008-7-3 14:08:58 | 显示全部楼层 来自: 中国吉林四平
建议用旁路节流调速回路。
 楼主| 发表于 2008-7-3 15:04:10 | 显示全部楼层 来自: 中国安徽合肥
出口调节方式,多余的流量也是通过溢流阀流走的?

评分

参与人数 1三维币 +5 收起 理由
晨砂 + 5 积极参与主题讨论!

查看全部评分

发表于 2008-7-3 15:24:47 | 显示全部楼层 来自: 中国广东广州
原帖由 moladiyi 于 2008-7-3 15:04 发表 http://www.3dportal.cn/discuz/images/common/back.gif1 ?% E& A0 M9 p5 G( i$ i" ~$ `
出口调节方式,多余的流量也是通过溢流阀流走的?
3 v; d2 u. v/ u7 K- O$ G- X& F5 S
正确!出口节流因为有背压,马达动作就比较平稳了!
 楼主| 发表于 2008-7-3 15:47:59 | 显示全部楼层 来自: 中国安徽合肥
出口调节流量这种方式,溢流阀怎么发挥作用?6 r9 \% f8 q0 R2 L+ e+ X) `) E" @
出口的流量一般直接接回油箱,所以出口节流不会改变系统压力,也就达不到溢流阀的设定压力,多余的流量怎么会从溢流阀流走呢,有点不明白
发表于 2008-7-3 15:58:15 | 显示全部楼层 来自: 中国广东广州

回复 13# 的帖子

压力取决于负载,速度取决于流量!这么说吧,出口节流回路节流阀可看作一负载与马达共同作用,压力高于溢流阀调定压力时,溢流阀开启分压泄荷。+ v/ A% [5 o$ m, [4 I3 u% f" f( a0 U
   节流阀后回油箱的油液与溢流阀溢流的油液是两回事,不可同日而语。
发表于 2008-7-3 16:19:20 | 显示全部楼层 来自: 中国上海
原帖由 moladiyi 于 2008-7-3 15:47 发表 http://www.3dportal.cn/discuz/images/common/back.gif
2 C. b/ A1 k/ r' ]0 p1 O出口调节流量这种方式,溢流阀怎么发挥作用?  n. E8 ~. C$ Z$ y" \+ W4 C
出口的流量一般直接接回油箱,所以出口节流不会改变系统压力,也就达不到溢流阀的设定压力,多余的流量怎么会从溢流阀流走呢,有点不明白
( b2 q! Z: F2 b0 F' t
0 s, u" {7 [4 ]! P, A& X5 a: V( n
楼上很多都避实就虚,条条框框的说了一大堆,虽然都没错但没有解答楼主的困惑2 ]0 V. f5 ?: F& Q8 K& w) {

3 Y1 P2 U4 q2 }# [& \- E我来吧~
4 q% _* `# C7 t: j  @! H. n如果调节节流阀时油泵出口压力没有达到溢流阀的设定压力,此时执行件的速度不变!就像楼主一开始想的一样,没有油从其他地方跑掉,所以只能进执行件。因为排量固定,所以流量不变,执行件速度不变。压力的上升幅度取决于节流阀开口大小和油泵排量!!
- k$ C: l- I' Y  P只有当油泵出口压力超过溢流阀压力时,调速才起作用。

评分

参与人数 1三维币 +3 收起 理由
晨砂 + 3 技术讨论!

查看全部评分

 楼主| 发表于 2008-7-3 16:29:55 | 显示全部楼层 来自: 中国安徽合肥

回复 15# 的帖子

那溢流阀的压力应该设置多少比较合适# ?8 S, I( {, L6 ^/ A
9 L" h' X) p( ~
比如说,马达工作压力为14MPa,那是不是说溢流阀设定压力为14MPA时候,用节流阀调节才能有用,如果设为20MPA,节流阀调节不了系统流量?
发表于 2008-7-3 17:00:00 | 显示全部楼层 来自: 中国河北唐山
原帖由 tieshouchan 于 2008-7-3 16:19 发表 http://www.3dportal.cn/discuz/images/common/back.gif2 l3 ], g1 A' |  A% m" U0 C0 m

& K- V1 _' q3 s. L3 N9 C* o! ^5 P  w/ N, p6 w$ J; S; K( q% j" ~
楼上很多都避实就虚,条条框框的说了一大堆,虽然都没错但没有解答楼主的困惑
: G- Q* K; A6 a
, F* L/ K5 H1 @: ^. |! |8 b; _我来吧~ # K& M3 E) q! B1 ^% B, o, w
如果调节节流阀时油泵出口压力没有达到溢流阀的设定压力,此时执行件的速度不变!就像楼主一开始想的一样,没有油 ...

  c7 @+ w" P4 }3 p( h+ p0 _支持这种解释,干脆,直接。
 楼主| 发表于 2008-7-3 17:18:08 | 显示全部楼层 来自: 中国安徽合肥
那溢流阀的压力应该设置多少比较合适
' o' c' X1 B" e4 W
& P4 @  V* R; Y0 u" G: T4 n比如说,马达工作压力为14MPa,那是不是说溢流阀设定压力为14MPA时候,用节流阀调节才能有用,如果设为20MPA,节流阀调节不了系统流量?
发表于 2008-7-3 17:26:34 | 显示全部楼层 来自: 中国吉林四平
原帖由 moladiyi 于 2008-7-3 16:29 发表 http://www.3dportal.cn/discuz/images/common/back.gif
& }, M+ p- P1 O' i" i$ Q) X那溢流阀的压力应该设置多少比较合适+ c8 o! @+ `* M: _/ [, d3 a

6 x5 R# v$ n1 X6 H比如说,马达工作压力为14MPa,那是不是说溢流阀设定压力为14MPA时候,用节流阀调节才能有用,如果设为20MPA,节流阀调节不了系统流量?

$ U2 b6 t  e; n1.马达工作压力为14MPa,溢流阀设定压力为14MPa是错的,溢流阀的设定压力为马达工作压力+节流阀的压力差。马达工作压力为节流阀的出口压力,溢流阀的设定压力为节流阀的入口压力(泵的出口压力)
& \. Q; |& q0 g# ?8 x5 w2 \2 o2.节流调速回路,溢流阀工作在常开状态下的恒定输出压力。4 X/ d7 r8 l  e" \7 w' Z
3.这种节流调速回路的能量损失非常大,不适宜在高压大功率的液压系统。4 k# X' c1 S/ \9 D0 _; r* T( d
建议用恒压变量泵+溢流阀+节流阀的节流调速回路,具有性能稳定,能耗小的特点。
发表于 2008-7-4 08:38:26 | 显示全部楼层 来自: 中国上海
原帖由 厚积薄发 于 2008-7-3 17:26 发表 http://www.3dportal.cn/discuz/images/common/back.gif2 U, x7 ^: D+ {( Q7 [+ C

7 c# O& f, F, w( [/ k: R1.马达工作压力为14MPa,溢流阀设定压力为14MPa是错的,溢流阀的设定压力为马达工作压力+节流阀的压力差。马达工作压力为节流阀的出口压力,溢流阀的设定压力为节流阀的入口压力(泵的出口压力)
5 ~% p: s  _! _7 w# m2.节流调速回路, ...

7 z+ w! T: k0 X& J# j6 }" n% g$ \" t/ v: G& z1 Z0 ~; U
讲得很好! :)
, ~2 R6 N1 M; }6 {( y+ D" ?但我估计楼主还没想通这个问题
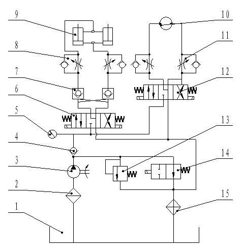
 楼主| 发表于 2008-7-4 08:52:58 | 显示全部楼层 来自: 中国安徽合肥
上一个原理图吧~, ^0 y" Z; f* B3 W& F
- K& u! v/ n: r- F" N
这个系统是有一个齿轮泵做动力,液压缸和马达不是同时工作的,缸在工作时,系统压力为6MPa,马达在工作时压力为14Mpa,系统中只有一个溢流阀,如何设置溢流阀起跳压力?节流阀能否调节缸和马达速度?
新建 BMP 图像.JPG
新建 BMP 图像.JPG
发表于 2008-7-4 09:09:04 | 显示全部楼层 来自: 中国上海
原帖由 moladiyi 于 2008-7-3 16:29 发表 http://www.3dportal.cn/discuz/images/common/back.gif
4 D9 g' P* r0 I6 Q那溢流阀的压力应该设置多少比较合适1 G" z6 _. c' s# L: l
& @1 }7 c7 c" v" f: _' g' [1 A4 `& l0 |
比如说,马达工作压力为14MPa,那是不是说溢流阀设定压力为14MPA时候,用节流阀调节才能有用,如果设为20MPA,节流阀调节不了系统流量?
4 i4 X" D0 Q9 ?

) o0 Q; m. e( R0 @0 p楼主啊,实际没有这么傻的液压系统的,中国的液压系统基本都是抄袭日本德国的,自己设计的很少。这只是你自己的疑问吧
  l2 f$ K$ f' T% I这样的液压系统节流阀要能起调速作用溢流阀必须打开工作。
9 J9 u; {9 C: {, K  _0 m# l4 C+ C好啦,正面回答你的问题:
9 B& q$ p2 `( d% @, m1) 马达工作压力为14MPa,(我理解为马达的正常工作压力)那是不是说溢流阀设定压力为14MPA时候,用节流阀调节才能有用* F' ~" k0 r. U! E8 Z
溢流阀设定140bar是有问题的,因为节流阀前的压力肯定大于阀后压力,这样的话油全从溢流阀跑啦。马达不能正常工作!1 d5 [4 s: f( z9 \
2) 如果设为20MPA,节流阀调节不了系统流量?2 _+ z; F3 f) y6 i4 S$ k- h! P2 K
节流阀可以调节系统流量。节流阀后压力P2通马达(负载),节流阀前压力P1为油泵出口压力,溢流阀并联,节流阀前后压差为△P
' c4 z( i. G9 {0 l' m8 Y正常工作时,P2为140bar,P1为P2+△P,由于溢流阀设定为200bar,所以P1不能超过200bar。
! A' W. \* R4 g/ b2 S什么意思呢?就是说只要P1低于200bar,节流阀调整马达速度不变。那你肯定会有疑问,我调了阀总归会有什么变化吧?呵呵,其实△P在变大,所以P1也在变大,当P1升到200bar时,溢流阀打开,一部分流量就跑啦,马达速度就下来了。这时由于P1、P2不变,这个△P也就恒定了,继续调节节流阀,流量会随开口的减小而减小。
2 I! E" Q+ U' v8 x :victory: . Q" \- ^- S/ |7 _

; @  z9 d, o% Q6 Q) R9 I[ 本帖最后由 tieshouchan 于 2008-7-4 09:12 编辑 ]
发表于 2008-7-4 09:21:40 | 显示全部楼层 来自: 中国上海
原帖由 moladiyi 于 2008-7-4 08:52 发表 http://www.3dportal.cn/discuz/images/common/back.gif$ T& l8 t+ \9 m3 p! x; w9 @& C
上一个原理图吧~5 T/ w! |& [) W- d, H2 ?9 [, V

# F7 N% g% T2 U5 V4 a- q  G这个系统是有一个齿轮泵做动力,液压缸和马达不是同时工作的,缸在工作时,系统压力为6MPa,马达在工作时压力为14Mpa,系统中只有一个溢流阀,如何设置溢流阀起跳压力?节流阀能否调节缸和马达速度 ...
% T) n5 ]- L9 d2 z6 W/ b
+ S7 a/ ^4 C) S' M( t" |  t
这个图纸谁设计的?已经生产了? :L :L
发表于 2008-7-4 09:42:40 | 显示全部楼层 来自: 中国辽宁铁岭
原帖由 moladiyi 于 2008-7-4 08:52 发表 http://www.3dportal.cn/discuz/images/common/back.gif5 D9 v% g: `: D. l
上一个原理图吧~
3 T# o& h9 G. R* E
7 @9 ?" }$ J! O+ S0 M4 }- r这个系统是有一个齿轮泵做动力,液压缸和马达不是同时工作的,缸在工作时,系统压力为6MPa,马达在工作时压力为14Mpa,系统中只有一个溢流阀,如何设置溢流阀起跳压力?节流阀能否调节缸和马达速度 ...

( D4 e% v4 W  {* K楼主液压原理图设计的不合理,请仔细审核之.这是高低压节流调速液压回路,设计过于简单草率.
 楼主| 发表于 2008-7-4 09:48:39 | 显示全部楼层 来自: 中国安徽合肥
能不能具体分析一下呢??
发表回复
您需要登录后才可以回帖 登录 | 注册

本版积分规则


Licensed Copyright © 2016-2020 http://www.3dportal.cn/ All Rights Reserved 京 ICP备13008828号

小黑屋|手机版|Archiver|三维网 ( 京ICP备2023026364号-1 )

快速回复 返回顶部 返回列表