QQ登录

只需一步,快速开始

登录 | 注册 | 找回密码

三维网

 找回密码
 注册

QQ登录

只需一步,快速开始

展开

通知     

查看: 5198|回复: 25
收起左侧

[求助] A10V泵的压力怎么调整

[复制链接]
发表于 2008-7-14 20:45:59 | 显示全部楼层 |阅读模式 来自: 中国吉林延边朝鲜族自治州

马上注册,结识高手,享用更多资源,轻松玩转三维网社区。

您需要 登录 才可以下载或查看,没有帐号?注册

x
A10V泵的DFR1控制形式的压力怎么调?  泵的现有压力22MPA想调成18MPA的   谢谢7 F+ B. k! B3 w1 S
' R. Q# Q2 U# [2 P" w. z& O

评分

参与人数 1三维币 +2 收起 理由
自流井 + 2 鼓励一下,及时跟进。

查看全部评分

发表于 2008-7-14 21:45:54 | 显示全部楼层 来自: 中国上海
发个图吧。记得得把盖子拧掉
清华天河PCCAD2..._2008.07.14.21.34.09.jpg

评分

参与人数 2三维币 +7 收起 理由
自流井 + 2 上图都加分.呵呵
9619 + 5 整理帖子,给您带来不便,敬请谅解。

查看全部评分

发表于 2008-7-14 22:06:29 | 显示全部楼层 来自: 中国广东广州
楼上的图清楚明了.
2 h7 k" p7 v, V1 r调节压力螺钉即可.向外松几圈即可...

评分

参与人数 1三维币 +5 收起 理由
9619 + 5 应助

查看全部评分

 楼主| 发表于 2008-7-16 06:37:32 | 显示全部楼层 来自: 中国吉林延边朝鲜族自治州
哪位师傅能够讲解一下 压差调节阀和压力切断阀
发表于 2008-7-16 08:19:27 | 显示全部楼层 来自: 中国江苏无锡
原帖由 自流井 于 2008-7-14 22:06 发表 http://www.3dportal.cn/discuz/images/common/back.gif
; w/ G, O9 h9 {* ^! k1 i9 y# H楼上的图清楚明了./ f% a8 \* m. n% @4 S* N
调节压力螺钉即可.向外松几圈即可...

: k" `! z5 j6 r2 ?8 ]9 m2 R
5 Q" W- \8 z) V1 E单独 调节 压力螺钉 行吗?
5 F$ |; H2 r  W7 @! M1 }
/ I: O0 h! ]0 N! o$ q! V/ ~我们调节时候都是 压力、流量(压力调节旁边的那个(图中未标出)) 一起调的& p* q  K* r5 ^
不然的话 会有很大的噪音
& i+ g  V2 r) N) O/ x$ r4 w) d
[ 本帖最后由 qskgangsi 于 2008-7-16 08:20 编辑 ]

评分

参与人数 1三维币 +6 收起 理由
自流井 + 6 及时反应

查看全部评分

 楼主| 发表于 2008-7-16 19:19:09 | 显示全部楼层 来自: 中国吉林延边朝鲜族自治州
流量阀也得调吗? 您能给讲清楚点吗
发表于 2008-7-16 19:38:05 | 显示全部楼层 来自: 中国上海
刚看到一个图,好像还是这儿下载的。呵呵
A10V.jpg

评分

参与人数 1三维币 +1 收起 理由
自流井 + 1 再次支持

查看全部评分

发表于 2008-7-16 23:40:06 | 显示全部楼层 来自: 中国江西九江
原帖由 dai198671 于 2008-7-16 19:19 发表 http://www.3dportal.cn/discuz/images/common/back.gif7 m+ |" \2 z$ M% E) V' O9 y# w$ V
流量阀也得调吗? 您能给讲清楚点吗
2 |2 y! Z0 s6 S4 w5 r" u) O: k& v

3 N# G, u" G5 }. U' O是的,压力、流量(压力调节旁边的那个) 可以一起调的
 楼主| 发表于 2008-7-17 05:25:56 | 显示全部楼层 来自: 中国吉林延边朝鲜族自治州
越来越糊涂了   那压力阀可以看着调 那流量阀呢 ?  如果系统的流量够呢? 是不是可以不用调 ?  如果把压力调成18MPA 那流量阀应该是多少?
发表于 2008-7-17 09:33:13 | 显示全部楼层 来自: 中国上海
那你的液压站原理图传上来,帮你分析一下, Z3 P% g8 \  r# p7 C
不然你光说恐怕讲不清楚
' a0 n/ e- ~8 Y& E) N) [! w- i力士乐油泵的控制阀可以转化的
发表于 2008-7-18 16:50:45 | 显示全部楼层 来自: 中国湖北武汉
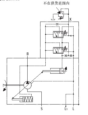
如果从X口接一比例溢流阀。调节此比例溢流阀的压力是否可以调节泵出口的压力?
发表于 2008-7-18 20:30:21 | 显示全部楼层 来自: 中国上海
原帖由 WG 于 2008-7-18 16:50 发表 http://www.3dportal.cn/discuz/images/common/back.gif4 J$ e; z! D2 ]& g$ J
如果从X口接一比例溢流阀。调节此比例溢流阀的压力是否可以调节泵出口的压力?
) w& v2 g) u8 Z! H5 J: M/ `8 J: F
给你个图,注意。这个是DRG,不是DFR或者DR
Adobe Acro..._2008.07.18.20.29.23.jpg

评分

参与人数 1三维币 +1 收起 理由
自流井 + 1 应助

查看全部评分

发表于 2008-7-20 22:29:15 | 显示全部楼层 来自: 中国河南南阳
原帖由 dai198671 于 2008-7-17 05:25 发表 http://www.3dportal.cn/discuz/images/common/back.gif4 h0 z7 g% P% W: [6 H! {( Y% ~# @
越来越糊涂了   那压力阀可以看着调 那流量阀呢 ?  如果系统的流量够呢? 是不是可以不用调 ?  如果把压力调成18MPA 那流量阀应该是多少?
5 ]( j. }; P- P: |) n# @
; i7 o: g4 o! E5 N) @" J
调压力与流量没有关系,可以分别调整,也可以单独调整。

评分

参与人数 1三维币 +2 收起 理由
自流井 + 2 应助

查看全部评分

发表于 2008-7-21 13:49:30 | 显示全部楼层 来自: 中国湖北武汉
谢谢12楼的解答。问题是我现在的泵就是DFR.DFR泵是否可以通过一些改动让DFR泵变成DRG泵。从而实现用比例溢流阀来调节泵出口压力。请教怎么改动。
发表于 2008-7-22 18:14:24 | 显示全部楼层 来自: 中国上海
原帖由 WG 于 2008-7-21 13:49 发表 http://www.3dportal.cn/discuz/images/common/back.gif
& F$ t9 z- n9 O0 k7 p  ^- w' b; x谢谢12楼的解答。问题是我现在的泵就是DFR.DFR泵是否可以通过一些改动让DFR泵变成DRG泵。从而实现用比例溢流阀来调节泵出口压力。请教怎么改动。

1 h, R* p+ ?% q/ b/ r力源官方网站。感觉这样好处是可以缩短产品线。不过需要另外加一根管子引油过来。 111.JPG " E: m7 H9 q" a: ^- M
感觉这个B口的节流应该可以取消的吧。( e, m: o0 j$ X: y- }5 g9 _9 Z; W$ d
* L" |: Z% m6 T% \* b( e6 I
[ 本帖最后由 46792974 于 2008-7-22 18:17 编辑 ]
发表于 2008-7-22 19:33:12 | 显示全部楼层 来自: 中国四川绵阳
楼上图片清晰了,X口加一比例阀来调整。并且管长不得超过2m
发表于 2008-7-22 21:21:15 | 显示全部楼层 来自: 中国安徽马鞍山
请教!如把X口堵注,会是什么情况,是怎样的调节方式?
发表于 2008-7-22 21:23:01 | 显示全部楼层 来自: 中国上海
楼上的,堵住了不就只有一个切断压力了,不就成了恒压变量泵了。
发表于 2008-7-26 11:46:44 | 显示全部楼层 来自: 中国辽宁沈阳
压差调节阀 是负载敏感系统里面泵空载时的最小压力,可以根据需要调节, c- F, b# J1 l8 v* {* F
压力切断阀是泵在系统里需要最高压力,如果超过这个压力,泵的流量就到最小
发表于 2008-7-26 20:12:00 | 显示全部楼层 来自: 中国四川绵阳
原帖由 woshifeng 于 2008-7-26 11:46 发表 http://www.3dportal.cn/discuz/images/common/back.gif4 ]; D5 \( t8 o
压差调节阀 是负载敏感系统里面泵空载时的最小压力,可以根据需要调节
# i1 m3 I" S+ S* h' K0 I' }0 ^3 u压力切断阀是泵在系统里需要最高压力,如果超过这个压力,泵的流量就到最小
& S0 P# B9 u' s5 g
这样?空载是最小压力
发表于 2008-7-27 13:23:25 | 显示全部楼层 来自: 中国广东东莞
那如果是用与负载传感回路,只是改变泵的压力,这样可以吗
头像被屏蔽
发表于 2008-7-30 09:38:35 | 显示全部楼层 来自: 中国北京
提示: 作者被禁止或删除 内容自动屏蔽
发表于 2008-7-30 11:52:32 | 显示全部楼层 来自: 中国上海
............
  R! `7 [' g7 D" e
4 @% x* Y  t* F[ 本帖最后由 tieshouchan 于 2008-7-30 16:41 编辑 ]
 楼主| 发表于 2008-8-2 14:39:00 | 显示全部楼层 来自: 中国
tieshouchan   我知道你厉害 给露一手吧  你对力士乐应该比别人都了解的  毕竟你在力士乐干过吗  呵呵     给大伙讲讲吧   洗耳恭听
发表于 2009-9-7 07:55:06 | 显示全部楼层 来自: 中国湖北鄂州

紧急求助A10VO100DFR1/31R-VSC62K07-S0143问题

哪位师付见过这种情况,我单位有一设备使用上述油泵,使用三个月后,出现一种现象,冷车时各项压力正常,工作一旦时间后,时常出现突然失压,关机后启动,有时压力能达到200Bar,有时还是只有18BAR,可能我的讲述不清楚,哪位能见过这种现象,如何处理,请告之。ksdr@164.com
发表回复
您需要登录后才可以回帖 登录 | 注册

本版积分规则


Licensed Copyright © 2016-2020 http://www.3dportal.cn/ All Rights Reserved 京 ICP备13008828号

小黑屋|手机版|Archiver|三维网 ( 京ICP备2023026364号-1 )

快速回复 返回顶部 返回列表