QQ怬

Ö»ÐèÒ»²½£¬¿ìËÙ¿ªÊ¼

µÇ¼ | ×¢²á | ÕÒ»ØÃÜÂë

ÈýÎ¬Íø

 ÕÒ»ØÃÜÂë
 ×¢²á

QQ怬

Ö»ÐèÒ»²½£¬¿ìËÙ¿ªÊ¼

Õ¹¿ª

֪ͨ     

²é¿´: 1723|»Ø¸´: 6
ÊÕÆð×ó²à

[ÇóÖú] ҺѹϵͳͼÖÐÎÊÌ⣨¸½Í¼£©

[¸´ÖÆÁ´½Ó]
·¢±íÓÚ 2008-8-11 21:35:13 | ÏÔʾȫ²¿Â¥²ã |ÔĶÁģʽ À´×Ô£º ÖйúÕã½­º¼ÖÝ

ÂíÉÏ×¢²á£¬½áʶ¸ßÊÖ£¬ÏíÓøü¶à×ÊÔ´£¬ÇáËÉÍæ×ªÈýÎ¬ÍøÉçÇø¡£

ÄúÐèÒª µÇ¼ ²Å¿ÉÒÔÏÂÔØ»ò²é¿´£¬Ã»ÓÐÕʺţ¿×¢²á

x
δÃüÃû.bmp
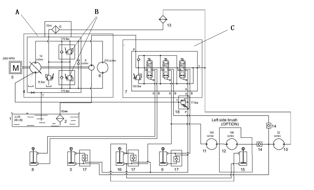
% Q/ w2 S& Q3 @, N3 xhehe ÓÐÁ½¸ö´óÎÊÌ⣺£¨1£©ÎÒ²»Ì«Ã÷°×A·½¿éÖÐBÕâÁ½×é·§ËùÆðµ½µÄ×÷Ó𡣡' Z! t9 B0 j4 H& A( m
»¹ÓÐ £¨2£© CÖл»Ïòʱ ¾ßÌåµÄÓÍ·×ßÏòÓÖÊÇÔõÑùµÄÄØ£¿
5 \0 c# H) F* i" F! tÎÒÖ»ÖªµÀ  »»ÏòʱÍⲿÓÍ·µÄ×ßÏò£¬ÄÚ²¿µÄ ½Ó¿ÚÊÇÔõÑùµÄ¾Í²»ÖªµÀÁË£¡£¡

ÆÀ·Ö

²ÎÓëÈËÊý 1Èýά±Ò +3 ÊÕÆð ÀíÓÉ
×ÔÁ÷¾® + 3 Äܲ»ÄÜÉÏ´«¸½¼þ£¿

²é¿´È«²¿ÆÀ·Ö

·¢±íÓÚ 2008-8-11 22:13:49 | ÏÔʾȫ²¿Â¥²ã À´×Ô£º ÖйúÉϺ£
1. b·§µÄ×÷ÓÃÓÐÁ½¸ö£¬1¸ßѹ°²È«·§£¬2²¹ÓÍ×÷ÓÃ
3 X1 |  \4 j# u6 v$ u' @5 o2.»»Ïòʱ£¬ ¹ýÇÅÓͿڶÂËÀ£¬È»ºóͨ¹ýµ¥Ïò·§£¬ºó¾ÍºÍÈýλËÄͨ·§Ò»Ñù

ÆÀ·Ö

²ÎÓëÈËÊý 1Èýά±Ò +3 ÊÕÆð ÀíÓÉ
9619 + 3 ¼¼ÊõÌÖÂÛ

²é¿´È«²¿ÆÀ·Ö

·¢±íÓÚ 2008-8-12 13:17:41 | ÏÔʾȫ²¿Â¥²ã À´×Ô£º ÖйúºÓÄÏÖ£ÖÝ
1.A·½¿éÖÐBÕâÁ½×é·§ËùÆðµ½µÄ×÷ÓÃ,¾ÍÊDZÕʽϵͳÖеĸßѹÒçÁ÷ºÍµÍѹ²¹ÓÍ6 A/ m) A$ Q, Z/ R! V& A, A
      Çë²Î¿´Õâ¸öÌû×Ó,ÓÐÏêϸ½éÉÜhttp://www.3dportal.cn/discuz/viewthread.php?tid=518550&extra=page%3D2%26amp%3Bfilter%3Dtype%26amp%3Btypeid%3D9
* {. |9 @) N6 x  {; t3 ]' h; w
# Q0 f6 ]0 N3 u3 L2 ~% S5 P- U+ K  2.¶Ô·§ÄÚ²¿ÓÍ·µÄÁ÷¶¯¿´ÒºÑ¹¶¯»­µÄÌû×ÓÈç
5 x! d  c! Z/ i http://www.3dportal.cn/discuz/viewthread.php?tid=168388&highlight=%D2%BA%D1%B9%B6%AF%BB%AD

ÆÀ·Ö

²ÎÓëÈËÊý 1Èýά±Ò +5 ÊÕÆð ÀíÓÉ
9619 + 5 Ó¦Öú

²é¿´È«²¿ÆÀ·Ö

 Â¥Ö÷| ·¢±íÓÚ 2008-8-12 14:29:25 | ÏÔʾȫ²¿Â¥²ã À´×Ô£º ÖйúÕã½­º¼ÖÝ

»Ø¸´ 3# µÄÌû×Ó

Ò»¼¶¾ÍÊÇÒ»¼¶ °¡  ºÇºÇ0 }" ^$ b8 t& Q) ?
Ò»¼¶°ô£¡£¡9 Y+ Q* r+ ?/ K$ O  d
¿ÉÊÇȨÏÞ²»¹»£¬²»ÄÜ¿´¶¯»­£¬ÓôÃÆ£¡£¡£¡
 Â¥Ö÷| ·¢±íÓÚ 2008-8-13 20:34:32 | ÏÔʾȫ²¿Â¥²ã À´×Ô£º ÖйúÕã½­º¼ÖÝ

»Ø¸´ 1# µÄÌû×Ó

¸½¼þ ¾ÍÊÇÕâÕÅÕÕÆ¬°¡£¿ÎÒÊÖÉÏÄǸö¾ÍÕâ¸öÔ­Àíͼ£¬Ã»Ê²Ã´¶«Î÷Á˰¡£¿£¡£¡ºÇºÇ
·¢±íÓÚ 2008-8-14 10:07:43 | ÏÔʾȫ²¿Â¥²ã À´×Ô£º Öйú±±¾©
±Õʽϵͳͼ ¿´¿´ÒÔÍù·¢µÄÌû×Ó°É
·¢±íÓÚ 2008-8-18 20:29:25 | ÏÔʾȫ²¿Â¥²ã À´×Ô£º Öйú¼ªÁÖ³¤´º
Õâ¸öÊÇÒ»¸ö±ê×¼µÄ±Õʽ»ØÂ·µÄÓ¦Ó㬲»¹ý×öµÄ±È½Ï²»´íµÄÊÇÀûÓÃÁ˲¹ÓͱÃ×öÁËһЩÆäËûµÄ¹¤×÷
·¢±í»Ø¸´
ÄúÐèÒªµÇ¼ºó²Å¿ÉÒÔ»ØÌû µÇ¼ | ×¢²á

±¾°æ»ý·Ö¹æÔò


Licensed Copyright © 2016-2020 http://www.3dportal.cn/ All Rights Reserved ¾© ICP±¸13008828ºÅ

СºÚÎÝ|ÊÖ»ú°æ|Archiver|ÈýÎ¬Íø ( ¾©ICP±¸2023026364ºÅ-1 )

¿ìËٻظ´ ·µ»Ø¶¥²¿ ·µ»ØÁбí