QQ登录

只需一步,快速开始

登录 | 注册 | 找回密码

三维网

 找回密码
 注册

QQ登录

只需一步,快速开始

展开

通知     

查看: 1652|回复: 3
收起左侧

[已解决] 求个普通轴类零件的加工工艺

 关闭 [复制链接]
发表于 2008-11-5 22:53:53 | 显示全部楼层 |阅读模式 来自: 中国江苏南京

马上注册,结识高手,享用更多资源,轻松玩转三维网社区。

您需要 登录 才可以下载或查看,没有帐号?注册

x
求个普通轴类零件的加工工艺,零件一头是梯形螺纹!
2 [2 h! n9 l9 {/ x7 y: G' N感激
发表于 2008-11-5 23:17:55 | 显示全部楼层 来自: 中国江西九江
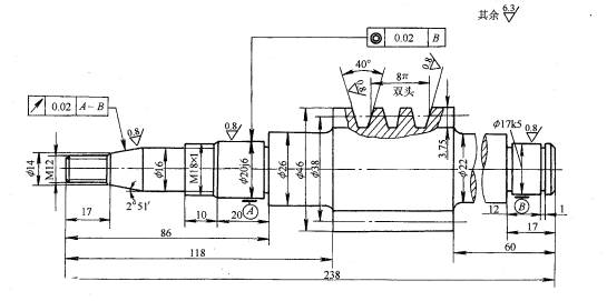
阶梯轴的加工工艺过程实例     图  所示为一蜗杆轴,材料选用 40Cr 钢,表所示为蜗杆轴的加工工艺过程,产批量属于小批量生产。 1 l+ F5 V' W& Q$ G
4.jpg
% M) A# d- W/ @& h2 G$ s
图  蜗杆轴
    该轴 φ 20j6, φ 17k5两外圆表面为支撑轴颈;锥体部分是装配离合器的表面;M18 × 1处装配圆螺母来固定轴承的轴向位置。根据外形结构其毛坯选用 φ 50mm的圆钢(棒料),在锯床上按240mm长度下料。
) T0 e5 R5 h, H) I- L! e$ L
表  蜗杆轴加工工艺过程
序号
工序
名称
工序内容
定位基准
序号
工序
名称
工序内容
定位基准
1
4 @/ H' Y7 O8 b; d- H. Y
车削 ) C( Z' w& |8 c1 D
车端面   A$ \  P9 X5 K9 U8 N
钻中心孔 0 `' w# N* R3 }5 X9 x* }4 R' w+ n
粗车左边各外圆,留余量 2-3mm ,长度上留余量 1mm 2 p1 T9 A1 ~0 L5 `' `7 Q# ]
掉头车右端面到 238mm ,钻中心孔
7 @. r+ J8 z$ P8 Y2 Q) s& d) y粗车右边各外圆,留余量 2-3mm 9 T1 O  m4 \/ W- ~9 A
粗车蜗杆螺旋部分,留余量
7 ~3 L- U" o' ]9 L* G- J' N# Y, j
外圆 ) f: J4 M. @$ ]7 Y6 ]/ G* y& J
外圆及中心孔
% L, `5 C6 o5 o) A外圆及中心孔 1 A9 j$ D* U3 h, E
外圆及中心孔 # R% a. ^$ S) u  z$ \7 K( r2 y
外圆及中心孔 , i" A/ q6 J0 }, C, r9 n8 J7 O
3 * r1 P7 \, t' m! x+ F
车削
' H0 K, o, H/ W
修研中心孔
/ X8 M4 ^! u# w$ N$ e. t% `- Y精车 φ 22mm 到尺寸, φ 17mm 留余量 0.2mm 车退刀槽及卡圈槽,倒角
& V5 N! D- w0 H' v+ w6 v9 i掉头精车左侧各外圆到 φ 26mm 、 φ 20.2mm 、 φ 18mm 、 φ 16mm 及 φ 14mm 。车退刀槽,倒角
2 ]9 p. [! x6 t  r4 ^精车蜗杆螺纹,留磨削余量 0.1mm 。精车锥面,留余量 0.2mm 。车螺纹 M18 × 1 、 M12   c/ v' N$ J% H5 U/ s1 J  d' v
两中心孔 ) n! z& h3 S3 a, q
两中心孔 + ~* P( G6 I8 `$ f7 G' l: N
两中心孔 5 ]7 B/ N+ `9 b, I" {# O$ S% x
2
热处理
调质处理
4 * H$ X1 ?+ ~$ X( J8 v
热处理 " L% g  A( J5 x0 `4 }9 E, }$ J
淬火
  m  ^( h! A2 `( t! z
5
( G7 n, D8 }3 ?0 h, b: f
磨削   W3 q5 b' x) e6 X; t/ b
修研中心孔,磨 φ 17k5 、 φ 20j6 外圆及锥面到尺寸,磨蜗杆螺纹到尺寸 7 y7 I6 d/ h$ \2 g! `8 D' W5 H
两中心孔( B  a6 `" w2 N
, k& J; V( K. i1 I

7 e% K6 D; k/ s[ 本帖最后由 asdolmlm 于 2008-11-5 23:19 编辑 ]
 楼主| 发表于 2008-11-5 23:28:56 | 显示全部楼层 来自: 中国江苏南京
感激不尽
发表于 2008-11-6 10:48:42 | 显示全部楼层 来自: 中国浙江宁波
呵呵!我从2楼学习到了工艺流程卡的做法
发表回复
您需要登录后才可以回帖 登录 | 注册

本版积分规则


Licensed Copyright © 2016-2020 http://www.3dportal.cn/ All Rights Reserved 京 ICP备13008828号

小黑屋|手机版|Archiver|三维网 ( 京ICP备2023026364号-1 )

快速回复 返回顶部 返回列表