QQ登录

只需一步,快速开始

登录 | 注册 | 找回密码

三维网

 找回密码
 注册

QQ登录

只需一步,快速开始

展开

通知     

全站
3天前
查看: 2292|回复: 16
收起左侧

[求助] 关于液压油缸控制问题

[复制链接]
发表于 2008-11-18 10:18:30 | 显示全部楼层 |阅读模式 来自: 中国河北廊坊

马上注册,结识高手,享用更多资源,轻松玩转三维网社区。

您需要 登录 才可以下载或查看,没有帐号?注册

x
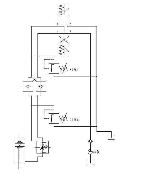
这里还有一个液压图,请问各位老师这种控制对否,什么原理呢,另外这两个溢流阀分别起到什么作用,我是新接触液压的,希望各位老师不要笑话. k- u7 S2 V5 f4 A
  V6 g& {% A4 N3 [- ?# ~# Y0 f
[ 本帖最后由 liuxh2007 于 2008-11-18 10:20 编辑 ]
液压图1.JPG
液压图1.JPG
 楼主| 发表于 2008-11-18 10:25:04 | 显示全部楼层 来自: 中国河北廊坊
重新编辑了一下图,却不知怎么删掉原图,不好意思
 楼主| 发表于 2008-11-18 10:38:52 | 显示全部楼层 来自: 中国河北廊坊
在线等,咋没人呢
 楼主| 发表于 2008-11-18 11:38:29 | 显示全部楼层 来自: 中国河北廊坊
对不起,油缸应该是垂直放置的,活塞杆向下,我画错了
发表于 2008-11-18 12:09:57 | 显示全部楼层 来自: 中国陕西渭南
这个系统图不要使用,问题较多。
. @" [0 r/ d5 J# A: ?100bar是下腔防增压的安全阀。! g/ w; E" h6 I; B. K8 `
40bar的放到单向阀和换向阀之间。$ M+ Y  S& W: _5 A+ M4 j( @4 N
缸头腔液控单向阀一般不要(你的工况要吗)。/ e; @0 t6 M0 B3 ]" {
缸杆腔缺下行支撑元件。$ J/ _- X' a6 r/ s
建议你找身边专家当面讲情你的工况要求确定。现在的我认为不能使用!
' ]" W$ F1 v$ }. N2 q$ e0 M# s1 A
; B) Z; L# K. F. I1 v如果需要我们电话联系!
发表于 2008-11-18 12:47:50 | 显示全部楼层 来自: 中国江苏无锡

回复 1# liuxh2007 的帖子

换向阀中位机能有问题,使用液压锁,中位机能要使用卸荷机能。溢流阀应该起的是安全阀的作用,但是我觉得你的使用存在点问题。
 楼主| 发表于 2008-11-18 12:49:48 | 显示全部楼层 来自: 中国河北廊坊

回复 5# yaojm1960 的帖子

这是一个我们德国设备上原图的一个回路,另外油缸有杆腔带有一个单向节流阀,我也一直不明白怎么工作的,谢谢你了
 楼主| 发表于 2008-11-18 12:57:33 | 显示全部楼层 来自: 中国河北廊坊
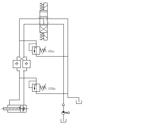
如图所示,是整个回路图,系统压力是120Bar。
液压图1.JPG
 楼主| 发表于 2008-11-18 13:02:05 | 显示全部楼层 来自: 中国河北廊坊

回复 6# Engineer-wx 的帖子

这种结构中位机能本身就有卸荷功能吧?由于油缸垂直使用,使用液压锁在中位时可能是防止缸杆自重下降
发表于 2008-11-18 13:04:52 | 显示全部楼层 来自: 中国陕西渭南

回复 7# liuxh2007 的帖子

“油缸有杆腔带有一个单向节流阀”是对的!你给我马上打电话,我在办公室。0913-8622443
 楼主| 发表于 2008-11-18 13:24:08 | 显示全部楼层 来自: 中国河北廊坊
与君一席话,胜读十年书——谢谢哈
发表于 2008-11-18 13:34:59 | 显示全部楼层 来自: 中国四川成都
从图中看问题较多,不知是否因工况需要如此,还是测绘原理时有误?
+ C  ?% V3 \! {6 a1、换向阀的接法:在中位时系统无法卸荷,其结果将会导致液压锁长期开启而无法关闭。2 W6 R! O0 o+ \5 X- W/ n
2、120Bar的系统压力:图中两阀的压力分别为40bar和100bar,是靠那个溢流阀调节产生的120Bar?( q9 B* h0 _' @; d( V. I6 Z
仔细核查油路走向和联接。
 楼主| 发表于 2008-11-18 13:43:35 | 显示全部楼层 来自: 中国河北廊坊
原帖由 cdxwg 于 2008-11-18 13:34 发表 http://www.3dportal.cn/discuz/images/common/back.gif+ m3 R* @4 W! ~! x6 X) g" `' M+ f# ^: z
从图中看问题较多,不知是否因工况需要如此,还是测绘原理时有误?
- T" q( |1 q# \- ]( @1、换向阀的接法:在中位时系统无法卸荷,其结果将会导致液压锁长期开启而无法关闭。
& W% u  r2 f, V7 U+ {- \9 h/ L2、120Bar的系统压力:图中两阀的压力分别为40bar和100bar, ...

7 {2 I. w3 T1 x$ Y* j0 Q$ z
) Y: r" u! \% F% r谢谢你的支持,刚和yaojm1960这位老师沟通了一下,他的解释应该合理,
5 G4 B# E4 l9 c0 ?2,两个溢流阀:40bar为油缸下行时限制供油压力,而100bar则是有杆腔防增压的安全阀。
9 ?6 S# Q& o% V# p1,中位时该油缸两腔与回路相连,应该没有压力油使液压锁开启吧?" {- A3 N. q2 z: |, L7 g& @
您看呢?
发表于 2008-11-18 15:03:21 | 显示全部楼层 来自: 中国四川成都
回13楼
& m$ K, ~! g% ]; P在贴的图中换向阀A、B口均与P口相通(不知画法是否有误),其中位机能为“P”型,并未与T口(回油)相连,故中位时长期存在系统压力,即便停机其压力也仍无释放回路,液压锁如何关闭?
, }# ]* P6 Y9 Z) l' d120bar的压力是有杆腔的?因无杆腔已由100bar的“安全阀”限制,故正常情况下压力不会高于100bar。
 楼主| 发表于 2008-11-18 16:28:32 | 显示全部楼层 来自: 中国河北廊坊
原帖由 cdxwg 于 2008-11-18 15:03 发表 http://www.3dportal.cn/discuz/images/common/back.gif! e  v- ~$ D6 U( |; m/ \
回13楼& R! \1 r8 `1 r5 s7 _9 b" {# G
在贴的图中换向阀A、B口均与P口相通(不知画法是否有误),其中位机能为“P”型,并未与T口(回油)相连,故中位时长期存在系统压力,即便停机其压力也仍无释放回路,液压锁如何关闭?
7 n# W/ v6 s1 M/ C( r. z( K0 e: I0 H120bar的压力是有杆腔 ...
8 O5 l) }# V, [& J
& Y, u! H7 U6 Y# G
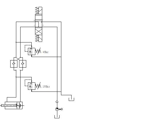
呵呵对不起,老大,图上电磁阀画错了,中位机能应该是Y型,谢谢您指教,不好意思哦
发表于 2008-11-18 16:51:31 | 显示全部楼层 来自: 中国江苏无锡
不会这张图就是老外的原图吧,问题多多9 U4 Q  T% X7 ^. S+ R7 G* e

% L7 x: K9 ~  Y8 f; k/ s! ?40bar的溢流阀应该直接放在泵出口
* u$ r( W2 D0 O7 k' f1 n
8 B: v) f5 H# j8 h, y8 U100bar的溢流阀应该放在有杆腔那侧
 楼主| 发表于 2008-11-18 22:26:21 | 显示全部楼层 来自: 中国河北廊坊

回复 16# xuping5114 的帖子

这是从原图上截取的一个控制回路,原图上油泵出口有个120Bar溢流阀) ~! v+ f' m2 I1 n
40bar溢流阀实际上是限制油缸下行压力吧,就是说在电磁阀下位时工作的;, P% g6 Q  L/ \7 K6 e
而100Bar溢流阀只是在油缸上行时为有杆腔限压。。。
发表回复
您需要登录后才可以回帖 登录 | 注册

本版积分规则

Licensed Copyright © 2016-2020 http://www.3dportal.cn/ All Rights Reserved 京 ICP备13008828号

小黑屋|手机版|Archiver|三维网 ( 京ICP备2023026364号-1 )

快速回复 返回顶部 返回列表