QQ登录

只需一步,快速开始

登录 | 注册 | 找回密码

三维网

 找回密码
 注册

QQ登录

只需一步,快速开始

展开

通知     

全站
8天前
查看: 4123|回复: 9
收起左侧

[已解决] 哪位大虾能解释一下A4VG变量泵的原理,小弟在此谢过了,拜托拜托!!

[复制链接]
发表于 2008-12-6 20:54:50 | 显示全部楼层 |阅读模式 来自: LAN

马上注册,结识高手,享用更多资源,轻松玩转三维网社区。

您需要 登录 才可以下载或查看,没有帐号?注册

x
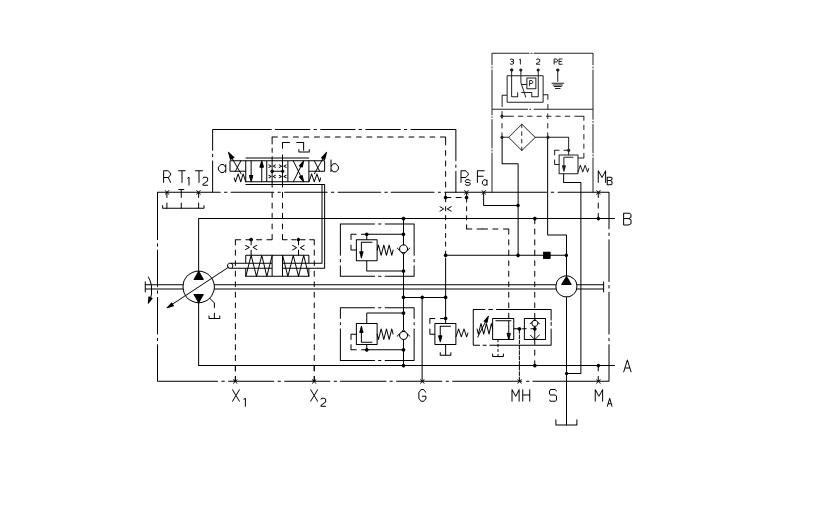
力士乐A4VG的变量泵,R、T1、T2、X1、X2、G、MH、S、MA、MB、A、B、Ps、Fa、Fa1、Fe每个接口的作用分别是什么,在哪种回路中会用到,希望大家不吝赐教啊
2 }" y7 r  o' f& Z( F, W/ r8 M- U
; ~8 C. u: e% F2 A- u$ d[ 本帖最后由 qhdhcs 于 2008-12-22 09:09 编辑 ]
A4VG.JPG
A4VG1.JPG
发表于 2008-12-6 21:41:22 | 显示全部楼层 来自: 中国上海
真是佩服你呀,这些东西样本上都有的哦9 i: ~9 [' o' c" n- a& ~
X1和X2是变量控制口,A和B是工作油口T1和T2是泄油口。R口给壳体加油时可以用,平时都堵这的。MA和MB口是测工作压力的。FA和FE是接过滤器用的,就是补油泵吸进来的先过滤了再进闭式系统。S是吸油口。这上面的口是用的上的。其他的口因为不常用所以要看样本了。

评分

参与人数 1三维币 +5 收起 理由
qhdhcs + 5 应助

查看全部评分

发表于 2008-12-6 22:50:24 | 显示全部楼层 来自: 中国山西大同
谢谢,学习了。
 楼主| 发表于 2008-12-7 10:05:11 | 显示全部楼层 来自: LAN

回复 2# xiaochong2000 的帖子

我对你的仰慕如滔滔江水连绵不绝啊!!!
$ \& D3 I0 b% j# ~, n0 k我把整个样本也发上去,有用的可以参考一下哦
 楼主| 发表于 2008-12-7 10:19:28 | 显示全部楼层 来自: LAN

突然发现只能上传2M以下的附件。。。

上传了半天都上传不了,原来只能上传2M以下的附件,那个东西2.24M
( j9 M, c: g2 g5 g3 S8 e% Y) Y+ r压缩后也要2.18M诶~~~~
/ y0 o8 I1 s$ Y+ e+ j& N+ P/ l$ ~* {
4 o, |8 q- y/ o3 E[ 本帖最后由 jinshanjizi 于 2008-12-7 10:20 编辑 ]
 楼主| 发表于 2008-12-7 10:37:35 | 显示全部楼层 来自: LAN

回复 2# xiaochong2000 的帖子

谢谢大虾,刚才研究了一下,还是有些地方不明白,' ?( i  p/ f4 b& P4 _' p) S
X1和X2是变量控制口,控制油液是从哪个器件(马达or泵or?)流入到这两个口呢,就是说用什么来控制呢?  为什么不是通过控制电磁阀a,b来实现转向和流量控制呢' T$ K' _4 H6 Y$ k* s. T! L' {
T1和T2是泄油口,这个意思我不大明白,它们之间要接一个什么东西来泄油么,泄油的条件是什么,原理是什么哦(怎么实现的呢)$ y) v; p4 a) z3 X# f  n, I

5 p& b' V4 W) w8 h为什么有了Fa还要有个Fa1呢,同样的S口和Fs口是不是重复了呢,要两个作用相同的口是什么意思呢
- t- @/ H6 r  P! i1 w+ {2 i* o
" R/ j) P- D" B- A7 f9 z9 eMH口和Ps口作用没有提到哦,包括中间的那个器件(一个是梭阀,另一个不知道是不是溢流阀)的作用是什么呢,如何工作呢9 p& _$ b7 j: a. H; B- N+ n

8 s) |* [% B: [  r- b3 b
( g5 @$ k! T+ T1 g9 Z( {拜托大虾啦
发表于 2008-12-10 10:44:32 | 显示全部楼层 来自: 中国安徽马鞍山
二楼的解释的非常到位,受教了,多谢
发表于 2008-12-12 15:12:22 | 显示全部楼层 来自: 中国上海
真的受教了
发表于 2013-11-6 13:48:26 | 显示全部楼层 来自: 中国辽宁沈阳
学习啦 正在学习液压 感谢二楼
发表于 2013-11-13 12:04:06 | 显示全部楼层 来自: 中国上海
jinshanjizi 发表于 2008-12-7 10:37 static/image/common/back.gif: _2 U! F' a( J/ g, {
谢谢大虾,刚才研究了一下,还是有些地方不明白,
/ z: V) p- U; sX1和X2是变量控制口,控制油液是从哪个器件(马达or泵or ...

. d  g8 V; U( D* U2 [/ bX1,X2是变量伺服缸的控制口,接上压力表可以校正泵的中位情况,如果没有上面的换向阀,可以从X1,X2口引控制油,控制泵变量。T1和T2是泵的泄油口,是需要接管路回油箱,但只需要接一个即可。Fa,Fe是补油泵出来后外接过滤器用,一个接过滤器的进口,一个接过滤器出口。MH口是可以用来测试工作的压力口(相当与MA,MB口同时装测压),PS口是进控制阀的测压点
发表回复
您需要登录后才可以回帖 登录 | 注册

本版积分规则


Licensed Copyright © 2016-2020 http://www.3dportal.cn/ All Rights Reserved 京 ICP备13008828号

小黑屋|手机版|Archiver|三维网 ( 京ICP备2023026364号-1 )

快速回复 返回顶部 返回列表