QQ登录

只需一步,快速开始

登录 | 注册 | 找回密码

三维网

 找回密码
 注册

QQ登录

只需一步,快速开始

展开

通知     

查看: 8140|回复: 92
收起左侧

[求助] 油缸出力不够,故障何在?、、

[复制链接]
发表于 2008-12-30 20:27:00 | 显示全部楼层 |阅读模式 来自: 中国内蒙古呼和浩特

马上注册,结识高手,享用更多资源,轻松玩转三维网社区。

您需要 登录 才可以下载或查看,没有帐号?注册

x
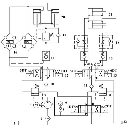
一、系统功能描述:4 ?- ^7 L) ]3 h* M% J/ {, x+ T
1、系统主要用来实现多油缸分时操作。0 a$ ]% w: `; ~/ p5 I
————————————————————————————————————————————————
% m6 J$ U, x+ u$ t2、系统动作时序:6 f( d) x  q! e3 a8 I  m
      1)升盖:纵向油缸(DG125/70)驱动立式压力容器下封头上升,油缸行程2m,当举升到位(碰到限位开关)停止;! C7 t7 I; y4 T& T+ ~3 \+ N  `& d9 R2 N+ ~
      2)合盖:当纵向缸举升到位后,此时可通过横向旋转油缸(DG80/45)驱动压力容器卡箍顺时针旋转,使举升到位得压力容器下封头和压力容器筒下法兰之间的O型密封圈压紧,从而起到密封的作用;碰到限位开关停止。
: A: X* [9 @( y$ z+ r6 |      3)开盖:合盖完毕后,如需要开盖,可通过横向旋转油缸(DG80/45)驱动压力容器卡箍反时针旋转;到位后则停止。
0 J, l" U% M, n% o; p/ y8 Q$ D9 a      4)降盖:开盖完毕后,如需要降盖,可通过纵向油缸(DG125/70)驱动立式压力容器下封头下降升;到位后则停止。! _0 t4 a2 V  l" f4 f' L
————————————————————————————————————————————————" _7 u4 X( X! C* H5 l. a
4、通过三位四通换向阀(中位为H)实现纵向和横向油缸压力的切换,也就是溢流阀的切换;
/ B9 J* e! Q3 O/ T$ j4 A5、采用叠加阀设计,6通径,阀为榆次油研阀;
" E- Z  T3 R" d# p  E0 u     1)单向节流阀用来调节横向缸速度;
9 b2 S; V- W& K5 F& |- j+ a6 u     2)整流板+调速阀用来调节纵向缸速度;9 G2 B/ ~6 j8 O4 T  Q* i
     3)平衡阀用来充当被压,当纵向油缸下降时,为防止超速下滑而设置;7 U" o4 E4 g5 E+ S
     4)液控单向阀用来在任意位置保证纵向停止,从而锁住其位置;2 Y  i3 ]2 [# d" E" C. I% y) L, ^
6、盐城力佳电机功率4KW,榆次齿轮油泵流量28L/Min(16MPa);3 d  Z7 ~/ Y' T3 G0 k7 @. G/ S
7、压力钢管Φ8
* x$ ?3 ?7 P' W2 ^9 h2 K8、泵出油管Φ8;1 e/ \) m) ~( b& z3 f1 L
9、回油管Φ8;
1 C' ^! q" ?5 _5 Q10、系统最高使用压力为16MPa。& E  Y  ?8 @  Q. N7 @
——————————————————————————————————————————————————0 W; J$ W9 q) i& o" L( Q6 Z; w% {! Y
二、故障现象描述6 n2 h+ E, d" U4 ^( t6 k/ c
1、横向缸有杆腔进油,执行合盖动作,此时油缸走一段距离后,就不再回缩,感觉好像输出压力不够,当调节图中溢流阀8到7MPa时,电机感觉堵转,好像功率不够,再将压力稍微调大,则电机停转,就象闷车;
$ D4 c: r& C5 Q% B3 S3 ^# {2、工作几分钟后,电机严重发热,烫手,油液发热;
0 Q; a' O3 w$ U/ \! J2 c3、系统中所有的溢流阀最大压力可以调整到20多MPa,但是为何跳高压力,电机闷车,即使能调大一点,横向油缸仍然回缩一段举例后就无法继续回缩;  {+ G6 l9 ~/ K- L
% s1 I8 e! q# H% `: g3 d  n
说明:回缩过程中负载越来越大。
* E1 M6 r- x* k% e/ t+ Q
* P. H. z+ L; T, ?希望大家能帮忙分下一下原因(系统设计的正确性......)!!!!!!!!!
12.jpg
 楼主| 发表于 2008-12-30 20:42:50 | 显示全部楼层 来自: 中国内蒙古呼和浩特

关键字:液压、油缸、出力、闷车

一、系统功能描述:
$ g& ^6 I/ S6 n" R4 n1、系统主要用来实现多油缸分时操作。
: D/ O% F9 q: L2 v3 R3 M0 z————————————————————————————————————————————————
3 Z' p& A8 N# n2 s/ o$ h! U2、系统动作时序:/ x  {6 s4 U+ C6 T! R
      1)升盖:纵向油缸(DG125/70)驱动立式压力容器下封头上升,油缸行程2m,当举升到位(碰到限位开关)停止;
% I# P8 ]  e. ?+ |8 r$ J* a      2)合盖:当纵向缸举升到位后,此时可通过横向旋转油缸(DG80/45)驱动压力容器卡箍顺时针旋转,使举升到位得压力容器下封头和压力容器筒下法兰之间的O型密封圈压紧,从而起到密封的作用;碰到限位开关停止。" p) @7 m# r- t( o& C/ @+ ]; y. M
      3)开盖:合盖完毕后,如需要开盖,可通过横向旋转油缸(DG80/45)驱动压力容器卡箍反时针旋转;到位后则停止。2 j9 i4 U" Z0 p2 r6 z9 ]
      4)降盖:开盖完毕后,如需要降盖,可通过纵向油缸(DG125/70)驱动立式压力容器下封头下降升;到位后则停止。
7 `9 D( |9 ^( v& G9 ^. _2 e————————————————————————————————————————————————9 b% L8 N+ I% ^# q, C) p+ n0 H& z
4、通过三位四通换向阀(中位为H)实现纵向和横向油缸压力的切换,也就是溢流阀的切换;
# Y; |8 X* f' s  ^" s4 K5、采用叠加阀设计,6通径,阀为榆次油研阀;/ O) w8 ^) L$ h4 n
     1)单向节流阀用来调节横向缸速度;
9 P, R% g2 P3 T; U: Z# ]     2)整流板+调速阀用来调节纵向缸速度;8 w! q* V  M& e& k. R) b# T
     3)平衡阀用来充当被压,当纵向油缸下降时,为防止超速下滑而设置;: Z6 o6 q. x- w( j
     4)液控单向阀用来在任意位置保证纵向停止,从而锁住其位置;) D, }! v" `. @3 V& D
6、盐城力佳电机功率4KW,榆次齿轮油泵流量28L/Min(16MPa);# t- _8 q, i) a0 m
7、压力钢管Φ8
) s8 y. h5 U" V  G8、泵出油管Φ8;
1 X* t5 u7 o- v* H9、回油管Φ8;
: ?7 L; c) d3 E( J2 w10、系统最高使用压力为16MPa。
) s! r5 |5 H% B7 \0 t) p4 M——————————————————————————————————————————————————
' h- v2 X3 C; i2 ^; p7 `二、故障现象描述
4 _6 T+ P! h. g# r. W1 P. @1、横向缸有杆腔进油,执行合盖动作,此时油缸走一段距离后,就不再回缩,感觉好像输出压力不够,当调节图中溢流阀8到7MPa时,电机感觉堵转,好像功率不够,再将压力稍微调大,则电机停转,就象闷车;% ?. N9 |3 B7 M5 ?  N
2、工作几分钟后,电机严重发热,烫手,油液发热;
- X; B7 d8 X* L. V: [  Q8 e% r' z8 j3、系统中所有的溢流阀最大压力可以调整到20多MPa,但是为何跳高压力,电机闷车,即使能调大一点,横向油缸仍然回缩一段举例后就无法继续回缩;
* x8 V; z+ f; Q, M5 j2 @8 v5 k1 R+ c; [( [/ @; A) m
说明:回缩过程中负载越来越大。8 d! B( g9 r1 O' }
0 W: }$ q/ ~$ E$ n# o  l9 \- }
希望大家能帮忙分下一下原因(系统设计的正确性......)!!!!!!!!!
12.jpg
发表于 2008-12-30 20:43:40 | 显示全部楼层 来自: 中国上海
从你的现象来说,负载过大,重新做一下计算看看到底需要多少压力才能正常工作,油温高应该是件8有大量的溢流。电机功率不够。如果有条件把泵的排量换个小点的,把压力调上去看看工作是否正常吧。要么就换个大的电机,前提还是把计算做好。纵向油缸的“平衡阀用来充当被压,当纵向油缸下降时,为防止超速下滑而设置”感觉有点和我平时见的用法不太一样。不知道是不是工况的要求,这里感觉你用的是一个顺序阀。
发表于 2008-12-30 20:55:20 | 显示全部楼层 来自: 中国内蒙古呼和浩特

液压大故障,帮忙解决啊,谢谢了

一、系统功能描述:+ n+ _: r! b  m" |
1、系统主要用来实现多油缸分时操作。% a( D: o9 Y5 `
————————————————————————————————————————————————. N& B- ?$ ?) Q/ x. G2 Z7 R" _
2、系统动作时序:+ ?) ?+ W: {8 b  |* I- N& a/ j2 [
      1)升盖:纵向油缸(DG125/70)驱动立式压力容器下封头上升,油缸行程2m,当举升到位(碰到限位开关)停止;
" n* S+ _8 ^8 @; i1 m& s4 W      2)合盖:当纵向缸举升到位后,此时可通过横向旋转油缸(DG80/45)驱动压力容器卡箍顺时针旋转,使举升到位得压力容器下封头和压力容器筒下法兰之间的O型密封圈压紧,从而起到密封的作用;碰到限位开关停止。0 U3 a( o, P6 k
      3)开盖:合盖完毕后,如需要开盖,可通过横向旋转油缸(DG80/45)驱动压力容器卡箍反时针旋转;到位后则停止。0 t* a3 ~/ W# F/ u6 t. m( s
      4)降盖:开盖完毕后,如需要降盖,可通过纵向油缸(DG125/70)驱动立式压力容器下封头下降升;到位后则停止。
/ ]7 B6 ~$ x/ O6 G% {————————————————————————————————————————————————) M) I2 q7 a- b2 i
4、通过三位四通换向阀(中位为H)实现纵向和横向油缸压力的切换,也就是溢流阀的切换;
  l  U+ i1 }- ]' x  x1 B2 V9 ?% ]5、采用叠加阀设计,6通径,阀为榆次油研阀;
3 z/ S4 y( y( b" f     1)单向节流阀用来调节横向缸速度;
; A, g4 [* ]" s% L     2)整流板+调速阀用来调节纵向缸速度;, D, b& a1 G" X( ]) A0 I) j
     3)平衡阀用来充当被压,当纵向油缸下降时,为防止超速下滑而设置;
8 A7 g  n, W$ j% ^/ J/ A     4)液控单向阀用来在任意位置保证纵向停止,从而锁住其位置;3 g. e7 C3 T4 s' B: J
6、盐城力佳电机功率4KW,榆次齿轮油泵流量28L/Min(16MPa);1 |3 p* O8 l( ^8 m: {3 O. H, Q
7、压力钢管Φ8
4 d0 k  o  b3 Z( p# O& J0 v8、泵出油管Φ8;& f* y9 L# u* [+ o" ~7 o7 D) k) k
9、回油管Φ8;
$ R% P0 U4 p" @8 G) Q: _+ \10、系统最高使用压力为16MPa。
) n: C- M# ~: D) L5 c" W$ }; f11、所有油缸的速度要求均为10mm/S.
% c* b+ n2 q. \+ Z$ Z4 }——————————————————————————————————————————————————
: @& R% A, |4 ^9 V$ i" i0 A& R二、故障现象描述6 d, T2 f% P& Y6 [3 ]" W
1、横向缸有杆腔进油,执行合盖动作,此时油缸走一段距离后,就不再回缩,感觉好像输出压力不够,当调节图中溢流阀8到7MPa时,电机感觉堵转,好像功率不够,再将压力稍微调大,则电机停转,就象闷车;& K6 }: J, x( |
2、工作几分钟后,电机严重发热,烫手,油液发热;$ f! ?7 K1 v/ S1 U5 e5 A; E) r
3、系统中所有的溢流阀最大压力可以调整到20多MPa,但是为何跳高压力,电机闷车,即使能调大一点,横向油缸仍然回缩一段举例后就无法继续回缩;7 y- D- @- N/ C

) J% ^# G7 S% N" W: f说明:回缩过程中负载越来越大。
0 x  k$ E7 ~& z" d  g0 e" ~; y2 B  D! F/ {+ _
希望大家能帮忙分下一下原因(系统设计的正确性......)!!!!!!!!!
12.jpg
发表于 2008-12-30 20:58:03 | 显示全部楼层 来自: 中国上海
楼主不要重复发帖
发表于 2008-12-30 21:02:35 | 显示全部楼层 来自: 中国内蒙古呼和浩特
我让我朋友帮我也贴一个,为了引起大家注意,对不起了
发表于 2008-12-30 21:03:17 | 显示全部楼层 来自: 中国内蒙古呼和浩特
因为比较着急,按照交付的产品,现在等着急用,而我现只能找大家帮忙了
 楼主| 发表于 2008-12-30 21:23:21 | 显示全部楼层 来自: 中国内蒙古呼和浩特
你说的那个顺序阀,是平衡阀吧,型号为 叠加式平衡阀        MHA-01-C-30  榆次油研
 楼主| 发表于 2008-12-30 21:25:02 | 显示全部楼层 来自: 中国内蒙古呼和浩特
这个机械系统第一次了解,让我给设计液压系统,让他们告诉我负载,他们也说不清楚,他们根据以前做过的液压系统,告诉我4kw的电机功率构了
 楼主| 发表于 2008-12-30 21:26:03 | 显示全部楼层 来自: 中国内蒙古呼和浩特

横向油缸这样连接,示意图

横向油缸这样连接,示意图
13.jpg
发表于 2008-12-30 22:50:06 | 显示全部楼层 来自: 中国北京
泵出油管Φ8;、回油管Φ8;% y' V+ w' j5 {# k
1为什么回油管Φ8与泵出油管Φ8相同?1 @: E: c5 G2 }* L( d4 F# R
2空载试过油缸吗?
2 ]1 E' l! K5 {3 A4 d5 W3将18 那个阀全打开试试。
" O4 X2 {6 g4 f: t4如果还不行,只能安xiaochong2000说的办。
 楼主| 发表于 2008-12-30 23:10:18 | 显示全部楼层 来自: 中国内蒙古呼和浩特

电机尺寸问题得请教

大家好,我现在液压系统用得4KW的电机,现在发现功率不够,想换为稍微大一些的,不知道那个电机的尺寸和4KW  4极电机的外形安装尺寸一样,但功率又大于4kw的????
发表于 2008-12-30 23:32:38 | 显示全部楼层 来自: 中国湖北武汉
6级的有。四级的没有 。你是多少转的?
发表于 2008-12-30 23:38:02 | 显示全部楼层 来自: 中国江苏常州
你的系统28L/min的流量,为什么用Φ8的油管?尤其是回油管,回油背压会非常大.
* k" M7 f+ Z# m/ }还有你的从阀组到油缸的管路长不长,如果很长的话肯定是不行的哦., I( e5 U9 x$ c
象这个流量,最好用10通径的阀,特别是采用国产叠加阀时.用国产叠加阀时,6通径我一般用到20L/min,超过20用10通径的.象这个流量,建议你用Φ18的管子,8的管子太小了.8 @; W" L" \3 W/ ~. |2 L1 i
我认为你的这个系统问题是背压太大造成的,
4 Z" P1 |1 r- A) F7 d1.管子太细$ B/ S, k9 k: B
2.阀通径偏小(国产阀普遍流阻比较大)/ H( L' p- \9 Q2 m* ], U
3.你采用的是回油节流
$ P5 l6 o5 o5 }- Z5 U- R以上3项都将造成背压大,而且你是有杆腔进油,无杆腔回油,因为两腔面积比的关系,背压会造成你的系统压力升高,电机功率不够.
发表于 2008-12-30 23:56:09 | 显示全部楼层 来自: 中国江苏常州
4KW的四级电机为112M
/ l4 h: ~0 \6 }6 B2 N6级的电机112M的为2.2KW; J- g1 U( D; `$ \7 S3 E2 d: X
所以你要找大于4kw又要安装尺寸一样是找不到的
. g9 `/ F% j: B" e7 W- D
0 {/ l: s! W& Y9 i+ r6 P[ 本帖最后由 vinsenxgx 于 2009-1-3 09:00 编辑 ]
004.jpg
005.jpg
发表于 2008-12-31 10:16:55 | 显示全部楼层 来自: 中国辽宁朝阳
我感觉是泵和电机的问题 你选择个柱塞泵看看
发表于 2008-12-31 10:25:38 | 显示全部楼层 来自: 中国江苏苏州
油缸内泄严重!
发表于 2008-12-31 10:47:14 | 显示全部楼层 来自: 中国北京
电机功率不够吧,就算是8MPA,28L/MIN,算出来功率也要4.39KW,如果要16MPA,则要9KW才够用辣
' q6 i3 g! C0 I  t在调高压力肯定堵了啦,换个电机吧* T# H3 e2 z8 K& a6 R( W
系统没有什么余量,加之压力损失,油缸当然不动了,系统发热 ( f) I+ U! D( Y* j! R9 E( S* D
还有管子太细啦,压力要12个吧,回油要16个吧.
7 X% S- u! L6 b3 i其它的好象没什么问题了吧,还有就是要确认油缸没有憋劲
发表于 2008-12-31 13:12:59 | 显示全部楼层 来自: 中国河北石家庄
不知道楼主所使用的电机型号,可以确定的是4极电机的转速为1450r/min,比4Kw功率高一级为5.5Kw,但是随着功率的加大,机座号、轴伸尺寸均有变化,“外形安装尺寸一样”一般是不可能的,如果非想更换电机,立式安装涉及到垂直距离,卧式安装涉及到中心高,只能对系统连接部分(如安装孔位置、对轮等)进行改动,不过液压系统用电机一般是和液压泵的能力匹配的,电机的功率应该满足液压泵的要求,楼主是不是液压泵能力不足!
 楼主| 发表于 2008-12-31 19:20:33 | 显示全部楼层 来自: 中国内蒙古呼和浩特
泵为榆次产品,型号CB-FC20 (额定压力16MPa,),排量为20.19ml/R
  k- D9 K+ E0 P- }! ^电机为盐城力佳油泵专用电机,功率为4KW ,转速1450r/min
$ C0 s5 h8 ?" d, P) J8 e泵的轴直接插入电机内部使用。
 楼主| 发表于 2008-12-31 19:21:54 | 显示全部楼层 来自: 中国内蒙古呼和浩特

为了将问题描述清楚,我把详细内容再描述一边

一、系统功能描述:) C' n( H4 s4 L5 G1 F+ W& [
1、系统主要用来实现多油缸分时操作。所有油缸的速度要求10mm/S.7 i8 ~* P3 g1 a, M
————————————————————————————————————————————————4 W" A6 u/ S9 ^1 ^1 Y& B+ {
2、系统动作时序:; f$ I) h9 p3 e% _  |5 S9 y& T' P
      1)升盖:纵向油缸(DG125/70)驱动立式压力容器下封头上升,油缸行程2m,当举升到位(碰到限位开关)停止;
- d9 e/ N# b+ [/ N9 J9 N2 }- ?      2)合盖:当纵向缸举升到位后,此时可通过横向旋转油缸(DG80/45)驱动压力容器卡箍顺时针旋转,使举升到位得压力容器下封头和压力容器筒下法兰之间的O型密封圈压紧,从而起到密封的作用;碰到限位开关停止。! j' i+ V* O$ Z, j$ L, N- e- E
      3)开盖:合盖完毕后,如需要开盖,可通过横向旋转油缸(DG80/45)驱动压力容器卡箍反时针旋转;到位后则停止。
$ R  z. @7 h' d  G6 v      4)降盖:开盖完毕后,如需要降盖,可通过纵向油缸(DG125/70)驱动立式压力容器下封头下降升;到位后则停止。
( Z( J4 z, @* A$ F4 C) F————————————————————————————————————————————————
; O, L: q4 c* k, f  ~! i/ K4、通过三位四通换向阀(中位为H)实现纵向和横向油缸压力的切换,也就是溢流阀的切换;
4 z2 R8 {) \, B4 T5、采用叠加阀设计,6通径,阀为榆次油研阀;
; e1 L8 J9 w0 u1 ]( d5 v     1)单向节流阀用来调节横向缸速度;% y& X- K' w  j9 I
     2)整流板+调速阀用来调节纵向缸速度;6 ]6 d) ^* `+ A. h1 _6 ?% g0 M
     3)平衡阀用来充当被压,当纵向油缸下降时,为防止超速下滑而设置;
9 ~6 T# D/ |5 r  L+ S- G$ ]     4)液控单向阀用来在任意位置保证纵向停止,从而锁住其位置;
' C) ^% D; v% j6 z% o$ @6、盐城力佳电机功率4KW,榆次齿轮油泵流量28L/Min(16MPa);9 x% `& A9 `9 [
7、压力钢管Φ8# `9 n2 f9 [6 |( w8 ^
8、泵出油管Φ8;
% S4 C; M/ m6 a$ ?9、回油管Φ8;/ A! b/ a) s" P
10、系统最高使用压力为16MPa。
; r% Q( O0 h' n' h9 r# d: k——————————————————————————————————————————————————0 a! F2 f) H' e6 P5 G
二、故障现象描述
% C7 k8 u) v- Z4 ~! _( D! d8 x  X) O1、横向缸有杆腔进油,执行合盖动作,此时油缸走一段距离后,就不再回缩,感觉好像输出压力不够,当调节图中溢流阀8到7MPa时,电机感觉堵转,好像功率不够,再将压力稍微调大,则电机停转,就象闷车;2 t% L7 Y# Z4 r. J1 k; c' F, G
2、工作几分钟后,电机严重发热,烫手,油液发热;
( A# P/ U+ x8 E7 d: A5 p3、系统中所有的溢流阀最大压力可以调整到20多MPa,但是为何跳高压力,电机闷车,即使能调大一点,横向油缸仍然回缩一段举例后就无法继续回缩;+ x* y4 z7 r0 I( i+ P& B

1 V8 ?- L* A# z$ c4 f说明:回缩过程中负载越来越大。
6 h- S- b$ Q- B" p
8 p2 F/ q) N( W! v0 o4 J希望大家能帮忙分下一下原因(系统设计的正确性......)!!!!!!!!!
12.jpg
 楼主| 发表于 2008-12-31 19:25:21 | 显示全部楼层 来自: 中国内蒙古呼和浩特

示意图

横向缸负责旋转压力容器卡箍,为了描述清楚,化个并联横向缸驱动负载的示意图
13.jpg
 楼主| 发表于 2008-12-31 19:26:27 | 显示全部楼层 来自: 中国内蒙古呼和浩特

横向缸驱动卡箍旋转示意图

横向缸驱动卡箍旋转示意图
13.jpg
 楼主| 发表于 2008-12-31 19:41:53 | 显示全部楼层 来自: 中国内蒙古呼和浩特
1 ----- 因为不真正清楚实际负载,故但是只是按照领导的意思,估算了一下,电机功率选为4KW,但现在电机功率感觉不够(可以看以上我的分析),所以想换电机。
% q: [4 k+ y: a: W* K: T) T2 ------  油泵为榆次产品,型号为CB-FC20,定量齿轮泵,油泵额定压力为16MPa,排量20ml/R,
: l# Z2 P- I; Z& e3 -------   我现在调节图中溢流阀8到7MPa左右,溢流阀压力无法继续上调,电机堵转,闷车,发热,今天彻底烧了,所以感觉功率不够。0 R  ]# S, ~& J4 X* Q
4-------按照公式:P=p×Q/612,那么因为是定量齿轮泵,电机转速为1450,所以泵出的流量是恒定的,压力为80bar,假定总效率效率为80%,那么需要电机功率为9 P3 c4 Z% ~, V# b
P=[(80 bar×30 l/min)/612]/0.8=4.9kw
, V; d* V: F9 G
0 [$ i1 y$ E- Z3 H4 {   纵上分析,感觉电机功率不够,现在觉的切实可行,又省事修改的方法为以下:
4 g  _7 M' x: \5 b/ _6 {7 e/ ~* R+ y4 i
方法一、更换成功率为4.5kw的电机;可以解决问题,但系统发热现象无法消除;
+ n9 c- ~0 Y# |9 [2 M: y方法二、更换功率为4.5kw的电机,降低泵的排量为15ml/R;
) a2 f& w* l+ _9 A, O
+ K9 O" o" P) r0 C; Z由于油泵与电机是直接插入式,如果不换油泵,光换电机,那么油泵轴的健尺寸就不好与电机匹配,不知道大家有什么好的办法,现在不想用连轴器。
 楼主| 发表于 2008-12-31 19:45:22 | 显示全部楼层 来自: 中国内蒙古呼和浩特
谢谢大家,我把我的分析详细发上来
发表回复
您需要登录后才可以回帖 登录 | 注册

本版积分规则


Licensed Copyright © 2016-2020 http://www.3dportal.cn/ All Rights Reserved 京 ICP备13008828号

小黑屋|手机版|Archiver|三维网 ( 京ICP备2023026364号-1 )

快速回复 返回顶部 返回列表