QQ登录

只需一步,快速开始

登录 | 注册 | 找回密码

三维网

 找回密码
 注册

QQ登录

只需一步,快速开始

展开

通知     

全站
4天前
查看: 2584|回复: 21
收起左侧

[求助] 使用分流阀之后...

[复制链接]
发表于 2009-1-5 12:25:40 | 显示全部楼层 |阅读模式 来自: 中国安徽合肥

马上注册,结识高手,享用更多资源,轻松玩转三维网社区。

您需要 登录 才可以下载或查看,没有帐号?注册

x
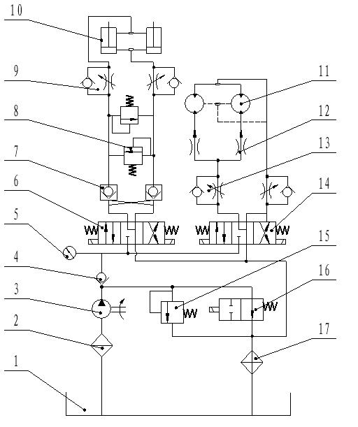
系统中使用vickers的分流阀给两个马达平均分配流量,但是在使用过程中发现,马达在驱动两个负载旋转时,压力表波动范围很大,一直不解是什么原因。两个负载在理论上是一样的,但是加工和装配过程中可能会造成负载略有差别% H6 l6 ]) n1 Q3 {% k  X

0 U  O- j$ v+ _高手啊,求救啊
新建 BMP 图像.JPG
发表于 2009-1-5 13:00:23 | 显示全部楼层 来自: 中国辽宁本溪
猜一下。
! l0 v/ s) F" s6 j5 S2 t    1.楼主的系统采用的是进口节流调速。如果设计或调节合理的话,泵的出口压力应该基本不变(取决于节流阀的节流负载,与外负载的大小无关)。
( Z+ J9 p- f3 P$ U' h' I$ A    2.“压力表波动范围很大”,可能是泵的输出流量小于执行元件所需(或节流阀开口调节过大,无节流负载),使泵的压力随负载的变化而变化了。

评分

参与人数 1三维币 +3 收起 理由
柠檬咖啡 + 3 应助

查看全部评分

头像被屏蔽
发表于 2009-1-5 16:27:27 | 显示全部楼层 来自: 中国广东深圳
提示: 作者被禁止或删除 内容自动屏蔽
发表于 2009-1-5 18:29:10 | 显示全部楼层 来自: 中国湖南长沙
我觉得你这样做,两个马达不能做到同步,理论上成立,但是其中还有很多部件的配合问题,不可能做到一样所以,运动起来马达的负载大会不相同,
发表于 2009-1-5 19:37:20 | 显示全部楼层 来自: 中国吉林四平
1.单向节流阀13调节不当。
9 G% y, w) `) o( R1 |2.分流阀性能有问题。
  K0 W2 \& e0 P1 b  X) Q4 j即使驱动两负载有偏载,也要保证同步,压力也不会波动,除非负载多变。! b% K" r  X- s/ l; S0 r: k! e
就分流集流阀来说,同步精度和性能,国内的一些产品要好于国外产品。国外分流集流阀产品性能单一,现在国内生产分流集流阀的厂家越来越多,产品质量鱼目混珠,大家在选用的时候不要只顾砍价,忽略了产品质量。
发表于 2009-1-5 22:02:52 | 显示全部楼层 来自: 中国山东烟台
不知您的马达是否是联动件,感觉是前面的单向节流阀对流量有影响。
发表于 2009-1-5 23:03:01 | 显示全部楼层 来自: 中国湖南长沙

回复 1# moladiyi 的帖子

我的一个系统:分流阀后两支路分别电磁阀控制马达,单动时正常,一起动作时压力波动,胶管抽动。正在处理。
发表于 2009-1-6 08:32:40 | 显示全部楼层 来自: 中国河南新乡
在使用过程中有没有其它声音发出来?
发表于 2009-1-6 09:16:23 | 显示全部楼层 来自: 中国四川成都
分流集流阀本身不会有问题,还是使用问题。
7 w; b: i0 z  }7 k1、检查所选泵的流量是否足以使分流阀正常工作。: R* h! Y$ M4 }5 U1 T7 l+ c# ]* v
2、如果泵流量不是很充分,调节节流阀13开口,使分流阀正常工作。
发表于 2009-1-6 09:31:14 | 显示全部楼层 来自: 日本
问一下,你的负载换向频繁吗?
发表于 2009-1-6 21:57:05 | 显示全部楼层 来自: 中国广东佛山
我的一点意见:把进口节流改为出口节流,或是提高油马达的出口背压,我的感觉是油马达所带动的负载不连续,和不平稳,油压刚建立起来负载就小了,压力就降低了周而复始形成的。还有就是把卸油管直接通油箱。6 e3 ^1 Z3 N% O
( A4 d6 H+ [$ t; ?) J0 ~; s
[ 本帖最后由 A19840 于 2009-1-6 22:00 编辑 ]
发表于 2009-1-6 21:58:36 | 显示全部楼层 来自: 中国上海
分流阀的同步精度可以做到大概3%吧。如果马达是刚性同步的就会出现两个马达的负载不均衡,可以通过测量两个马达的压力来检测。应该压力波动会比较大的。我个人觉得马达同步用分流阀来做不是很好。不同步了没有办法调节,我到是觉得用调速阀是不是还有一个可以调节的地方呢。
发表于 2009-1-7 07:28:17 | 显示全部楼层 来自: 中国辽宁鞍山
回12楼的帖分流积流阀也可以有微调看他选没选.
 楼主| 发表于 2009-1-7 12:20:12 | 显示全部楼层 来自: 中国安徽合肥
回复 1# moladiyi 的帖子
9 Z4 D6 I4 r4 D9 Q* M) S我的一个系统:分流阀后两支路分别电磁阀控制马达,单动时正常,一起动作时压力波动,胶管抽动。正在处理。2 X: U2 T$ X' }3 p1 O+ v, M. }

+ l2 ^* B& K; Z' C5 o我的系统也是这样的情况,两个马达一起动作时压力波动,并且油管交替抽动
  J7 F8 i% J3 G; F现在只好不用分流阀了,加了两个节流阀各自调节马达
发表于 2009-1-7 19:43:45 | 显示全部楼层 来自: 中国吉林四平
博士力士乐有专控马达的分集流阀,大家参考
/ B6 u3 a1 B$ Q' X3 m! E RC64582.rar (1.55 MB, 下载次数: 16)
发表于 2009-1-8 21:52:33 | 显示全部楼层 来自: 中国陕西西安
原帖由 A19840 于 2009-1-6 21:57 发表 http://www.3dportal.cn/discuz/images/common/back.gif6 ?" c! i5 f! @! ?. }; w1 R
我的一点意见:把进口节流改为出口节流,或是提高油马达的出口背压,我的感觉是油马达所带动的负载不连续,和不平稳,油压刚建立起来负载就小了,压力就降低了周而复始形成的。还有就是把卸油管直接通油箱。
7 b' _, l; Y6 Y: p  Z; ~. f
同意你的观点!试一试
, I! }8 {7 f" \
! P5 O: [! n# ~* G) b4 \* ~% p- n, }& J( i* P8 [
[ 本帖最后由 yaojm1960 于 2009-1-8 21:55 编辑 ]
发表于 2009-1-8 22:04:12 | 显示全部楼层 来自: 中国陕西西安
原帖由 moladiyi 于 2009-1-7 12:20 发表 http://www.3dportal.cn/discuz/images/common/back.gif
# V9 v1 y2 [+ v# g( b回复 1# moladiyi 的帖子+ X8 N. t: D0 x5 Q: ~
我的一个系统:分流阀后两支路分别电磁阀控制马达,单动时正常,一起动作时压力波动,胶管抽动。正在处理。
; F4 K+ k& g  F: K. ~# Q. r' [$ I
! }/ a2 l5 j+ Y我的系统也是这样的情况,两个马达一起动作时压力波动,并且油管交替抽动1 L0 p4 k! G$ P6 `9 o1 r: _
现 ...

% ~- s) Q- a$ @8 K8 C( b7 x4 N你说的现象我认为马达驱动阻力距不稳定引起的分流阀响应不协调,建议增加马达回油背压后试一试
发表于 2009-1-10 14:53:37 | 显示全部楼层 来自: 中国江苏无锡
我们用SUN的分流阀可以使两油缸同步,当然不是精确同步。
 楼主| 发表于 2009-1-12 13:39:38 | 显示全部楼层 来自: 中国安徽合肥
油管抽动的同时,还有气体呲呲的声音
发表于 2009-1-14 18:12:03 | 显示全部楼层 来自: 中国重庆
最好去掉13这个单向节流阀
 楼主| 发表于 2009-1-20 08:37:44 | 显示全部楼层 来自: 中国安徽合肥

回复 20# trenxim 的帖子

为什么呢
  p% \0 E: V, p& a如何 调节流量呢
发表于 2009-2-2 19:39:58 | 显示全部楼层 来自: 中国湖南长沙

回复 1# moladiyi 的帖子

不知如何解决的,可否?
发表回复
您需要登录后才可以回帖 登录 | 注册

本版积分规则

Licensed Copyright © 2016-2020 http://www.3dportal.cn/ All Rights Reserved 京 ICP备13008828号

小黑屋|手机版|Archiver|三维网 ( 京ICP备2023026364号-1 )

快速回复 返回顶部 返回列表