QQ登录

只需一步,快速开始

登录 | 注册 | 找回密码

三维网

 找回密码
 注册

QQ登录

只需一步,快速开始

展开

通知     

查看: 1828|回复: 7
收起左侧

[求助] 谁了解这个阀

[复制链接]
发表于 2009-1-21 09:31:25 | 显示全部楼层 |阅读模式 来自: 中国河南新乡

马上注册,结识高手,享用更多资源,轻松玩转三维网社区。

您需要 登录 才可以下载或查看,没有帐号?注册

x
大家谁了解自卸车用的升降控制阀的内部结构,在市场上采购的阀根本没有液压原理图,我们安装的车只能升降不会中停。
发表于 2009-1-21 12:29:57 | 显示全部楼层 来自: 中国北京
留个联系方式我给你发过去,我的QQ466151303
发表于 2009-1-21 13:01:20 | 显示全部楼层 来自: 中国湖北武汉
应该是阀的选型有问题。你选的什么型号?发过来大家看看
发表于 2009-1-21 16:47:41 | 显示全部楼层 来自: 中国四川成都
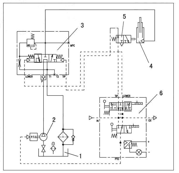
这有个原理图你先看看.6 F( ]. o6 B+ L% E1 a6 N$ i

. o; f! K/ ~% g9 {9 } 自卸车液压系统图.jpg   L( i# i  b3 j6 M. J8 y
/ `# [! }9 o( }+ _8 ]- \4 d
自卸车液压原理图.jpg

评分

参与人数 1三维币 +3 收起 理由
qhdhcs + 3 应助

查看全部评分

发表于 2009-2-6 08:49:36 | 显示全部楼层 来自: 中国山东济南
海沃FC:
. ?6 S. Y1 P* v% s9 p 1试一试比例慢降有没有,是否与中停下降速度一个样
$ Y+ f" _5 U0 ^, @( P 1.1如果一样,看看气路的连接是不是正确,如果可以排除连接问题后,可以换个气控阀试试
3 ]8 c! [. T9 A/ t 1.2如果不一样,可以换个液压举升阀试试

评分

参与人数 1三维币 +2 收起 理由
qhdhcs + 2 技术讨论

查看全部评分

发表于 2009-2-7 16:24:30 | 显示全部楼层 来自: 中国河北秦皇岛
自卸车举升阀的选择类型很多,
, [+ g( V: k) q( X1、常规选择电液换向阀加平衡阀组合,电液换向阀通常为滑阀结构,阀芯通过弹簧或液压对中,精度不好保证,容易出现换向不彻底,会出现不能中停的现象或自发动作。
* u% Y$ T" d/ _* o2、另外也可以使用平衡功能的电液换向阀,锥阀结构,换向可靠,中停稳定。
发表于 2009-4-21 19:51:48 | 显示全部楼层 来自: 中国湖北鄂州
谁能将4楼的原理讲解一下?
 楼主| 发表于 2009-4-21 20:50:48 | 显示全部楼层 来自: 中国河南新乡
该问题已经解决,我们在市场上买的阀的控制功能问题,本身就不适合我们工况,他们的阀是不带中位的,是个两位三通阀,所以不会中停,现在已经换成三位三通阀,问题已经解决,是气控慢降阀,自卸车专用的。
发表回复
您需要登录后才可以回帖 登录 | 注册

本版积分规则


Licensed Copyright © 2016-2020 http://www.3dportal.cn/ All Rights Reserved 京 ICP备13008828号

小黑屋|手机版|Archiver|三维网 ( 京ICP备2023026364号-1 )

快速回复 返回顶部 返回列表