QQ登录

只需一步,快速开始

登录 | 注册 | 找回密码

三维网

 找回密码
 注册

QQ登录

只需一步,快速开始

展开

通知     

查看: 2560|回复: 23
收起左侧

[求助] 这个什么阀

[复制链接]
发表于 2009-2-18 14:46:33 | 显示全部楼层 |阅读模式 来自: 中国福建福州

马上注册,结识高手,享用更多资源,轻松玩转三维网社区。

您需要 登录 才可以下载或查看,没有帐号?注册

x
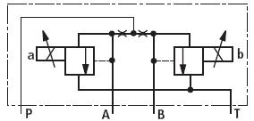
这个阀什么作用 未命名.jpg 1.JPG
发表于 2009-2-18 15:13:53 | 显示全部楼层 来自: 中国湖北武汉
从原理图看应该是AB 口可以切换的比例溢流阀
 楼主| 发表于 2009-2-18 15:16:45 | 显示全部楼层 来自: 中国福建福州
感觉有点像,放大器的输入上说是正负9V   正的是A  负的是B    那说明不是2个同时使用  肯定是其中一个
发表于 2009-2-18 15:33:36 | 显示全部楼层 来自: 中国湖北十堰
A、B口比例溢流阀
发表于 2009-2-19 22:12:47 | 显示全部楼层 来自: 中国湖南衡阳
比例换向阀,一般用作先导级。1 l, L1 a: M) {/ {0 Z0 X

3 p6 C# @: F, |; R/ _( I[ 本帖最后由 snybzyy 于 2009-2-19 22:15 编辑 ]

评分

参与人数 1三维币 +3 收起 理由
柠檬咖啡 + 3 积极参与

查看全部评分

 楼主| 发表于 2009-2-23 09:38:21 | 显示全部楼层 来自: 中国福建福州
这个阀会不会是用来控制流量的,阻尼孔定量多少油过来  然后控制溢流阀溢流一部分   剩下的流出区控制其他地方?????
发表于 2009-2-23 09:53:24 | 显示全部楼层 来自: 中国广东江门
从原理上看是带比例压力的换向阀。没用过也没见过,长见识了。哪个厂家生产的,力士乐还是威格士?
发表于 2009-2-23 09:54:56 | 显示全部楼层 来自: 中国甘肃白银
会不会时换向阀,
 楼主| 发表于 2009-2-23 10:21:57 | 显示全部楼层 来自: 中国福建福州
力士乐的DBEP   实际上他是当先导阀用的,会不会是拿来控制换向阀的?
 楼主| 发表于 2009-2-23 10:22:31 | 显示全部楼层 来自: 中国福建福州
他还有单独控制A口或者B口的
发表于 2009-2-23 10:31:41 | 显示全部楼层 来自: 中国辽宁鞍山
可能是电液比例换向阀的先导阀# ~: T+ @/ H  I% B; O( z, W
我觉得像
 楼主| 发表于 2009-2-23 10:34:48 | 显示全部楼层 来自: 中国福建福州
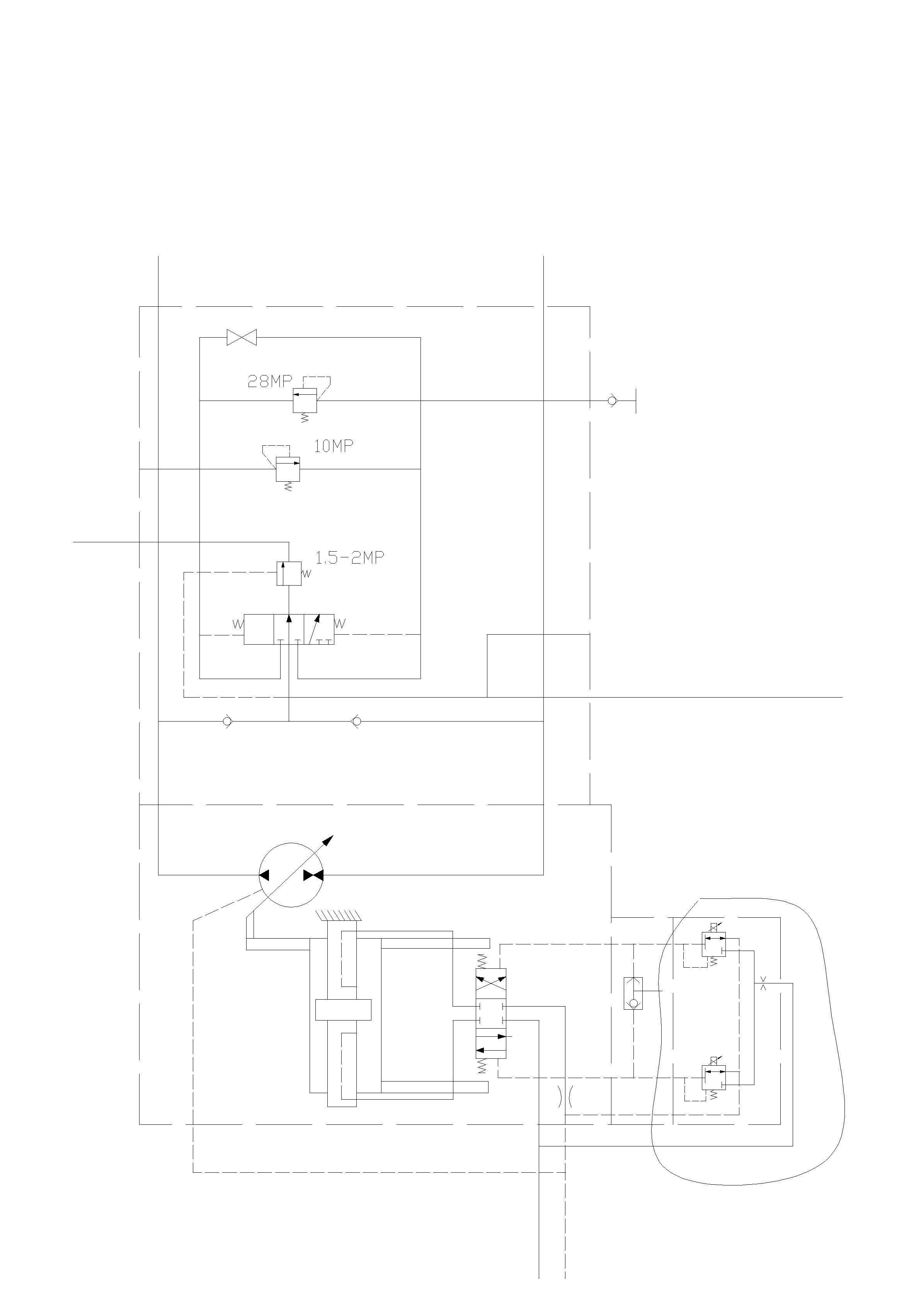
这是他实际使用中的图片 改.JPG
发表于 2009-2-23 12:40:34 | 显示全部楼层 来自: 中国江苏无锡
克令吊的吗?
发表于 2009-2-23 12:58:08 | 显示全部楼层 来自: 中国安徽马鞍山
能不能把系统图发上来啊,感觉应是双向溢流阀
发表于 2009-2-23 13:45:01 | 显示全部楼层 来自: 中国浙江台州
是电液比例控制分流阀(同步阀吧)
 楼主| 发表于 2009-2-23 16:48:56 | 显示全部楼层 来自: 中国福建福州
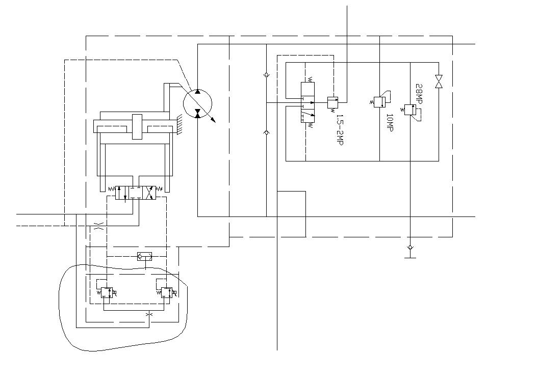
原理是不是与这个类似, J" E, k7 x7 c: }" B% k3 {

4 p' M" E2 s  Z; V- ?- x3 n# h[ 本帖最后由 okgll 于 2009-2-24 10:11 编辑 ]
油路图.jpg
 楼主| 发表于 2009-2-24 10:10:59 | 显示全部楼层 来自: 中国福建福州
来个清晰点的   是不是与图中圈处类似 油路图-Model.jpg

评分

参与人数 1三维币 +3 收起 理由
柠檬咖啡 + 3 积极参与

查看全部评分

发表于 2009-2-24 15:50:16 | 显示全部楼层 来自: 中国北京
比例溢流阀,通过比例压力来调节下一级的行程 你的是用来控制主阀开口从而控制泵排量 的

评分

参与人数 1三维币 +3 收起 理由
柠檬咖啡 + 3 积极应助

查看全部评分

发表于 2011-9-1 09:31:41 | 显示全部楼层 来自: 中国上海
学习了啊呵呵
发表于 2011-9-2 22:54:28 | 显示全部楼层 来自: 中国湖北孝感
不用区分是什么阀吧,主要看工作原理就可以了吧。这个阀就是给两路独立的油路单独提供不同压力并压力可调的的液压油吧。主油路应该是一个大排量泵加一个主溢流阀吧,负载敏感泵有点太贵了
发表于 2011-9-4 22:34:28 | 显示全部楼层 来自: 中国北京
比例溢流阀
发表于 2011-9-5 09:56:57 | 显示全部楼层 来自: 中国江苏常州
我也想了解一下什么是比例溢流阀?有什么作用?
发表于 2011-9-14 19:22:53 | 显示全部楼层 来自: 中国上海
弱弱地问一句:请问怎么看出来是比例的呢?; M2 p& [# c$ ]& B6 Z0 {
两个固定节流孔,两个电磁控制的可变节流孔,构成了两组B型液压半桥,楼主所问的阀应该是用于控制AB口压力差的先导阀,这与喷嘴挡板式伺服阀先导阀的控制原理是相同的。
2 B4 [& W1 a) ?" r8 w( c" b8 u该阀与17楼图中所示的用于变量泵换向的控制阀的原理是相同的。
发表于 2011-9-15 14:54:49 | 显示全部楼层 来自: 中国湖北武汉
弱弱地问一句:请问怎么看出来是比例的呢?1 r" b4 U. s0 S, D
两个固定节流孔,两个电磁控制的可变节流孔,构成了两组B型液压半桥,楼主所问的阀应该是用于控制AB口压力差的先导阀,这与喷嘴挡板式伺服阀先导阀的控制原理是相同的。
9 L. t! ?4 m& z! ?...
. m9 a* t$ r/ j' |; k0 rsunruihui2008 发表于 2011-9-14 19:22 http://www.3dportal.cn/discuz/images/common/back.gif

! c: }% ?2 B: j- n( w+ m/ R9 c! i& R0 ^1 R2 @
感觉这位说的比较专业,液压半桥控制A和B的压力差,这就是电液比例换向阀的先导阀控制原理嘛。
发表回复
您需要登录后才可以回帖 登录 | 注册

本版积分规则

Licensed Copyright © 2016-2020 http://www.3dportal.cn/ All Rights Reserved 京 ICP备13008828号

小黑屋|手机版|Archiver|三维网 ( 京ICP备2023026364号-1 )

快速回复 返回顶部 返回列表