QQ登录

只需一步,快速开始

登录 | 注册 | 找回密码

三维网

 找回密码
 注册

QQ登录

只需一步,快速开始

展开

通知     

查看: 1755|回复: 13
收起左侧

[讨论] 看看这个回路

[复制链接]
发表于 2009-3-11 15:31:13 | 显示全部楼层 |阅读模式 来自: 中国甘肃白银

马上注册,结识高手,享用更多资源,轻松玩转三维网社区。

您需要 登录 才可以下载或查看,没有帐号?注册

x
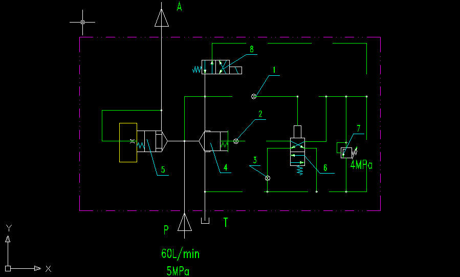
1.JPG
# p% R- C/ {0 {2 u& A, q如图。5 E/ [: t* M8 o7 D
P口油泵输入60L/min,8MPa压力油。要求A口输出3.8-4MPa的恒定压力,并实现油泵的空载启动,缓慢升压,平稳运行,缓慢降压,空载停机,A口压力油止回等功能。两个插件通径DN50,其它先导阀DN6。压力盖板7的调节范围为0-16MPa并预先整定到4MPa。3 r( {( \) v! B7 c% K% r$ R
请问:
( `% I* g+ {; @% o& g' ^% _- d0 K1、电磁阀8在这里起什么作用,如果不要8能不能实现缓慢升压降压的功能?
7 @$ \% a& b' i8 `; `! N- j9 P; X2、液控阀6的动作时间由哪个或哪几个节流孔控制?
& M( H8 n4 `5 w6 M: q5 w3、插件4的关闭时间,即系统压力的建立时间由哪几个节流阀控制?$ {1 O* `" u" j! R! ?5 R
4、压力盖板在这里是否合适?其设定值重复精度与哪几个参数有关?9 R/ m2 k, U7 w' H! P$ e: ]# x
5、A出口压力经常不能达到4MPa的压力值,是什么原因造成的?2 Y3 Q7 n) b' D2 b% ~
6、要实现以上功能,是否有更好的解决方案?
0 Q, O( v  m" R! x1 b
( S$ O0 [+ W. f  }4 ~: P8 \' C 控制块.rar (25.17 KB, 下载次数: 16)

评分

参与人数 1三维币 +3 收起 理由
9619 + 3 技术讨论

查看全部评分

发表于 2009-3-11 15:47:18 | 显示全部楼层 来自: 中国湖南衡阳
楼主 能不能改变一下你的线形,好多地方都是看不清楚的。
发表于 2009-3-12 09:39:55 | 显示全部楼层 来自: 中国湖北武汉
确信流量是60L/MIN?这么小的流量要有DN50插装阀?DN50的插装阀的通流量可以达到700-1000L/MIN。该回路应该是泵(如螺杆泵)出口的保护回路

评分

参与人数 1三维币 +3 收起 理由
9619 + 3 技术讨论

查看全部评分

 楼主| 发表于 2009-3-12 11:20:37 | 显示全部楼层 来自: 中国甘肃白银
对,差不多就是个泵源回路,不过我倒觉得更应该是一个蓄能器之类东西的安全阀块,不过与普通安全阀块不一样的是液控换向阀是通过压力油经过节流孔后来驱动的,致使插件建压有一个缓冲作用。  U% P& G$ @$ _' |6 u9 B
要实现这些功能,有没有更好的方案啊?

评分

参与人数 1三维币 +3 收起 理由
9619 + 3 技术讨论

查看全部评分

发表于 2009-3-12 12:48:10 | 显示全部楼层 来自: 中国湖北武汉
你这个盖板我没见过,不知道哪家的什么型号。应该是用于大通径阀的结构。电磁阀不能去掉,空载启动就是电磁阀实现的。液压系统中为了节能的考虑,一般都是溢流阀作为安全阀,比系统压力略高。比如你这个需要4MPa压力,应该是P调压4MPa,溢流阀调压5MPa左右。你这样P8MPa,溢流阀4MPa,导致大量溢流,做了大量无用功,液压油温度升高

评分

参与人数 1三维币 +3 收起 理由
9619 + 3 技术讨论

查看全部评分

 楼主| 发表于 2009-3-14 10:35:12 | 显示全部楼层 来自: 中国湖北武汉
楼上的老大,现在如果要保证稳定的4Mpa出口压力(误差0.1MPa),这个原理能行否?是否有更好的方法呢?
发表于 2009-3-15 23:12:54 | 显示全部楼层 来自: 中国湖北武汉
系统压力是由负载建立起来的,如果外面有4MPa或者4MPa以上的负载,当然能建立起来压力,如果负载不到4MPa,当然系统压力到不了4MPa了,作用力与反作用力,大小相等,不可能外界对执行元件的阻力很小执行元件却输出很大的力,这样的话受力不平衡了。
 楼主| 发表于 2009-3-16 08:51:58 | 显示全部楼层 来自: 中国湖北
外面的负载是稳定的。现在关键是这个回路有时候输出压力还没达到4MPa,有时候没到3.8时候A出口流量明显与泵输出流量不符,明显减少,有时候又是正常的,很不稳定,怀疑是有部分流量从插装溢流阀这溢流了,是什么原因?
发表于 2009-3-16 23:15:32 | 显示全部楼层 来自: 中国陕西宝鸡
你的这个是实际使用的东西? 还是脑袋里自己想的东西?就60L/min的流量用不到这么大插装阀的。想要稳定的压力你就把7加在在A口 调整范围0-6Mpa左右的,可以考虑用日本的,日本这个做的还是不错的。主溢流阀就用个电磁溢流阀就可以了,完全能保证你的不带荷起 不带荷关。
 楼主| 发表于 2009-3-18 13:46:16 | 显示全部楼层 来自: 中国湖北
是实际使用的东西,现在有问题,就是我前面说的没达到设定压力输出流量就减少了。想找找问题所在啊
 楼主| 发表于 2009-3-19 16:40:35 | 显示全部楼层 来自: 中国湖北宜昌
怎么没人看这个了?顶起来等高人啊
发表于 2009-3-20 20:40:49 | 显示全部楼层 来自: 中国山西大同
这个属于系统缺陷,你在A口加溢流阀吧。只有这个才能解决你的问题,或者把你的插装单向阀拿掉,在P的位置加管路单向阀。没有别的办法,缺陷就是缺陷。
: v: O; Q& ]3 }8 r
  e& a9 l# z, W) ^) w[ 本帖最后由 jinxialover 于 2009-3-20 21:41 编辑 ]
 楼主| 发表于 2009-3-20 22:24:13 | 显示全部楼层 来自: 中国湖北宜昌
原帖由 jinxialover 于 2009-3-20 20:40 发表 http://www.3dportal.cn/discuz/images/common/back.gif& C/ `- o8 y2 F: K" A( R7 o3 [
这个属于系统缺陷,你在A口加溢流阀吧。只有这个才能解决你的问题,或者把你的插装单向阀拿掉,在P的位置加管路单向阀。没有别的办法,缺陷就是缺陷。
3 H2 k5 c1 t; U1 e. l. ]6 Y4 V3 G* y
0 N/ \0 E. K4 Z
楼上的老大,这有什么系统缺陷能否详解?为什么会造成流量损失?
发表于 2009-3-21 13:55:55 | 显示全部楼层 来自: 中国北京

回复

我也是看不清有些线条 楼主能否整理下
发表回复
您需要登录后才可以回帖 登录 | 注册

本版积分规则


Licensed Copyright © 2016-2020 http://www.3dportal.cn/ All Rights Reserved 京 ICP备13008828号

小黑屋|手机版|Archiver|三维网 ( 京ICP备2023026364号-1 )

快速回复 返回顶部 返回列表