QQ登录

只需一步,快速开始

登录 | 注册 | 找回密码

三维网

 找回密码
 注册

QQ登录

只需一步,快速开始

展开

通知     

查看: 2293|回复: 10
收起左侧

[已答复] 轴承座加工设备的确定及工艺

[复制链接]
发表于 2009-3-14 11:05:31 | 显示全部楼层 |阅读模式 来自: 中国河南新乡

马上注册,结识高手,享用更多资源,轻松玩转三维网社区。

您需要 登录 才可以下载或查看,没有帐号?注册

x
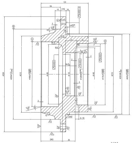
请教各位高手:公司要根据该产品采购设备,请问下该产品用什么设备加工比较合适?
- K( j( u: ]2 T% C1 `. Z另外是工艺路线如何安排比较合适!谢谢

轴承座.rar

513.11 KB, 下载次数: 9

 楼主| 发表于 2009-3-14 11:06:59 | 显示全部楼层 来自: 中国河南新乡

回复 1# zyh1998 的帖子

请高手帮忙把图纸给贴出来,不用下载直接看就可以,我试了好多次传不上来,谢谢!!
 楼主| 发表于 2009-3-14 14:02:40 | 显示全部楼层 来自: 中国河南新乡
寒啊!!我们的高手那?  不知道该产品用数控立车可以满足要求不,关键点是装夹一次,一个端面的产品精度能够保证,加工另外一端时,如何保证两端的同轴度?有没有加工类似产品的的朋友??谢谢了,还有一个外圆在520左右!!! 等待高手!!
发表于 2009-3-14 16:38:47 | 显示全部楼层 来自: 中国山东潍坊
你挣到了钱,别人又帮你解决问题,那有这么好的事,希望你发个贴图或图纸上来,这样才有人帮你解决。
头像被屏蔽
发表于 2009-3-14 17:12:21 | 显示全部楼层 来自: 中国辽宁丹东
提示: 作者被禁止或删除 内容自动屏蔽
发表于 2009-3-14 17:26:07 | 显示全部楼层 来自: 中国山西太原
1  如图夹左端,将右端各内孔车成,端面及法兰平面车成,各外圆车成。& F8 [" ]+ m7 d: K/ P
2  车一带法兰的工装,外圆车成φ170h6与工件内孔φ170J7配合,法兰按工件孔钻、攻螺孔。: Z3 Q. e  n/ V  H9 ]8 M
3  将工件左端装在工装上并拧紧螺栓。9 r3 o3 ~1 N# i! r: V* {' s( K, e
4  车右端各内孔,车外圆,车平面。
4 h; j7 {, X; A' U: A% \% l5  划线、钻孔、攻丝。修锉右边二铸造方孔,打毛剌。
轴承座.jpg

评分

参与人数 1三维币 +5 收起 理由
xl.zhuo + 5 应助

查看全部评分

 楼主| 发表于 2009-3-14 20:24:27 | 显示全部楼层 来自: 中国河南新乡

回复 6# gaoyns 的帖子

请问下采用什么设备比较合适,还有一个是520外圆的!!现在要采购设备,谢谢!!!
发表于 2009-3-14 20:58:02 | 显示全部楼层 来自: 中国浙江宁波
可以用CA6180数控车来加工,沈阳或安阳产,或德州产的都可以呀。也可以找大规格的液压卡盘车床。
发表于 2009-3-14 21:00:26 | 显示全部楼层 来自: 中国广东深圳
原帖由 zyh1998 于 2009-3-14 11:06 发表 http://www.3dportal.cn/discuz/images/common/back.gif
' O4 y4 N. M' Z, t4 [请高手帮忙把图纸给贴出来,不用下载直接看就可以,我试了好多次传不上来,谢谢!!

+ Z# `7 B& a- K" I6 o/ u2 e; T/ Y9 I/ H' @
我没有流量,心有余而力不足
头像被屏蔽
发表于 2009-3-15 11:54:25 | 显示全部楼层 来自: 中国辽宁丹东
提示: 作者被禁止或删除 内容自动屏蔽
发表于 2009-3-17 23:35:33 | 显示全部楼层 来自: 中国北京
用什么工艺要看你的产量有多大?前提不说,如何设计??
发表回复
您需要登录后才可以回帖 登录 | 注册

本版积分规则


Licensed Copyright © 2016-2020 http://www.3dportal.cn/ All Rights Reserved 京 ICP备13008828号

小黑屋|手机版|Archiver|三维网 ( 京ICP备2023026364号-1 )

快速回复 返回顶部 返回列表