QQ登录

只需一步,快速开始

登录 | 注册 | 找回密码

三维网

 找回密码
 注册

QQ登录

只需一步,快速开始

展开

通知     

查看: 2028|回复: 10
收起左侧

[已解决] 这样接线不会短路吗?

 关闭 [复制链接]
发表于 2009-3-20 23:50:04 | 显示全部楼层 |阅读模式 来自: 中国天津

马上注册,结识高手,享用更多资源,轻松玩转三维网社区。

您需要 登录 才可以下载或查看,没有帐号?注册

x
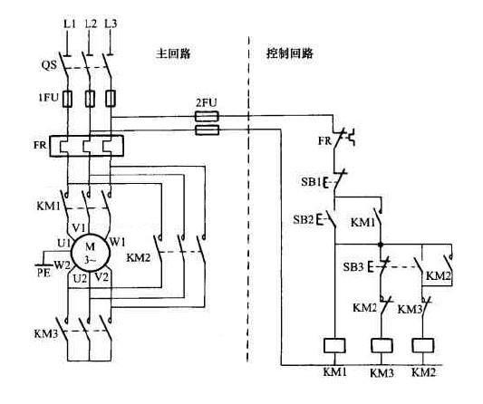
这是 星-三角 降压启动手动控制的实物接线示意图。这样接线不会短路吗?) r- U/ q* ?  Q( H
16.jpg
7 |7 ]" j" D/ s9 ?$ v/ F! I' E9 C0 w) r7 _" [
[ 本帖最后由 xxyy@nc 于 2009-3-23 20:25 编辑 ]
发表于 2009-3-21 06:37:13 | 显示全部楼层 来自: 中国广东深圳
星启动时KM1, KM3合
( h& G/ d1 w9 q- J8 s三角运行时KM1,KM2合,; u4 Y7 P9 D, A- P$ Y, A
很正常.
发表于 2009-3-21 14:18:09 | 显示全部楼层 来自: 中国黑龙江哈尔滨
建议KM2、KM3使用相互具有机械联锁的接触器,这样可靠性会更高
发表于 2009-3-21 14:20:52 | 显示全部楼层 来自: 中国湖北武汉
正常,KM2和KM3是互锁的不会同时工作,除非KM2或KM3中有一个的触点损坏烧在一起不能弹开了就会出现短路的。
 楼主| 发表于 2009-3-21 16:35:24 | 显示全部楼层 来自: 中国
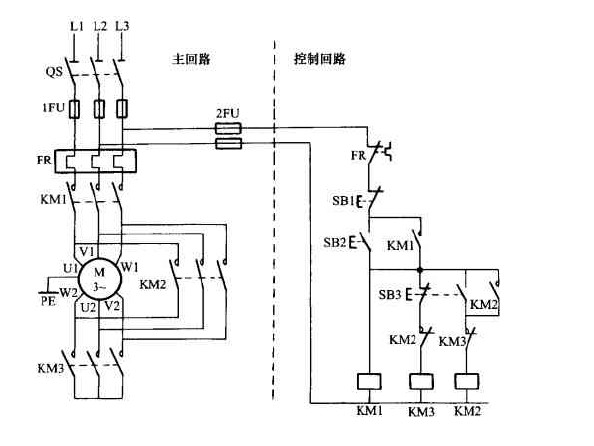
我是说我划红圈里的KM3的主触头,互相短接,不会短路吗?应该是把三相主线路从KM2上主触头并联入KM3的上主触头吧?这是它的电气原理图。
4 D/ T5 \0 U' Z( q. M0 O 17.jpg
0 [4 M! m0 i7 _* M8 |, x  l, Z
[ 本帖最后由 xxyy@nc 于 2009-3-21 21:19 编辑 ]
发表于 2009-3-21 22:09:38 | 显示全部楼层 来自: 中国台湾
會不會看怎麼控制吧?正常星-角控制不會
发表于 2009-3-21 22:20:11 | 显示全部楼层 来自: 中国广东深圳
这就是星三角形启动了,不会短路
发表于 2009-3-21 23:29:51 | 显示全部楼层 来自: 中国黑龙江哈尔滨
原帖由 xxyy@nc 于 2009-3-21 16:35 发表 http://www.3dportal.cn/discuz/images/common/back.gif* S; v+ H* d, M1 |/ q
我是说我划红圈里的KM3的主触头,互相短接,不会短路吗?应该是把三相主线路从KM2上主触头并联入KM3的上主触头吧?这是它的电气原理图。4 s- i" h5 i% y: ^# |. u
1222767
7 p" q+ u9 R% V6 q, p" C$ t

. C; R5 C6 X4 A! D( p* g; ^你在一楼给出的实体电路,其电路图应该是这样(下图)。你看这和你在这里又给出的这个电路图在功能上有区别吗?
) D( y, b" f7 q6 @: i# i$ t7 q8 I0 t$ c- z4 `0 F1 r
[ 本帖最后由 pangpang 于 2009-3-21 23:33 编辑 ]
图.JPG
发表于 2009-3-23 12:04:41 | 显示全部楼层 来自: 中国江苏无锡
怎么会短路?KM2ORKM3只是起到一个电机接线柱短接片的作用
发表于 2009-3-23 19:24:01 | 显示全部楼层 来自: 中国四川眉山
我们单位很多都是这样接5 H1 N  u: c: @# w$ k, }" H7 _% H) D
没问题啊
发表于 2009-4-24 16:35:53 | 显示全部楼层 来自: 中国河南鹤壁
不会短路。
发表回复
您需要登录后才可以回帖 登录 | 注册

本版积分规则


Licensed Copyright © 2016-2020 http://www.3dportal.cn/ All Rights Reserved 京 ICP备13008828号

小黑屋|手机版|Archiver|三维网 ( 京ICP备2023026364号-1 )

快速回复 返回顶部 返回列表