QQ登录

只需一步,快速开始

登录 | 注册 | 找回密码

三维网

 找回密码
 注册

QQ登录

只需一步,快速开始

展开

通知     

查看: 1567|回复: 2
收起左侧

[讨论] 衬里容器制造要点

[复制链接]
发表于 2009-4-14 18:45:19 | 显示全部楼层 |阅读模式 来自: 中国湖北黄石

马上注册,结识高手,享用更多资源,轻松玩转三维网社区。

您需要 登录 才可以下载或查看,没有帐号?注册

x
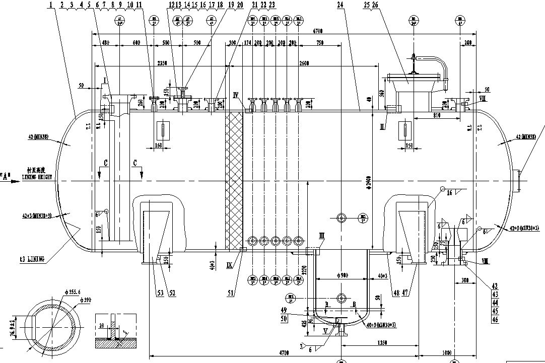
哪为朋友接触过衬里容器,有以下疑问:
1 C6 H# X8 S, W! h: U1.容器衬里什么时候进行?水压试验前还是水压试验后?- I* q/ x' Y' h* N# q6 R7 n- K6 t$ F
2.衬里层与基层怎样连接?需要塞焊吗?$ A/ Z0 v) `0 p9 M) L: B( _7 y: M
3.衬里层紧密性试验怎样检查?是不是在基层开M10检漏口,充入压缩空气进行检查?# g0 Y) s$ s/ t$ o1 v8 b
4.衬里层焊缝与基层焊缝可以重合吗?如果重合是否影响射线探伤?
7 P  @' p/ N# V2 _, [1 d( n有知道的朋友能否给个建议,特别说明,此设备按ASME Ⅷ 1标准进行设计制造.
- R3 j" D9 \3 {, e# T/ g+ u注明:此设备基层材料SA516-70,衬里材料为:316L,厚度3mm。* w# p5 ^. W. |, b9 G

' k6 ~, q' N8 X[ 本帖最后由 ljf507 于 2009-4-15 08:38 编辑 ]
截图00.jpg
截图01.jpg
发表于 2009-4-14 20:20:29 | 显示全部楼层 来自: 中国江苏南京
1.容器防腐蚀衬里的方法有多种,如:7 t2 r# b" `! ~. z, E
(1)活套衬里法
; N8 H1 ~% y  ?& J; V# n  U(2)机械撑紧衬里法; Y2 O# P- A# V% L( S
(3)热套衬里法$ v5 K6 J4 z5 f
(4)多层包扎法4 J3 `7 T0 f: {2 G& F4 j; K9 k$ d
(5)堆焊法
& H1 f6 }# K/ b2 `(6)热压胀法( z; P0 B+ |4 X7 U% l' i9 w& U) L
(7)爆炸衬里法
& E! V  Z$ Y1 k/ l/ h* Y(8)滚压法
: G8 @) ]& J( Y" x  b" F但在实际工程中,最常用的是爆炸复合板衬里容器。
/ l$ w$ {2 Y7 L( A% I! P  v$ g! e% ?2.有关衬里容器设计制造的相关问题详见:5 T( `6 {4 \2 N+ h" g
(1)化工设备设计全书 钛制化工设备
6 U1 K: `8 f( A+ Z& F  xhttp://www.3dportal.cn/discuz/viewthread.php?tid=160459
5 q0 `6 A4 |! i6 i, L9 M9 k(2)化工设备设计全书 化工容器
5 P0 i. j( I, O1 j+ Ihttp://www.3dportal.cn/discuz/viewthread.php?tid=1604596 `/ T$ h$ {: v0 I9 L& c5 A
(3)特殊压力容器' i6 i: v( \/ i  t/ P6 \, |
http://www.3dportal.cn/discuz/viewthread.php?tid=228817& |) z. n7 `7 k9 L4 `( l; ]5 E- b
. ]' F' T, \; P
[ 本帖最后由 bj2008 于 2009-4-14 20:43 编辑 ]

复合板压力容器的制造.pdf

102.19 KB, 下载次数: 12

用复合板制造压力容器应注意的几个问题.pdf

75.13 KB, 下载次数: 11

发表于 2009-4-14 21:38:29 | 显示全部楼层 来自: 中国江苏无锡
除了金属衬里,还有非金属衬里,楼主所指的是什么样的衬里,得说明白了。
* B$ Y0 p3 y* pG/T 20676-1990 砖板衬里化工设备
: g) s8 Y% x! [* |http://www.3dportal.cn/discuz/viewthread.php?tid=201348% p3 H6 h1 v- S/ S) X
HG/T 20677-1990 橡胶衬里化工设备
7 h& j! p+ ~! H. X- d( |http://www.3dportal.cn/discuz/viewthread.php?tid=146701+ l' }* u5 \: C
HG/T 20678-2000 衬里钢壳设计技术规定5 U8 E) l, K9 c3 V: W6 u# _
http://www.3dportal.cn/discuz/viewthread.php?tid=146697
: H2 A) J( E3 U! b  e8 n' J) v1 \* MHG 20536-1993 聚四氟乙烯衬里设备) f. w# d/ @9 w2 C/ m8 i
http://www.3dportal.cn/discuz/viewthread.php?tid=2012633 E8 N, `+ X% ^9 }$ e3 ~
SY/T 0326-2002 钢制储罐内衬环氧玻璃钢技术标准+ Z$ `  [( R4 B. j7 r
http://www.3dportal.cn/discuz/viewthread.php?tid=187108
/ W7 n& K# C) V& q% u5 T( yHG 2432-2001 搪玻璃设备技术条件
0 d- q4 t  W: ?http://www.3dportal.cn/discuz/viewthread.php?tid=200707
发表回复
您需要登录后才可以回帖 登录 | 注册

本版积分规则


Licensed Copyright © 2016-2020 http://www.3dportal.cn/ All Rights Reserved 京 ICP备13008828号

小黑屋|手机版|Archiver|三维网 ( 京ICP备2023026364号-1 )

快速回复 返回顶部 返回列表