QQ登录

只需一步,快速开始

登录 | 注册 | 找回密码

三维网

 找回密码
 注册

QQ登录

只需一步,快速开始

展开

通知     

查看: 2688|回复: 14
收起左侧

[求助] 泵卸荷的好处有哪些?

[复制链接]
发表于 2009-4-15 19:30:08 | 显示全部楼层 |阅读模式 来自: 中国河南新乡

马上注册,结识高手,享用更多资源,轻松玩转三维网社区。

您需要 登录 才可以下载或查看,没有帐号?注册

x
“O”型中位机能能使执行元件闭锁,泵不卸荷;“M”型中位机能能使执行元件闭锁,泵卸荷;. U1 S8 ?& Y9 Q% A8 r7 J8 {* ]- p

6 {  U6 o9 S1 `4 N7 q8 n查了些资料:' A4 b) W3 K2 B2 F8 B7 A$ E. S
* d! `; U3 f5 y- G3 q9 \
卸荷:即泵的功率接近于零的运转状态;卸荷分流量卸荷与压力卸荷两种。流量卸荷法用于变量泵;压力卸荷法是使泵在接近零压下工作。M、H和K型中位机能的三位换向阀处于中位时,泵即卸荷,但此法在换向阀换向时会产生液压冲击。% p6 e0 h- Z& c& s- v8 R
% x& J: m3 [9 `2 i+ `
卸荷的优点:降低能量损耗,降低油液温升速度,保护系统,防止系统性能下降。
# L4 A% D6 Z1 g7 [3 L$ k
+ X6 o% Q5 ~. \9 M  E# Y( i% e7 T' K请各位再补充一下吧,多谢!

评分

参与人数 1三维币 +10 收起 理由
46792974 + 10 鼓励发起讨论

查看全部评分

发表于 2009-5-21 16:58:28 | 显示全部楼层 来自: 中国北京
谢谢了.............
发表于 2009-5-22 19:27:20 | 显示全部楼层 来自: 中国陕西西安
由于压力近似为0,所以功率也为0,实际上是卸功率之荷。
发表于 2009-5-22 19:34:42 | 显示全部楼层 来自: 中国辽宁沈阳
卸荷同溢流是两个概念,卸荷是让系统压力接近0实际中不可能,但就当是0了。而溢流是保证系统有一定的设定压力,当系统压力超过时溢流,用3楼的说法是溢多余功率之荷。
发表于 2009-5-31 11:28:29 | 显示全部楼层 来自: 中国北京
学习了..........
发表于 2009-6-5 23:19:46 | 显示全部楼层 来自: 中国贵州贵阳
简单的说就是节约能源减少浪费
发表于 2009-6-6 22:37:47 | 显示全部楼层 来自: 中国内蒙古呼和浩特
卸荷说法:) J& j: e/ E% O/ b7 W; p
1、简单系统,短时间工作,考虑成本,一般可不单独设置卸荷回路,系统启动后,泵出口压力为系统工作压力;" x7 e$ u- c" D! }# R- N9 ?$ n
2、工作时间长,或中间有间隙的工作循环,需要设置卸荷回路,以节约系统功率;
3 ~" ]- N2 [7 P+ l1 w3、大家能否就卸荷的方式讨论一下呢,目前常用的卸荷方法:; C+ ~8 X* \9 b% [3 S! @' l
1)通过换向阀中位;3 j/ E6 f1 C! w( c8 @
2)通过二位二通或者二位四通换向阀;% z) [% X  K1 i/ B
3)通过电磁溢流阀;
发表于 2009-6-9 16:12:05 | 显示全部楼层 来自: 中国河北沧州
补充一点卸荷方法,还有用卸荷阀卸荷。
发表于 2009-6-15 23:46:31 | 显示全部楼层 来自: 中国内蒙古呼和浩特
卸荷阀是什么样子,能发个图片吗,是不是液动控制的,常用在有蓄能器的回路中
发表于 2009-6-16 13:07:40 | 显示全部楼层 来自: 中国江苏无锡
学习了 .....
发表于 2009-6-20 18:04:47 | 显示全部楼层 来自: 中国内蒙古呼和浩特
谁能发个卸荷阀的图形符号
发表于 2009-6-20 18:58:51 | 显示全部楼层 来自: 中国河北秦皇岛
卸荷是不是还能提高泵的寿命啊
发表于 2009-6-21 11:12:34 | 显示全部楼层 来自: 中国内蒙古呼和浩特
当然,但是只是在需要卸荷的时候才卸荷,可以延长寿命,节省无功能耗。
发表于 2009-8-12 18:30:01 | 显示全部楼层 来自: 中国北京
卸荷与充压的频率多大比较正常?
发表于 2009-8-13 09:32:30 | 显示全部楼层 来自: 中国北京
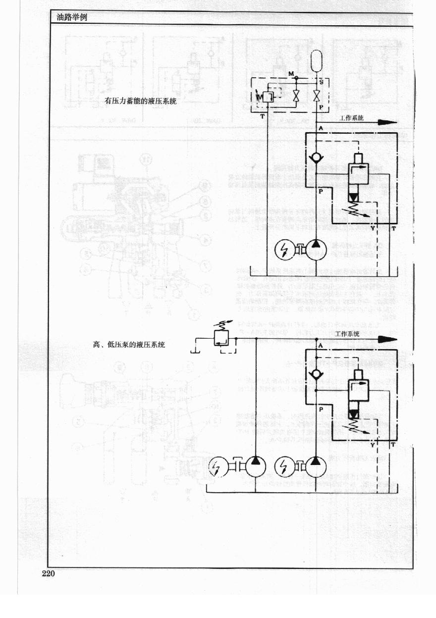
先导式卸荷溢流阀,它的作用主要是用在有蓄能器系统和高低压系统中(低压泵卸荷),节省能源
www.teyyj.com_力士乐液压阀 天二液压_219.jpg
www.teyyj.com_力士乐液压阀 天二液压_220.jpg
发表回复
您需要登录后才可以回帖 登录 | 注册

本版积分规则


Licensed Copyright © 2016-2020 http://www.3dportal.cn/ All Rights Reserved 京 ICP备13008828号

小黑屋|手机版|Archiver|三维网 ( 京ICP备2023026364号-1 )

快速回复 返回顶部 返回列表