QQ登录

只需一步,快速开始

登录 | 注册 | 找回密码

三维网

 找回密码
 注册

QQ登录

只需一步,快速开始

展开

通知     

查看: 9385|回复: 50
收起左侧

[求助] 液压缸如何保证同步?(热门话题,请大家积极参与,重奖)

[复制链接]
发表于 2009-6-10 09:40:09 | 显示全部楼层 |阅读模式 来自: 中国河北邯郸

马上注册,结识高手,享用更多资源,轻松玩转三维网社区。

您需要 登录 才可以下载或查看,没有帐号?注册

x
两个液压缸如何保证同步?1 Q2 F3 {. c& M# N- r# x5 \9 @9 J5 ^" X
用什么阀,什么原理?
4 h! E- y7 X  e) w+ y
$ H8 `6 g/ g) a7 E3 Q. n. ~7 [[ 本帖最后由 自流井 于 2009-6-11 18:54 编辑 ]

评分

参与人数 1三维币 +1 收起 理由
自流井 + 1 请积极参与同步问题讨论

查看全部评分

发表于 2009-6-10 09:48:39 | 显示全部楼层 来自: 中国辽宁鞍山
采用同步阀. u5 C. r8 E4 I8 y% ]+ J5 r0 w
来确定同步

评分

参与人数 1三维币 +1 收起 理由
自流井 + 1 请详细说明,有没有实例

查看全部评分

发表于 2009-6-10 12:49:54 | 显示全部楼层 来自: 中国北京
1、同步阀
9 w' u; [* i1 n# H% D- ?+ k5 G2、同步马达4 r" H' v8 W  S( \6 c1 y  C
3、比例阀与位移传感器
+ u( o" a! `- X" L4、机械同步

评分

参与人数 1三维币 +1 收起 理由
自流井 + 1 请说具体点儿。。

查看全部评分

发表于 2009-6-10 13:00:00 | 显示全部楼层 来自: 中国辽宁沈阳
还有节流同步! B( P7 U: V4 o
背压同步
" Z( H5 p4 c: L* e' F1 S

评分

参与人数 1三维币 +1 收起 理由
自流井 + 1 能不能详细说明,并举例

查看全部评分

发表于 2009-6-10 14:38:58 | 显示全部楼层 来自: 中国山东青岛
用液压整流桥吧

评分

参与人数 1三维币 +1 收起 理由
自流井 + 1 请详细说明,不要就整一句话

查看全部评分

发表于 2009-6-11 17:25:06 | 显示全部楼层 来自: 中国陕西西安
这就要看液路怎么设计了,一般一个三通就可以搞定了,2端连接液压缸,1端连接马达
发表于 2009-6-11 17:35:19 | 显示全部楼层 来自: 中国天津
补充一项:分配缸。
; Z, O5 a5 [. F1 ^不过,任何同步设计都必须具备补偿回路,这样才能真正作到同步。
发表于 2009-6-11 18:41:48 | 显示全部楼层 来自: 中国广东东莞
关于如何做到真正意义的同步,请液压同仁们积极发言。一律重奖。
1 O* F9 t* O/ c0 g# p+ }- G( Z& a8 j5 C
1、同步阀
6 ?6 a$ f3 N8 \( `2、同步马达
* U4 C: P+ p! _' g3、比例阀与位移传感器0 o0 e0 z$ J3 f" t' Z
4、机械同步
: Z- Z2 {3 u$ _: m, n/ _/ K+ W- f以上四种方式都是太模糊了,有没有同仁针对某一项具体讲一下。。
发表于 2009-6-11 18:42:48 | 显示全部楼层 来自: 中国广东东莞
原帖由 gxp1014 于 2009-6-11 17:35 发表 http://www.3dportal.cn/discuz/images/common/back.gif
& `1 J& ?# X; W, E( D: U# l+ V补充一项:分配缸。: E' b0 d8 K# A" q: R" B1 v) {
不过,任何同步设计都必须具备补偿回路,这样才能真正作到同步。

$ v1 d6 n8 m2 |( d5 E请兄弟能否仔细说一下如何做的?能不能有一个详细的例子说明
发表于 2009-6-11 18:45:53 | 显示全部楼层 来自: 中国河南焦作
没有那么复杂吧!一个三通不就行了。
发表于 2009-6-11 20:09:25 | 显示全部楼层 来自: 中国广东东莞
原帖由 huansheng 于 2009-6-11 18:45 发表 http://www.3dportal.cn/discuz/images/common/back.gif# K- m8 D- z5 \4 u
没有那么复杂吧!一个三通不就行了。
5 Q  [: e- j, L; I: [" Q$ Q
: B: C! J- ]' j5 O* V. V
我绝对晕了,一个三通就同步?  u" n% B+ M5 B4 u' {
6 k3 V2 n, o( z
老大,请举例说明
发表于 2009-6-11 20:33:57 | 显示全部楼层 来自: 中国辽宁沈阳
原帖由 zhangbo2140 于 2009-6-10 13:00 发表 http://www.3dportal.cn/discuz/images/common/back.gif# n8 K3 `7 m) i& Y$ t& n% n
还有节流同步6 `: `& _0 q7 |$ w9 ~- g
背压同步
3 `% E: R- R0 Q! S+ v) r) M
/ E, Q6 Y( T% p4 U' t6 ?9 e
7 J$ b- Z" l. m/ d- \3 O

( Q9 p- B& T5 k: C版主要求说明一下,说明一下了:+ T6 Z8 T0 g5 h4 z+ w$ Z
节流同步就是通过手动节流,来改变流量使液压缸保持同步4 {* _. W& N' O9 n

) z8 t3 L; ?" {7 t5 F0 W背同步,就是通过背压阀(如溢流阀等)人为改变压差,使系统局部流速改变,也是通过手动调解等办法改变流速来改变流量的方法,使液压缸保持同步
; X( \1 e$ H+ _8 _# I- u
: o+ s8 S8 n  {, }2 l9 e% F3 Q  C  g( v+ c) N
从理论上讲,液压缸同步的方法无非是让相同的液压缸的流量相等,(不同缸径没人提),有用分流阀的,液压马达的等等这大家都知道了
/ l7 k$ U" U( g  t0 x, |6 O7 ^2 |3 Z1 V) l) v# Q3 y$ O
但实际应用中也会出现不同步的现象,如管接头制造误差,管路的压力损失不平衡等,都能造成同步不准,这种情况下,我提供两个小办法能修正一下,有时在现场也能很有用,9 Q. U. {5 q9 E5 N* W2 F
原理很简单:液压缸的同步决定于活塞的运动速度、活塞的运动速度决定于无杆腔的流量(无杆腔做功时)、无杆腔的流量决定于管道的通径和流速。
, L/ }5 i. g3 R- S! S8 @
* s& |5 M: {$ w4 d( w0 Y- M7 N         我这也是实际经验,刚上升到理论的,不一定通,两种方法我全用过,精调每个液压缸的速度,有时液压缸的规格还不一样。这方法也能成) H+ F# m" x1 T7 C
(条件太过不行)
! F! H" B  x* F! }) o0 G  O0 i* |6 o2 G7 v
不知道我的说法能否得到认同。反正不太专业,业余的。
' `, K, ~0 \+ x7 S9 ~+ y& S  }7 m  L$ U& ^: e8 R

. y( B% [8 ^1 ^# D1 q! l题外话,要是一个字一分的话我就发了。
, `( R9 |. i  ]0 Z: c0 G% H' z) `! K9 `) D
[ 本帖最后由 zhangbo2140 于 2009-6-11 20:36 编辑 ]
发表于 2009-6-11 20:48:45 | 显示全部楼层 来自: 中国江苏扬州
采用同步阀精度低,一般只能作到10%左右,采用机械联板等传动,能作到同步,但应根据具体情况注意联接板强度(即机械同步),现在大多数采用位移传感器配比例阀作成开环或闭环传动,精度较高
发表于 2009-6-11 21:35:30 | 显示全部楼层 来自: 中国上海
在精度要求不高的情况下,现多采用同步液压马达或同步液压缸。! t2 N) t- t6 d, p* {/ w# N
第一张附图是从德国JAHNS公司同步液压马达样本中摘录下来,图片详细描述同步液压马达的工作原理,这里就不详细解释了。图片中黑框部分就一个液压同步马达。* G3 L! E7 z+ Q! v1 x& ]: Y
第二张附图是从德国JAHNS公司同步液压缸样本中摘录下来,其反映了同步液压缸的结构。当从液压泵来的压力油从E1和E2进入油缸后,用于活塞是刚性串联的,于是一起向左运动,将活塞杆腔的油从A1和A2口送至执行机构。由于两个活塞面积一样,且刚性串联后运动速度一致,因此进入活塞腔的油量是一样的,从活塞杆腔排出的油量也是一样,因此两个执行机构的速度就一样了,也就实现了同步。3 b9 C. k+ L2 K  w* Q" R4 a

; K! ~* X& X% {, [4 f) f# n[ 本帖最后由 schjie 于 2009-6-11 21:44 编辑 ]
1.jpg
e-1.jpg
发表于 2009-6-11 22:02:31 | 显示全部楼层 来自: 中国河北秦皇岛
比例阀加上pi控制就可以了吧
发表于 2009-6-14 23:10:27 | 显示全部楼层 来自: 中国重庆
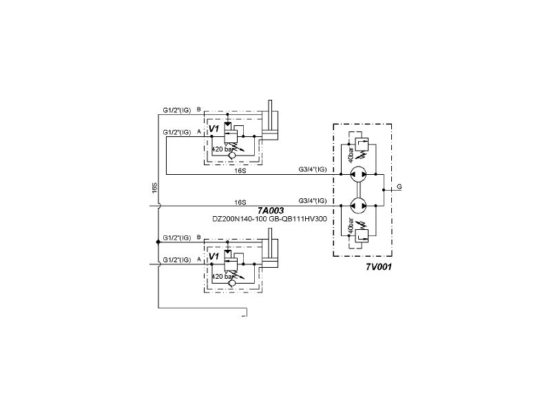
这个看你的要求了,包括精度和控制方式。最简单的要求,采用手动节流阀,哪个快就关掉哪个,这个在很多顶管机中应用很多,空载时两边油缸总是不一致,顶上负载(作用于同一负载)后就会自动同步。如果同步要求很严格,肯定是要做闭环控制,用高精度位移传感器进行检测反馈。如果对于一般较高精度的,采用集流阀(同步马达)后加平衡阀比较经济可靠,可以看图,很多德国工程机械均用这种结构。
Untitled 2.jpg
发表于 2009-6-15 00:36:09 | 显示全部楼层 来自: 中国山东济南
同步缸可以
发表于 2009-6-15 10:57:26 | 显示全部楼层 来自: 中国江苏无锡

回复 8# 自流井 的帖子

机械同步:齿轮齿条,机械强制同步!
发表于 2009-6-15 12:41:44 | 显示全部楼层 来自: 中国辽宁沈阳

回复 18# Engineer-wx 的帖子

最强的同步方式,按这个思路,还应该有更多的机械同步方式出现。谢谢
发表于 2009-6-15 20:52:02 | 显示全部楼层 来自: 中国上海
同步是个比较复杂的问题,通常要求不同采用的方法也不同。
- X* e  u' A; c) f  ^如果有机械同步的话那液压系统也就不需要做什么东西了。4 S3 w+ Z* @: J4 [6 T$ ]
分流阀能做到5%
6 }6 K7 N( O2 S* w& P9 |9 ^同步马达能做到更好一点。9 g1 H# @2 H5 y% i1 o
要求更高一点就用位移传感器和比例阀做闭环控制。# _* M" P& l: k! @
其他的好像没有什么更好的办法了
发表于 2009-6-15 21:02:53 | 显示全部楼层 来自: 中国北京
应该是有一种机械同步的吧
5 x. B/ S, O- X3 a$ l4 |) r) @; s通过机构来保持同步
发表于 2009-6-15 21:15:27 | 显示全部楼层 来自: 中国上海
采用机械结构确实可以保证液压缸同步。但是机械结构同步需要设置机械机构,如同步轴、同步齿条,往往会造成设备的体积大。由于机械结构受力不均匀等原因,会造成同步机构损坏,增加维护工作量。因此在不少场合,越来越多的液压缸开始采用同步马达、同步油缸或比例伺服等技术来实现同步运动。
发表于 2009-6-15 21:21:11 | 显示全部楼层 来自: 中国辽宁沈阳
原帖由 xiaochong2000 于 2009-6-15 20:52 发表 http://www.3dportal.cn/discuz/images/common/back.gif
' N. t3 |0 g) w# M同步是个比较复杂的问题,通常要求不同采用的方法也不同。
) ^3 q: ^. }, M4 O* X如果有机械同步的话那液压系统也就不需要做什么东西了。3 b3 U: }( w2 W
分流阀能做到5%
# c2 K7 Y! Q) W4 p, _同步马达能做到更好一点。1 ^* G  r) _1 w! t+ H$ p
要求更高一点就用位移传感器和比例阀做闭环控制。
/ l5 }. |$ O. B/ p* P6 Z...
  b% e9 ?/ ]5 t: `0 Z
; F# l4 b: v3 D3 J) B1 X9 Z5 C  `

* w3 k5 Y2 ~# A- C液压系统的简化不能等同与液压系统就不做什么了,只有相互配合才是一个好的设计,我个人认为这个平衡同步系统,搞液压的也能设计才对,它只是液压的一部分,
发表于 2009-6-15 21:31:25 | 显示全部楼层 来自: 中国河南郑州
顶一个啦啦啦
发表于 2009-6-16 13:09:26 | 显示全部楼层 来自: 中国安徽安庆
采用集流分流阀将油缸串联起来就可以了
发表回复
您需要登录后才可以回帖 登录 | 注册

本版积分规则


Licensed Copyright © 2016-2020 http://www.3dportal.cn/ All Rights Reserved 京 ICP备13008828号

小黑屋|手机版|Archiver|三维网 ( 京ICP备2023026364号-1 )

快速回复 返回顶部 返回列表