QQ登录

只需一步,快速开始

登录 | 注册 | 找回密码

三维网

 找回密码
 注册

QQ登录

只需一步,快速开始

展开

通知     

查看: 2051|回复: 7
收起左侧

[已解决] 这个零件怎么编加工工艺卡

[复制链接]
发表于 2009-6-15 22:36:13 | 显示全部楼层 |阅读模式 来自: 中国江苏无锡

马上注册,结识高手,享用更多资源,轻松玩转三维网社区。

您需要 登录 才可以下载或查看,没有帐号?注册

x
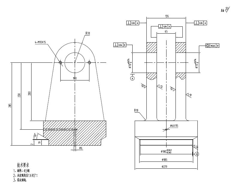
这个零件怎么加工?我需要先锻造,怎么编加工工艺过程卡?
& S" k- y! B, ?谢谢!
未命名.JPG
发表于 2009-6-16 08:02:46 | 显示全部楼层 来自: 中国山东烟台
先加工基准,以基准定位往后进行就可以了,先加工那一个也无所谓
发表于 2009-6-16 10:46:50 | 显示全部楼层 来自: 中国江苏扬州
下料--锻造--加工底平面(及φ195、φ180)--铣(磨)侧面--φ70孔加工--φ6孔加工

评分

参与人数 1三维币 +2 收起 理由
mengfansheng + 2 应助

查看全部评分

头像被屏蔽
发表于 2009-6-16 13:26:39 | 显示全部楼层 来自: 中国辽宁丹东
提示: 作者被禁止或删除 内容自动屏蔽
发表于 2009-6-16 14:29:11 | 显示全部楼层 来自: 中国湖北十堰
工艺:& v  W" h$ s& R) l
1、锻毛坯;2、车;3、划线;4、铣各处成;5、划线;6、镗各孔成。
 楼主| 发表于 2009-6-17 21:16:57 | 显示全部楼层 来自: 中国江苏无锡
学习了,谢谢各位!
发表于 2009-6-17 22:00:10 | 显示全部楼层 来自: 中国河北廊坊
主视图尺寸不全,6毫米孔深是多少不明确,无法选择加工工艺,本件加工可以不考滤尺寸如下工艺加工:下料_锻造_刨_铣_钻_铰(镗).
发表于 2009-6-17 22:22:01 | 显示全部楼层 来自: 中国上海
4楼回答正确,个人认为也可以这样编制工艺:: @; }6 s( o! F  O
1、锻毛坯;2、车;3、铣135和85处(分度头夹持);4。划线;5、铣其余处;6、镗孔成;7、钻小孔
发表回复
您需要登录后才可以回帖 登录 | 注册

本版积分规则


Licensed Copyright © 2016-2020 http://www.3dportal.cn/ All Rights Reserved 京 ICP备13008828号

小黑屋|手机版|Archiver|三维网 ( 京ICP备2023026364号-1 )

快速回复 返回顶部 返回列表