QQ登录

只需一步,快速开始

登录 | 注册 | 找回密码

三维网

 找回密码
 注册

QQ登录

只需一步,快速开始

展开

通知     

查看: 2891|回复: 6
收起左侧

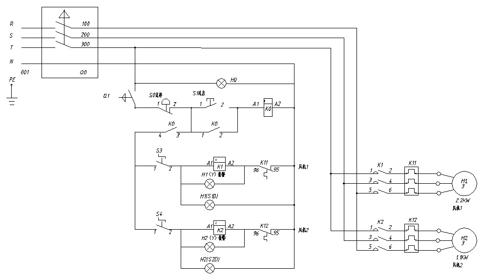
[讨论] 大家瞅瞅,这个电机控制图是否有问题?

[复制链接]
发表于 2009-7-15 16:09:35 | 显示全部楼层 |阅读模式 来自: 中国北京

马上注册,结识高手,享用更多资源,轻松玩转三维网社区。

您需要 登录 才可以下载或查看,没有帐号?注册

x
这是一个新毕业的大学生设计的电路图,其设计思路是这样的:
, S6 t8 N/ k8 W9 q6 d3 v启动S1——K0接通——开启带灯开关S3——电机M1转动
, p4 F: E/ {; u! E如果电机过载,热继电器K11断开,黄色报警灯H1亮! a8 {2 k, W3 n1 n

" [3 l# z/ M2 ^请大家指点,如果需要改进,如何改法?
) Y  A- n2 w6 k, D6 v. y
8 f9 U% y5 I' t  }- R5 e" Q 1.jpg
8 E5 t* d* S+ S& Q. O* z1 e
$ O7 K7 A# l* B; K[ 本帖最后由 wzding2008 于 2009-7-15 17:35 编辑 ]
发表于 2009-7-15 16:22:04 | 显示全部楼层 来自: 中国河南洛阳
你把图改成白底的吧,看的太费劲了
发表于 2009-7-15 16:33:50 | 显示全部楼层 来自: 中国山东德州
K11断开时,K11触点两端并接H1时H1发亮,应将H1左端接S3端移至N。H2也是一样。
发表于 2009-7-16 09:44:42 | 显示全部楼层 来自: 中国北京
不能用旋转开关(S3、S4)进行电机控制,理由如下:1 W; T: ^7 E# [& J8 f8 u
& j- K$ s  @' Z, ~/ Q
启动旋转开关 S3,继电器 K1 得电合拢,电机转动;; C+ H# i; `5 r, Z! }
0 H( k) I/ f8 M  {
如果发生电机过载热保护,热继电器 K11 断开,继电器 K1 失电断开,电机停转! J3 O* N7 v5 ~( g  d2 \- _
由于旋转开关 S3保持接通状态,当热继电器 K11冷却后自动接通 ,继电器 K1 得电合拢,电机转动;4 b: g% P# R" B3 c* S, j2 O% t. H
此时,电机处于不断启停启停启停…………的循环状态,电机就坏了+ M; s5 k  {% H, x% C
所以,不能用旋转开关 S3进行电机控制。
发表于 2009-7-16 10:46:04 | 显示全部楼层 来自: 中国广东深圳
该设计很不完善,如果仅作简单的控制的话,可以进行如下改造(作参考):
4 g! y  t3 s9 k+ O: }: @正如#4楼所说“不能用旋转开关(S3、S4)进行电机控制”,并且H1(Y)也不能这样接(当热继动作时H1(Y)灯没有N线,是不会亮的!)。可改为1.   用按钮进行马达启动控制,在按钮下并一对K1的常开接点以自保持(风机2同样);2.   H1(S1D)灯串联K1的一对常开接点。如此当操作电源送上后,H1(S1D)灯亮,风机可正常启动。启动后,则H1(Y)灯亮,运行正常。如果在运行中热继动作则H1(Y)灭。风机2同样设计!
发表于 2009-7-16 14:32:29 | 显示全部楼层 来自: 中国内蒙古赤峰
电机的单向控制,按钮起动和停止。
' h+ R8 `( ?, ~0 U8 W运行指示:将指示灯与接触器(k1)一对常开辅助点串接后再接与控制电源两端。8 B* }3 m4 D0 F  O
过载指示:将指示灯与过载继电器一对常开点串接后再接与控制电源两端。
) O' D* `8 J) _风机2与风机1控制相同。) C, B4 F* h# D' ]6 w4 O1 l
其他按要求添加即可。
+ g. k& @8 z3 |; t& c3 c楼主所画电路图分析:按下启动后两台风机可选择任一台或两台同时运转和停止,按下停止后全部停止,如元器件不改变可k11、
$ H5 e6 y+ i4 u9 o+ L                   k12 的一对常开点串接再接到ko线圈后面指示灯同上,但有一缺点任意风机过载两台全停。
发表于 2009-9-1 16:31:59 | 显示全部楼层 来自: 中国北京
要有电机的自锁回路,起动后,将电机回路自锁,只有在按下停止按钮和热保护起作用时电机才停转,这些电力与拖动的教科书里都有,查查就明白了。
发表回复
您需要登录后才可以回帖 登录 | 注册

本版积分规则


Licensed Copyright © 2016-2020 http://www.3dportal.cn/ All Rights Reserved 京 ICP备13008828号

小黑屋|手机版|Archiver|三维网 ( 京ICP备2023026364号-1 )

快速回复 返回顶部 返回列表