QQ登录

只需一步,快速开始

登录 | 注册 | 找回密码

三维网

 找回密码
 注册

QQ登录

只需一步,快速开始

展开

通知     

全站
8天前
查看: 8343|回复: 16
收起左侧

[已解决] 可否用两个接触器和一个时间继电器来实现星三角启动?

 关闭 [复制链接]
发表于 2009-7-17 09:52:37 | 显示全部楼层 |阅读模式 来自: 中国上海

马上注册,结识高手,享用更多资源,轻松玩转三维网社区。

您需要 登录 才可以下载或查看,没有帐号?注册

x
RT 可否实现?若可以的话,请高手附详细图纸,3Q!$ Y3 X+ F- l3 j8 T; M: s

1 r; f* G7 s5 G8 W+ r% U[ 本帖最后由 sh_top 于 2009-7-17 13:53 编辑 ]
发表于 2009-7-17 10:52:57 | 显示全部楼层 来自: 中国上海
需要三个接触器吧
发表于 2009-7-17 11:11:46 | 显示全部楼层 来自: 中国台湾
免強可以,但不建議這樣作
发表于 2009-7-17 12:29:51 | 显示全部楼层 来自: 中国江苏无锡
同意上面说的,一般用3个,2个的话不是不可以,在安全方面还是提倡用3个接触器来控制.
: j3 d5 @3 @8 L3 I( B. ]我觉得知道怎么操作的人使用2个也没有关系.一般就断路器下来不装接触器,一个星型还有一个三角型.使用起来的时候断路器和星型接触器使用要匹配.
发表于 2009-7-17 13:04:11 | 显示全部楼层 来自: 中国北京
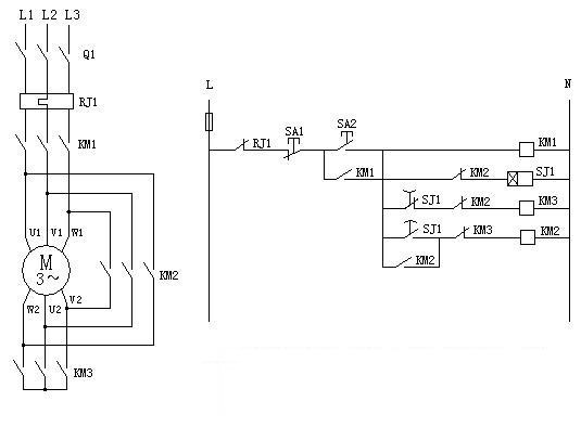
如下图:4 R) [+ a9 u* d. S
其中KM1是控制接触器, 我想3# 4#所说的勉强可以去掉的就是它吧. : r4 J# D1 ]* t% {

2 [( K# j. G0 p 星-角启动'.jpg 5 R; F8 b' `5 C

: i; k# b9 Z1 ~# b" }[ 本帖最后由 fanuc_zgj 于 2009-7-17 13:07 编辑 ]
 楼主| 发表于 2009-7-17 13:53:10 | 显示全部楼层 来自: 中国上海
感谢各位
发表于 2009-7-17 21:38:46 | 显示全部楼层 来自: 中国江苏无锡
可以的 Q1最好是换成电机断路器
发表于 2009-7-18 14:32:19 | 显示全部楼层 来自: 中国江苏无锡
是的,但是不提倡去掉!
发表于 2009-7-18 14:54:40 | 显示全部楼层 来自: 中国吉林白城
还是安全第一,别拿生命开玩笑。
发表于 2009-7-18 15:52:56 | 显示全部楼层 来自: 中国浙江宁波
按照规范是不行的,最好选用现成的降压启动器吧。
发表于 2009-7-19 14:38:45 | 显示全部楼层 来自: 中国浙江杭州
按照规范是不行的,最好选用现成的降压启动器吧。不赞成为了省下一个接触器,而使电路处于不安全的境地啊!
发表于 2009-7-20 13:13:45 | 显示全部楼层 来自: 中国江苏苏州
原帖由 fanuc_zgj 于 2009-7-17 13:04 发表 http://www.3dportal.cn/discuz/images/common/back.gif
3 I' }& v7 f+ ~& L3 K9 c3 j; o/ n如下图:) i& y  l- U9 r8 j
其中KM1是控制接触器, 我想3# 4#所说的勉强可以去掉的就是它吧. " N( r" o0 p6 H. K+ N$ i  q; L1 ^
/ Q( {* x, O, u, M
1373780

) i7 R2 i  f/ c, S这种做法在早期的电机控制中确有使用
头像被屏蔽
发表于 2009-7-20 16:27:03 | 显示全部楼层 来自: 中国广东广州
提示: 作者被禁止或删除 内容自动屏蔽
发表于 2009-7-20 19:52:39 | 显示全部楼层 来自: 中国辽宁
这种用法太危险了,自己使用还可以,给别人设计就别用了!
 楼主| 发表于 2009-7-21 09:01:02 | 显示全部楼层 来自: 中国上海
另外请高手告诉我 规范中的哪一条有明确规定不能使用这种方法?
发表于 2009-7-21 18:59:33 | 显示全部楼层 来自: 中国湖北武汉
不是规范的要求,原因:) ~" ~$ t, t# V- V# \' D" @" C9 a
* M% |" X4 |! B% ~; N
断路器和接触器的通断频率不同,经常频繁通断的电路使用接触器,偶尔通断的电路才用断路器,断路器的寿命与通断次数有关是有限的。
6 b4 L" }' _# z/ q/ [2 ^0 N* c
/ M+ k3 h. \2 |# \+ f& v如果使用断路器分断隔离主电路,逻辑上可以,但实际上,断路器不用于经常通断的回路,比如本例的电动机启动回路。/ P- W& K2 D' g$ s' \5 ?, k
# Z$ R( T& G7 C9 ]( H; O
实际应用中,通断电源主电路使用的是接触器,断路器起保护作用,正常时,长期合上,检修时,才断开断路器的,确保隔离。
5 |; |* B: Z( t, j
& U- d  {8 @/ P+ L6 r* }6 J: C% s9 V: n
[ 本帖最后由 lidake2005 于 2009-7-21 19:01 编辑 ]
发表于 2009-7-23 12:12:53 | 显示全部楼层 来自: 中国四川德阳
电机在13kw以下的,可用两个接触器实现y-3角启动。两个接触器的接法,对km2的选型有要求,要三常开主触头 + 2(3)常闭主触头。接法:km1,km2,都在现在位置,km3用km2的两个或3个常闭主触头代替。工作过程:启动时km1动作,kt1通电,通过km2的常闭主触头接成星型,kt1时间到,km2动作,km2的常闭主触头断开,常开主触头闭合,接成3角形。kt1一直通电。! n4 T) r$ w: _: l  `
另外,没有绝对安全的电路,只有最合适的电路。1 Z& d2 Q: X& ^) p8 E- G( r, ?
还有4个接触的无冲击y-3角启动接法,找本好点的电工书看看就知道了
3 f: i& D  Z& ~0 I9 k
5 i  G% _$ q2 n7 H# |4 F( z: E- u[ 本帖最后由 ququ 于 2009-7-23 12:15 编辑 ]
发表回复
您需要登录后才可以回帖 登录 | 注册

本版积分规则


Licensed Copyright © 2016-2020 http://www.3dportal.cn/ All Rights Reserved 京 ICP备13008828号

小黑屋|手机版|Archiver|三维网 ( 京ICP备2023026364号-1 )

快速回复 返回顶部 返回列表