QQ登录

只需一步,快速开始

登录 | 注册 | 找回密码

三维网

 找回密码
 注册

QQ登录

只需一步,快速开始

展开

通知     

查看: 1305|回复: 7
收起左侧

[求助] 大家帮忙看下这是个什么阀?

[复制链接]
发表于 2009-9-5 17:26:46 | 显示全部楼层 |阅读模式 来自: 中国河北唐山

马上注册,结识高手,享用更多资源,轻松玩转三维网社区。

您需要 登录 才可以下载或查看,没有帐号?注册

x
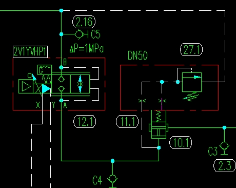
小弟我是个学徒,有许多不明白的地方需要求教各位,今天研究图纸的时候见到一个阀不认识,翻遍资料也没有找到,所以想请教下,这是个什么阀?
/ h/ U$ `- J7 m# G与比例阀串联的~ 1.rar (28.86 KB, 下载次数: 10)
 楼主| 发表于 2009-9-5 17:27:23 | 显示全部楼层 来自: 中国河北唐山
图片不知道为什么不能上传,所以打了个压缩包,抱歉了- -!
发表于 2009-9-6 08:30:43 | 显示全部楼层 来自: 中国四川成都
帮楼主贴图。5 F/ m  i% ^; E* I3 x6 X; s
. z" d9 b  X6 B7 c( O% Z  g) s
1.jpg - s0 N) B: Y- W) B1 ^( Z' d
) |7 Q3 d, t8 g) J
未命名.JPG
发表于 2009-9-6 09:25:50 | 显示全部楼层 来自: 中国山西大同
此阀是插装阀。2楼已贴出了,是直控顺序阀。
. ^: e* @3 A/ s1 |2 c& n9 z
# u$ X7 ^  u7 E/ ~当A点的进油压力未达到上面溢流阀的开启压力时,此时,下面的阀上、下腔的油压相同,作用力也相同,在弹簧力的作用下,阀芯关闭,故A与B不同。当溢流阀开启时,下面的阀的上腔液压力降低,阀打开,A与B同。
 楼主| 发表于 2009-9-6 14:09:28 | 显示全部楼层 来自: 中国河北唐山

回复 3# cdxwg 的帖子

十分感谢您的热心帮助!
 楼主| 发表于 2009-9-6 14:29:32 | 显示全部楼层 来自: 中国河北唐山

回复 4# haoyunlai 的帖子

十分感谢您。- V4 ?2 ]* L8 z- c- L
但是我的原理图是从B侧进油,A侧接到油缸上。是不是这样:因为开始A侧无压力,插装阀的上腔没有压力控制,压力油从B进入后可以直接打开插装阀经过A到液压缸,同时有一路控制油达到插装阀的上腔,因为此时上下腔压力相同,所以此时的插装阀处于一个开启的平衡位置。当B侧不再进油的时候,插装阀瞬间关闭。溢流阀在这里起到背压的作用,因为假如没有这个溢流阀的话,插装阀的控制油路也就不可能有压力了。
$ J3 ~" t0 ^  M9 q$ {- k大家看看是这个意思吗?(话说怎么看那个应该是顺序阀吧?不是溢流阀吧?)( ~3 Y9 Z2 q; O/ W0 Z
附图(把IE级别设置一下就可以发图了)
6 u( P3 }( I; `2 O6 L- K4 T7 [
% b& c7 i" K2 v6 T6 x/ V[ 本帖最后由 alexaya2009 于 2009-9-6 14:41 编辑 ]
2.jpg
2.jpg
发表于 2009-9-6 14:38:59 | 显示全部楼层 来自: 中国上海
学习一下啊
发表于 2009-9-6 15:22:51 | 显示全部楼层 来自: 中国四川成都

我一看到感觉是减压阀

从图上看应该是减压阀插件的画法,但仔细一想又有点说不通,如果是顺序阀的话,他的油口应该是从A到B,不应该是B到A啊?真想看看他现场装的是什么插件!!
发表回复
您需要登录后才可以回帖 登录 | 注册

本版积分规则


Licensed Copyright © 2016-2020 http://www.3dportal.cn/ All Rights Reserved 京 ICP备13008828号

小黑屋|手机版|Archiver|三维网 ( 京ICP备2023026364号-1 )

快速回复 返回顶部 返回列表