QQ登录

只需一步,快速开始

登录 | 注册 | 找回密码

三维网

 找回密码
 注册

QQ登录

只需一步,快速开始

展开

通知     

查看: 7034|回复: 45
收起左侧

[讨论] 三根油缸同步的最佳方案

[复制链接]
发表于 2009-10-1 15:52:50 | 显示全部楼层 |阅读模式 来自: 中国河南新乡

马上注册,结识高手,享用更多资源,轻松玩转三维网社区。

您需要 登录 才可以下载或查看,没有帐号?注册

x
液压系统三根油缸,要求同步,同步精度一般。
% J1 D+ E6 Z( {, [& O0 L( v# U6 c
6 [, ?- ~3 v5 |要求液压同步,比较合适的方案有哪些。
发表于 2009-10-1 16:16:26 | 显示全部楼层 来自: 中国上海
可以考虑采用同步马达或同步油缸。同步马达的精度一般在2~5%。
 楼主| 发表于 2009-10-1 16:51:29 | 显示全部楼层 来自: 中国河南新乡
原帖由 schjie 于 2009-10-1 16:16 发表 http://www.3dportal.cn/discuz/images/common/back.gif
; J- o! K. A" b/ x: _' D8 {; J可以考虑采用同步马达或同步油缸。同步马达的精度一般在2~5%。

  p7 Q' U+ ~0 ?/ e* s; w' Q4 z0 M同步马达没问题,同步油缸怎样实现三根油缸同步。
发表于 2009-10-1 17:30:17 | 显示全部楼层 来自: 中国北京

回复

同步阀 在成本里面算便宜的了 用国产的 精度还好

评分

参与人数 1三维币 +3 收起 理由
9619 + 3 技术讨论,请详细具体方案。

查看全部评分

发表于 2009-10-1 17:38:54 | 显示全部楼层 来自: 中国上海
三个油缸为何不行?四个油缸都可以呢,详细可以看下面的照片。照片是从德国JAHN公司的产品中摘录的。
页面提取自- kat-mzb-01-e-1.jpg

评分

参与人数 1三维币 +5 收起 理由
9619 + 5 技术讨论

查看全部评分

发表于 2009-10-1 20:16:23 | 显示全部楼层 来自: 中国辽宁本溪
三个油缸用同步轴连接起来。

评分

参与人数 1三维币 +3 收起 理由
9619 + 3 技术讨论

查看全部评分

 楼主| 发表于 2009-10-1 22:24:14 | 显示全部楼层 来自: 中国河南新乡
原帖由 qiangong 于 2009-10-1 20:16 发表 http://www.3dportal.cn/discuz/images/common/back.gif
. L; x4 w2 p7 L三个油缸用同步轴连接起来。
/ `3 ]' t/ [$ O2 p2 {
' {2 q, v, N: d, g/ ^
油缸的间距较大。
发表于 2009-10-1 23:21:08 | 显示全部楼层 来自: 中国江苏苏州
不知这样是否可行?
1 Z3 o  \& V5 l( x: B. I
. f+ o) G" S2 w2 G2 X  u% ]( V[ 本帖最后由 9619 于 2009-10-2 07:42 编辑 ]
未命名1.JPG
 楼主| 发表于 2009-10-1 23:36:14 | 显示全部楼层 来自: 中国河南新乡
原帖由 天煞孤星250 于 2009-10-1 23:21 发表 http://www.3dportal.cn/discuz/images/common/back.gif
5 X' S& Z' d- [- y" P不知这样是否可行?
+ @/ F: x: F' M; W1 P
这个不能实现同步。
发表于 2009-10-1 23:44:25 | 显示全部楼层 来自: 中国北京
串联是不是也可以实现同步??
发表于 2009-10-1 23:55:19 | 显示全部楼层 来自: 中国江苏苏州
这样是否可行?, Y& ?+ G  c1 f# W; e! r" q

0 G+ j& L! V3 m. u[ 本帖最后由 天煞孤星250 于 2009-10-1 23:59 编辑 ]
1111.GIF

评分

参与人数 1三维币 +1 收起 理由
9619 + 1 技术讨论

查看全部评分

发表于 2009-10-2 00:02:14 | 显示全部楼层 来自: 中国江苏苏州
不能实现同步?图片贴的有点问题,八楼的图片请点击后再看,我们实际就这样用的。
 楼主| 发表于 2009-10-2 07:41:41 | 显示全部楼层 来自: 中国河南新乡
原帖由 libo19840326 于 2009-10-1 23:44 发表 http://www.3dportal.cn/discuz/images/common/back.gif
; P) }- M2 u& m  l2 y+ O串联是不是也可以实现同步??

2 f* y2 r' F& B6 ~. z7 B0 M  z- ]# T+ W2 `! o% S- n
串联时需要调整每一根油缸的直径,比较麻烦,即使油缸直径配合合理,由于是封闭空间,还需要补液阀。
 楼主| 发表于 2009-10-2 07:44:22 | 显示全部楼层 来自: 中国河南新乡
原帖由 天煞孤星250 于 2009-10-2 00:02 发表 http://www.3dportal.cn/discuz/images/common/back.gif
' n- G! U. l. ?+ l  ~6 L不能实现同步?图片贴的有点问题,八楼的图片请点击后再看,我们实际就这样用的。

! N. o1 C! U& n0 b! `由于油缸的摩擦力不同,每根油缸的负荷的差异,这样连接不能实现同步。
发表于 2009-10-2 08:39:59 | 显示全部楼层 来自: 中国辽宁鞍山
我有一张图请9616看看能不能同步.
& I; s5 h- X) W* f2 s) h9 t5 ~6 T( p. f# s. ?1 g% {( M  R0 P
[ 本帖最后由 liuxdliuxd 于 2009-10-3 19:21 编辑 ]

评分

参与人数 1三维币 +5 收起 理由
9619 + 5 技术讨论

查看全部评分

 楼主| 发表于 2009-10-2 09:05:59 | 显示全部楼层 来自: 中国河南新乡
原帖由 liuxdliuxd 于 2009-10-2 08:39 发表 http://www.3dportal.cn/discuz/images/common/back.gif
1 P+ f2 l# D0 m  j- r/ b, i我有一张图请9616看看能不能同步.1451510

, s' L( i! ?- \; A& r会同步的。
  w& M% O& ]( L, i4 A& A- ?
) ]4 q9 h  h/ \) E4 ~我要求的没这么高的精度。
发表于 2009-10-2 11:01:16 | 显示全部楼层 来自: 中国辽宁本溪
如果三缸的负载差别不大,行程也不大。
* ]! `+ W! k: N5 ^7 n7 h: ], i用节流阀就可以。4 u2 a& p6 F, {+ h" s* E
贴张图,两缸的。7 ]' U4 g4 e# ^- n5 T
2 }9 H# c5 d  m+ s# B9 p6 \: N
[ 本帖最后由 bohaiyan 于 2009-10-2 11:05 编辑 ]
同步.JPG

评分

参与人数 1三维币 +2 收起 理由
9619 + 2 技术讨论

查看全部评分

 楼主| 发表于 2009-10-2 11:12:57 | 显示全部楼层 来自: 中国河南新乡
原帖由 bohaiyan 于 2009-10-2 11:01 发表 http://www.3dportal.cn/discuz/images/common/back.gif
: \# ^7 B* n' y) E! `如果三缸的负载差别不大,行程也不大。! m9 f8 g( B! |: ~. v2 z& y. ]# ^
用节流阀就可以。+ X, Z. z0 Z3 |/ F) h
贴张图,两缸的。
2 V6 z' M* X( C$ X" T% t

1 H0 y; L( [+ Y$ B% }5 U# G* Q# T节流阀非常不稳定。
发表于 2009-10-2 11:32:46 | 显示全部楼层 来自: 中国辽宁本溪
那就串联两个分流集流阀。* J$ ^! k1 i7 V* [# [5 Q3 w
1:2在前。- ?; ~& J( R7 u5 R
2的出口再接1:1的。
) @* r/ J( L4 o) b如何?

评分

参与人数 1三维币 +5 收起 理由
9619 + 5 技术讨论

查看全部评分

发表于 2009-10-2 11:37:35 | 显示全部楼层 来自: 中国江苏南京
最好的办法是采用电液伺服阀,但价格较高。

评分

参与人数 1三维币 +5 收起 理由
9619 + 5 技术讨论

查看全部评分

发表于 2009-10-2 11:52:56 | 显示全部楼层 来自: 中国辽宁本溪
再贴一张原始的同步实例。5 W) M& v/ e5 P6 {* Z" \! ^7 S% j+ u
8个缸同步。8 T% ~2 C7 I0 F
老掉牙了哈。
: \6 v: K! _' B& u% c7 o但还在实际运行中。
4 c1 o6 K& e0 p% P4 ?9 I# h
# ]0 v, ?" y! u) b  y! U5 x, Y[ 本帖最后由 bohaiyan 于 2009-10-2 11:55 编辑 ]
同步缸.JPG

评分

参与人数 1三维币 +2 收起 理由
9619 + 2 谢谢分享!先奖励这些,这个图纸能不能再完

查看全部评分

发表于 2009-10-2 12:24:01 | 显示全部楼层 来自: 中国辽宁本溪
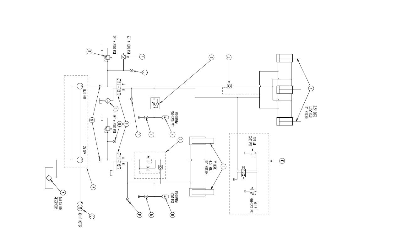
奉版主之命,上传全图。
7 O. l( z5 w6 K# Y附件内是清晰的。
* C; ^" B' t$ L! V4 ~( Z/ w: H0 wCAXA格式。& Z% P6 @4 A* m! W" _
- }" B8 Z7 d/ K9 l" [
附加说明:4 I$ B9 I8 d. x1 n5 b
      由于该回路距油源较远,故定容缸(即同步缸)采用压入式充液。; N( g) n; G+ C
0 j+ w8 K# f3 ?
[ 本帖最后由 bohaiyan 于 2009-10-2 12:33 编辑 ]
全图.JPG

steel tube液压原理图.rar

39.46 KB, 下载次数: 49

评分

参与人数 1三维币 +10 收起 理由
9619 + 10 感谢您对论坛的支持!

查看全部评分

发表于 2009-10-3 16:37:18 | 显示全部楼层 来自: 中国贵州毕节
我觉得要看三根缸所驱动的负载是什么来定:# n) q' Y7 _% a, C# a
如是驱动同一个刚性负载则什么都不加可达到自然同步,按8楼图所示;
- W- d, s  d7 Q: ]. Z如是驱动同一个柔性负载而且每根缸的负载差别不大的话可使用节流阀调整;; {7 p2 ^5 ^4 Y  V, ~8 e
如是驱动不同质量的负载而要求一般同步则可按19楼所说的使用分流-集流阀来达到油缸同步。

评分

参与人数 1三维币 +2 收起 理由
9619 + 2 技术讨论

查看全部评分

发表于 2009-10-5 19:35:48 | 显示全部楼层 来自: 中国江苏苏州

请9619帮看下这个同步是怎么实现的?

请9619帮看下这个同步是怎么实现的?
未命名.JPG
 楼主| 发表于 2009-10-5 21:00:03 | 显示全部楼层 来自: 中国河南新乡
原帖由 天煞孤星250 于 2009-10-5 19:35 发表 http://www.3dportal.cn/discuz/images/common/back.gif/ _: Z& t& B4 Q, w2 L+ ~# g% l
请9619帮看下这个同步是怎么实现的?

( _2 q# Q6 r: b' ^$ M8 `; Q# Z% m3 ~0 k3 }( _0 _& W; x' `
在液压上没有看出同步回路。
发表回复
您需要登录后才可以回帖 登录 | 注册

本版积分规则


Licensed Copyright © 2016-2020 http://www.3dportal.cn/ All Rights Reserved 京 ICP备13008828号

小黑屋|手机版|Archiver|三维网 ( 京ICP备2023026364号-1 )

快速回复 返回顶部 返回列表