QQ登录

只需一步,快速开始

登录 | 注册 | 找回密码

三维网

 找回密码
 注册

QQ登录

只需一步,快速开始

展开

通知     

全站
3天前
查看: 1877|回复: 8
收起左侧

[已答复] 这种标注是什么含义

[复制链接]
发表于 2009-10-19 10:12:27 | 显示全部楼层 |阅读模式 来自: 中国江苏镇江

马上注册,结识高手,享用更多资源,轻松玩转三维网社区。

您需要 登录 才可以下载或查看,没有帐号?注册

x
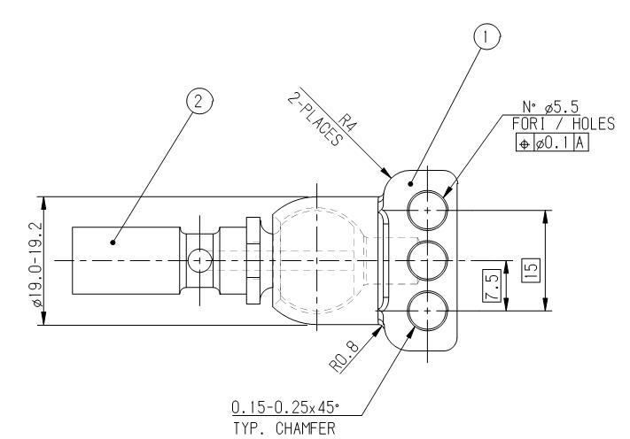
哪位达人知道我随附图纸上N°是什么意思吗?急!图纸是来之欧洲。
2 r  f/ f- c  {: i' C2 `4 R5 r5 k
. m7 O5 R* x+ r+ h1 b) [6 F[ 本帖最后由 wangydj 于 2009-10-19 13:56 编辑 ]
未命名.JPG
发表于 2009-10-19 11:15:42 | 显示全部楼层 来自: 中国重庆
图放大点,可能是NORMAL
发表于 2009-10-19 11:33:01 | 显示全部楼层 来自: 中国天津
有可能表示孔数吧!
 楼主| 发表于 2009-10-19 13:36:42 | 显示全部楼层 来自: 中国江苏镇江
N°后面跟的是孔的直径,不可能孔数,如果是NORMAL,怎么会是N+度数的表示方法呢,唉,到底啥意思哦,急呢,问了客户,客户也没有回答!!!
发表于 2009-10-19 14:03:13 | 显示全部楼层 来自: 中国江苏南京
麻烦传个全图看看 就一个视图 很难解释
5 e& I9 m$ O, L" e7 y如果是个圆柱体的话就不难理解
发表于 2009-10-19 20:23:17 | 显示全部楼层 来自: 中国广东佛山
如果是我看图纸,不认识的或不知道的,我就当它不存在。楼主也可以当没有这个符号,直接看成∮5.
发表于 2009-10-19 20:48:42 | 显示全部楼层 来自: 中国北京
N°;法语缩写“号,号码”的意思,看来是法国图纸。
发表于 2010-1-16 23:09:01 | 显示全部楼层 来自: 中国江苏淮安
应该是表示孔的数量,只是把孔数的数字落了。' v. [6 w3 q% {6 ]$ Z% I8 x
国外图纸上有这样标注的
发表于 2010-1-17 16:39:19 | 显示全部楼层 来自: 中国广东汕头
可能是表示忽孔的意思吧。
发表回复
您需要登录后才可以回帖 登录 | 注册

本版积分规则

Licensed Copyright © 2016-2020 http://www.3dportal.cn/ All Rights Reserved 京 ICP备13008828号

小黑屋|手机版|Archiver|三维网 ( 京ICP备2023026364号-1 )

快速回复 返回顶部 返回列表