QQ登录

只需一步,快速开始

登录 | 注册 | 找回密码

三维网

 找回密码
 注册

QQ登录

只需一步,快速开始

展开

通知     

查看: 4397|回复: 38
收起左侧

[讨论] 液压伺服回路的问题

[复制链接]
发表于 2009-11-1 16:18:19 | 显示全部楼层 |阅读模式 来自: 中国内蒙古呼和浩特

马上注册,结识高手,享用更多资源,轻松玩转三维网社区。

您需要 登录 才可以下载或查看,没有帐号?注册

x
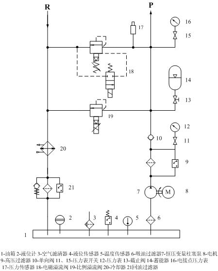
如图1所示:
- ?) y9 X( e0 N3 J: f9 y1、该系统实际为4个通道,图中仅画出2个通道。
9 \9 ]# r( o( F+ M0 w; u8 V2 P2、伺服闭环控制,以力反馈为主,位移反馈为辅助;% U; R. y0 ]& S: s, v( \
3、伺服阀额定流量16L/min;
( W" z' ?8 u! N- p4、油源额定流量为30L/min;) Y! X6 l9 u" s& S2 Z4 g; l: Z. }
5、图中三位四通电磁换向阀1、2用于手动调整油缸的伸缩,节流阀用于油缸速度的调整,该支路主要用于实验前油缸与工件的安装;
6 W) q1 j/ m) b2 {* ^+ j6 u6、减压阀用于手动调整支路压力的调整;8 z4 J- O" }  R/ L8 {3 _) m
7、两位三通阀用于伺服与手动两个状态的切换,图示状态下为手动,该阀电磁铁得电则为伺服工作状态;
4 B" K' I5 f# k# k" y  B8、每个油缸两个端口附件安装安全阀,防止超载或外部干扰,起到保护作用。/ y. l/ a+ P+ {8 H% j% A3 @
# c5 a: p- e& q5 A- @
问题:
. _. ?4 J% D0 |4 V6 r) W" L/ v" w- G  Q1)原理图给出3个,请分析那张更合理
7 W  W2 i3 [( S' ~2)看过资料,一般在伺服油缸和伺服之间安装液压锁,不知道什么原因,可否不加?) t" b  o9 Q3 g: p
3)  图2为安装液压锁的回路图,图中I和II通过一个两位三通阀切换。
9 L# p6 `$ K# d5 e. t4)曲线图为要求油缸载荷的指令信号4 g3 B) w, t" E
5)图4为安装液控单向阀后的原理图,希望大家指出不足,与前面的相比,是否合理?、??????
5 L7 G  {; _: _# \9 s4 |: R6)图5为液压油源图,请审核3 F) ?. H5 U$ y9 u" x- H
请大家帮忙分析一下,而且版块中这方面的内容也比较少。
& z, j$ t# {4 @) R
$ Y2 Y. y1 l2 G1 I2 M/ A1 N[ 本帖最后由 lszdyx 于 2009-11-2 19:24 编辑 ]
1.jpg
2.jpg
1.jpg
4.jpg
5.jpg
 楼主| 发表于 2009-11-1 16:36:06 | 显示全部楼层 来自: 中国内蒙古呼和浩特
望高手指点,也希望版主帮忙
 楼主| 发表于 2009-11-1 17:11:27 | 显示全部楼层 来自: 中国内蒙古呼和浩特
拜托啊,不是灌水啊,希望大家帮忙分析一下
 楼主| 发表于 2009-11-1 19:50:39 | 显示全部楼层 来自: 中国内蒙古呼和浩特
再顶一下,大家帮忙
发表于 2009-11-1 20:15:38 | 显示全部楼层 来自: 中国山东莱芜
伺服油缸和伺服阀之间的液控单向阀还是要安装的,特别是负开口的伺服阀。
# _" q: R# s1 R; F最好在伺服阀前也加一个液控单向阀。' q/ V5 Z0 k$ m) ^$ l6 g
注意,是外控外泄的液控单向阀,不是液压锁。
发表于 2009-11-1 20:31:38 | 显示全部楼层 来自: 中国河北唐山
感觉楼上说的外控外泄式的液单必须要有吧!
 楼主| 发表于 2009-11-1 22:59:21 | 显示全部楼层 来自: 中国内蒙古呼和浩特
按照楼上所说,应该在伺服阀和伺服缸之间安装外空外泄的液控单向阀,但为什么一定要加呢?另外如果加上,那么用于手动调整功能的电磁换向阀支路是否也需要安装液控单向阀呢/?$ d% p& B6 B9 t) L& ], V' |
我看过别人设计的液压伺服回路上也是安装楼上说的液控单向阀,但一直不知道是什么原因,也有的系统上不安装!
 楼主| 发表于 2009-11-2 09:33:16 | 显示全部楼层 来自: 中国内蒙古呼和浩特
希望大家分析一下
发表于 2009-11-2 10:51:50 | 显示全部楼层 来自: 中国辽宁沈阳
安装上液控单向阀后是不是能够有效的减小伺服阀的零飘呀?
6 o# O# [4 s$ i6 w  B5 \0 X这个问题很好,望大家热烈讨论。
发表于 2009-11-2 12:08:20 | 显示全部楼层 来自: 中国辽宁沈阳
加液控单向阀是为了锁住液压缸,伺服阀0位泄漏很大,好像几升每分的样子。
 楼主| 发表于 2009-11-2 18:35:39 | 显示全部楼层 来自: 中国内蒙古呼和浩特
什么时候需要锁紧呢,在进行加力试验中,伺服阀始终是按照指令信号和闭环反馈信号的差调节的,因此这个时候,液压锁始终是打开的,怎么会锁住油缸呢,除非你需要保载吧,在这个系统中,指令信号较为简单,是台阶式上升,每个台阶上保载一段时间,难道保载的时候就要靠液压锁吗,在上升到下一个台阶的过程中,再把液压锁打开?
 楼主| 发表于 2009-11-2 18:46:02 | 显示全部楼层 来自: 中国内蒙古呼和浩特
重新编辑了帖子,附上了加载指令示意图,图中给出了2个油缸协调加载的状态,分别按台阶上升加载,台阶下降卸载。
 楼主| 发表于 2009-11-2 19:10:57 | 显示全部楼层 来自: 中国内蒙古呼和浩特
图4为最新修正的伺服原理图,高手们帮忙看看
 楼主| 发表于 2009-11-2 19:26:03 | 显示全部楼层 来自: 中国内蒙古呼和浩特
图4、5为最后修订版本!!!!!!!!!!!!!!!!!!!!!!!!
发表于 2009-11-2 21:15:04 | 显示全部楼层 来自: 中国广东肇庆
楼主说压力和位置控制,那传感器呢?图上没有.伺服阀额定流量16L/min,油源额定流量为30L/min,是否伺服阀不会同时动作?节流阀和2位3通电磁阀流量是否够?有比例溢流阀再加一个溢流阀是否浪费?在我所见的伺服系统中,并非所有的A B管都要加安全阀. 以上仅供参考
发表于 2009-11-3 12:20:10 | 显示全部楼层 来自: 中国河北秦皇岛
楼主,你设计的这个系统是为了实现什么工矿用的?
发表于 2009-11-3 12:21:46 | 显示全部楼层 来自: 中国河北秦皇岛
原理图上也没有传感器,系统是怎么样把压力和位置信号传递给伺服阀的啊?
 楼主| 发表于 2009-11-3 18:47:32 | 显示全部楼层 来自: 中国内蒙古呼和浩特
答复17楼:原理图上没有绘制传感器,系统是通过闭环控制的,是借助载荷传感器构成力反馈的。9 u  w# L) q6 p6 Y( I
答复16楼:本系统用于试验件的静力加载,比方说对一个金属筒体或复合材料壳体进行常规的轴压、轴拉、弯曲、剪切试验。( X) y+ N% y3 Z9 n; U: t
答复15楼:伺服阀共4个,可能1路工作,也可能2路,也可能3路,或者4路全工作,视试验要求和产品而定;有比例阀再加溢流阀是为了安全考虑,相当于双重保护,溢流阀起到上限限定的作用,比例溢流阀用于不同工况下压力的调整;至于在油缸A/B口安装安全阀,纯粹是为了保护油缸防止负载突变而设,至于有没有必要加,我想加上肯定好;至于节流阀和电磁阀流量可以选择的稍微大一些,至少大于泵的流量。
6 X0 i# k/ W3 g( v# Y* ~3 {. M6 x7 ^8 C1 `
以上为对各位楼主的答复,不知道对不对,希望继续商榷!!!谢谢
发表于 2009-11-3 20:28:03 | 显示全部楼层 来自: 中国广东肇庆
楼主说:可能1路工作,也可能2路,也可能3路,或者4路全工作.那你选的泵流量肯定小了.
 楼主| 发表于 2009-11-4 18:40:10 | 显示全部楼层 来自: 中国内蒙古呼和浩特
请19楼说说你的理由,谢谢,我用于静力加载
 楼主| 发表于 2009-11-5 22:24:46 | 显示全部楼层 来自: 中国内蒙古呼和浩特
各位说说,泵的流量是否小了,应该多大合适?
 楼主| 发表于 2009-11-9 08:51:28 | 显示全部楼层 来自: 中国内蒙古呼和浩特
再次置顶,希望斑竹和大侠帮忙分析
 楼主| 发表于 2009-11-10 20:33:39 | 显示全部楼层 来自: 中国内蒙古呼和浩特
各位帮忙讨论啊
发表于 2009-11-10 21:13:43 | 显示全部楼层 来自: 中国河南安阳
楼主帮你顶一下   顺便问一下 为什么选用两位三通电磁阀啊?它的使用条件和范围是什么啊?二位二通行不?
 楼主| 发表于 2009-11-11 18:51:57 | 显示全部楼层 来自: 中国内蒙古呼和浩特
谢谢,2位二通不行,不能实现油缸两个方向的动作
发表回复
您需要登录后才可以回帖 登录 | 注册

本版积分规则


Licensed Copyright © 2016-2020 http://www.3dportal.cn/ All Rights Reserved 京 ICP备13008828号

小黑屋|手机版|Archiver|三维网 ( 京ICP备2023026364号-1 )

快速回复 返回顶部 返回列表