QQ登录

只需一步,快速开始

登录 | 注册 | 找回密码

三维网

 找回密码
 注册

QQ登录

只需一步,快速开始

展开

通知     

查看: 1869|回复: 8
收起左侧

[已解决] 叠加阀

[复制链接]
发表于 2010-4-16 12:58:27 | 显示全部楼层 |阅读模式 来自: 中国重庆

马上注册,结识高手,享用更多资源,轻松玩转三维网社区。

您需要 登录 才可以下载或查看,没有帐号?注册

x
本帖最后由 自流井 于 2010-4-18 07:42 编辑 1 k6 ?# W3 s9 g0 b) J* d  q: v

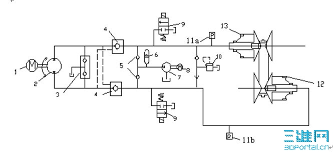
9 n, L# `3 j+ |! A) l- y* p, P0 d4 n请教一下哥哥姐姐们 这个画成叠加阀怎么画# o2 L( d* A  ^+ S2 D
指点下
未命名.jpg
发表于 2010-4-16 17:33:13 | 显示全部楼层 来自: 中国江苏南京
液压原理图与叠加阀有什么关系
发表于 2010-4-16 23:46:48 | 显示全部楼层 来自: 中国山东青岛
这个阀组不能全部用叠加阀的,先做一大阀块,3补油阀应用两个二通插装阀加一小阀块自制叠加阀块,4液控单向阀力士乐应该有叠加阀,9二位换向阀直接用板式的就好,挂在大阀块上,5两个单向阀也可直接用二通插装阀插在大阀块上,2、6、7、11可直接接油口出来外接,梭阀没用过不知道怎么放,后面的溢流阀可用板式的,,原理图不全,没有换向阀,最后感觉有点乱…………这个阀块做起来有点小复杂……

评分

参与人数 1三维币 +3 收起 理由
9619 + 3 技术讨论

查看全部评分

 楼主| 发表于 2010-4-17 09:46:12 | 显示全部楼层 来自: 中国重庆
后面的就是一个液压缸  ) R# C2 g% L- J, o5 H: C9 U0 h$ G
上面的就是一个示意图 要画成 系统原理图
 楼主| 发表于 2010-4-17 10:01:06 | 显示全部楼层 来自: 中国重庆

RE: 叠加阀

完整的图就这样
-.jpg
发表于 2010-4-17 11:30:54 | 显示全部楼层 来自: 中国河南安阳
这个系统用叠加阀不方便。
 楼主| 发表于 2010-4-17 12:19:41 | 显示全部楼层 来自: 中国重庆
没办法 规定用叠加阀
发表于 2010-4-18 07:40:50 | 显示全部楼层 来自: 中国江苏南通
可以的,又不是全部用叠加阀
 楼主| 发表于 2010-4-18 16:03:58 | 显示全部楼层 来自: 中国重庆
麻烦下帮我画下
发表回复
您需要登录后才可以回帖 登录 | 注册

本版积分规则


Licensed Copyright © 2016-2020 http://www.3dportal.cn/ All Rights Reserved 京 ICP备13008828号

小黑屋|手机版|Archiver|三维网 ( 京ICP备2023026364号-1 )

快速回复 返回顶部 返回列表