QQ登录

只需一步,快速开始

登录 | 注册 | 找回密码

三维网

 找回密码
 注册

QQ登录

只需一步,快速开始

展开

通知     

查看: 8643|回复: 16
收起左侧

[求助] 关于优先阀原理

[复制链接]
发表于 2010-4-20 09:13:09 | 显示全部楼层 |阅读模式 来自: 中国浙江杭州

马上注册,结识高手,享用更多资源,轻松玩转三维网社区。

您需要 登录 才可以下载或查看,没有帐号?注册

x
本帖最后由 dcz19831009 于 2010-4-20 09:32 编辑
- Q4 V2 K4 e# D, c0 N, d6 t8 U: X5 D1 [" y1 E6 r
转向系统优先阀分为两种,一种是单稳阀,另外一种是LS优先阀. B3 {: v1 |3 g; P, z' e; b! b
单稳阀类似于负载敏感系统中的节流口+并联的三通压力补偿器,提供恒定流量到转向器中,不知道理解的对不对- t0 Q8 R9 Y, T6 Q. p
LS优先阀原理类似于负载敏感系统中的二通压力补偿器,LS信号引自LS转向器中的可变节流口,而单稳阀是将LS信号引自固定节流口的出口端6 g7 x' ?& z6 i$ p$ C9 X

5 d) j3 X! y  R( T6 B5 N不知道理解的对不对
发表于 2010-4-20 21:19:51 | 显示全部楼层 来自: 中国山东青岛
单稳阀是用在转向泵单独给转向供油的系统,个人认为应是节流阀+压力补偿+溢流阀,而且单稳阀是没有LS反馈口的,应是在自身通过出油口压力变化推动开口大小,通过控制P*A乘积不变实现恒定流量。
) G7 v' w+ p! I2 |+ @: }2 i优先阀是用在双泵合流系统,负载敏感转向器不打转向时全部供给工作装置,打转向时通过LS油路推动优先阀阀芯实现供油,且转向器可以简单理解为一油泵,打一圈的油量是固定的,没用到的油还是供给工作装置。: b4 p5 R/ Q9 A' b! d  T2 I2 L  p
请指正。
 楼主| 发表于 2010-4-21 08:36:28 | 显示全部楼层 来自: 中国浙江杭州
本帖最后由 dcz19831009 于 2010-4-21 09:41 编辑
, L$ ^) k5 C" Y/ G$ A# T; D
' q* O- e6 z, d4 x# }优先阀是定差减压阀来进行压力补偿的,但是三通,和负载敏感系统中的二通压力补偿器又不一样,不知道其具体结构实什么样子的
) c; [4 a/ a$ i9 f7 ^8 \) M& C
, u# f3 e( o+ q7 q: N. j  q还有我看单稳阀的原理图,明明是三通压力补偿器,为什么有的资料里说是定差减压阀呢?
发表于 2010-4-21 21:02:03 | 显示全部楼层 来自: 中国浙江绍兴
学习学习!这方面接触的少!需要多看多学!
 楼主| 发表于 2010-4-26 08:43:40 | 显示全部楼层 来自: 中国浙江杭州
人工置顶
: r( J' O2 Z% f% Z没有高手来解答下吗?
发表于 2010-4-26 08:59:25 | 显示全部楼层 来自: 中国云南昆明
发一个优先阀的说明文件,请参考。

KYB_VPF_20091026.pdf

776.26 KB, 下载次数: 142

发表于 2010-4-26 09:07:12 | 显示全部楼层 来自: 中国山西大同
谢谢6楼,资料很好。7 G" f9 w3 g0 U& `6 d/ z9 [- ]
楼主,再发一些其他型号的优先阀的资料吧。谢谢。
发表于 2010-4-26 11:40:34 | 显示全部楼层 来自: 中国上海
优先阀基本原理不太清楚,但看了6楼的资料,现在了解了!就是实际中用到的很少!以后多学习!谢谢!
发表于 2010-5-27 22:04:04 | 显示全部楼层 来自: 中国山东临沂
看那看那看
发表于 2010-5-28 12:40:30 | 显示全部楼层 来自: 中国山东济南
最好是有个运用的样例,这样就可以好理解了!
发表于 2010-5-28 20:58:45 | 显示全部楼层 来自: 中国四川成都
单稳阀转向系统是由元件:转向泵+单稳阀+转向器+转向油缸系统,系统的优点是经济,但是不节能,单稳阀起到稳流的作用,选择泵和阀以及转向器的时候,必须考虑到怠速情况下流量必须满足转向器(一般按60至70r/min)的流量,系统在高速的时候,系统流量大,能量损失大,怠速情况下流量不满足转向器的流量,如果则将出现转向重的情况,而优先阀转向系统是可以用于双泵合流系统,优先阀EF口接其它系统,当然也可以只用于转向系统,优先阀EF口回油箱。
发表于 2010-5-28 21:11:08 | 显示全部楼层 来自: 中国四川成都
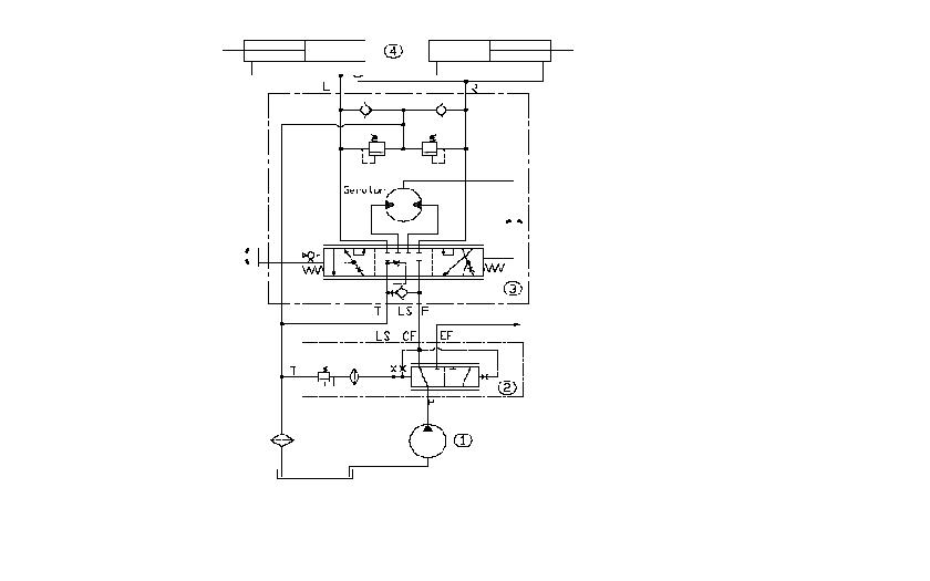
本帖最后由 qiufeng2003 于 2010-5-28 21:50 编辑 8 C. w- f7 P; J) J% U- B  K6 X

" J9 i4 Q+ S8 X) k! d有可能我说的不是很清楚,给你贴个两个系统的原理图:
单稳阀转向系统原理图.JPG
优先阀转向系统原理图.JPG
单稳阀原理图.JPG
发表于 2010-5-29 07:44:58 | 显示全部楼层 来自: 中国四川成都
本帖最后由 qiufeng2003 于 2010-5-29 07:46 编辑
( B% k% e* Y0 ?
! _/ u( {  T1 j$ r, N/ q再来点优先阀的资料
发表于 2010-6-5 19:36:27 | 显示全部楼层 来自: 中国四川成都
顶一下,咋个没得高手来讨论一下了呢?
发表于 2010-11-9 21:41:22 | 显示全部楼层 来自: 中国湖南长沙
6# scgbb
发表于 2010-11-12 14:41:34 | 显示全部楼层 来自: 中国天津
和大家学习学习
发表于 2011-1-2 12:10:24 | 显示全部楼层 来自: 中国江苏苏州
想学习优先阀的,找一本小松wa380的书看一看就懂了
发表回复
您需要登录后才可以回帖 登录 | 注册

本版积分规则


Licensed Copyright © 2016-2020 http://www.3dportal.cn/ All Rights Reserved 京 ICP备13008828号

小黑屋|手机版|Archiver|三维网 ( 京ICP备2023026364号-1 )

快速回复 返回顶部 返回列表