QQ登录

只需一步,快速开始

登录 | 注册 | 找回密码

三维网

 找回密码
 注册

QQ登录

只需一步,快速开始

展开

通知     

查看: 1775|回复: 11
收起左侧

[求助] 行走马达的问题

[复制链接]
发表于 2010-4-22 16:43:26 | 显示全部楼层 |阅读模式 来自: 中国河北石家庄

马上注册,结识高手,享用更多资源,轻松玩转三维网社区。

您需要 登录 才可以下载或查看,没有帐号?注册

x
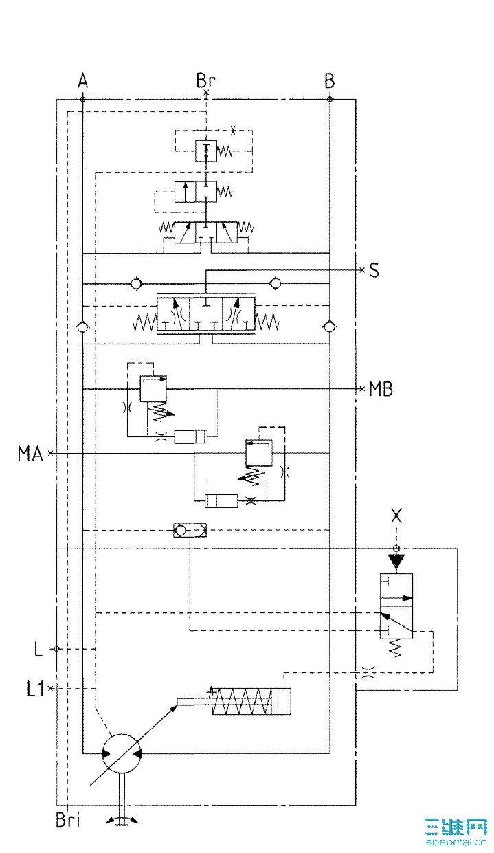
今天突然想到个问题,使用液压马达的行走机械在下坡时,会不会因为重力的作用越来越快啊? 我觉得应该不会,但是是怎么实现的啊?" R/ d2 i8 g( z# I
下面是力士乐行走马达的液压原理图,谁能给我讲解下?1 K9 q( e) d' w. {6 l) W
先谢谢了!! 行走马达.jpg
发表于 2010-4-22 16:58:58 | 显示全部楼层 来自: 中国北京
正常情况下马达的转速和泵的输出油液城正比。2 B# r* W; m# ^9 R6 P0 ]' d
假设泵向A口供油,在下坡时,如果马达转速增加,大于泵的输出,则马达成为液压油输出机构,马达将向B口排油,B口压力增加,减速,直到溢流阀起作用
发表于 2010-4-22 17:35:37 | 显示全部楼层 来自: 中国山西大同
楼主这个问题好,我也听一听。
 楼主| 发表于 2010-4-23 07:46:23 | 显示全部楼层 来自: 中国河北石家庄
自己顶一下吧,期待能够讲的更详细点
发表于 2010-4-23 07:54:14 | 显示全部楼层 来自: 中国浙江绍兴
设计在这方面应该有考虑!一般是控制压力和流量!增加背压和控制进油流量!
发表于 2010-4-23 10:32:46 | 显示全部楼层 来自: 中国上海
楼主说的  应该就是传说中的溜坡现象吧
发表于 2010-4-23 21:55:33 | 显示全部楼层 来自: 中国浙江宁波
进来学习下。。。。。。。。。。
发表于 2010-4-23 22:28:00 | 显示全部楼层 来自: 中国北京
在行走系统中,马达和减速机连接,减速机里面会有一个制动器,打开制动器的控制油路就是从你原理图中的BR口接出,所以当马达不工作时,BR是没有压力的,此时制动器是关闭的,实现了下坡不溜车。正常下坡阶段,减速机靠马达驱动,所以马达转多快,车也就走多快。
发表于 2010-4-24 11:29:06 | 显示全部楼层 来自: 中国辽宁本溪
楼上讲的对。
制动器.JPG
发表于 2010-4-27 21:11:28 | 显示全部楼层 来自: 中国江苏徐州
进来学习一下!
发表于 2010-4-27 23:54:13 | 显示全部楼层 来自: 中国内蒙古乌海
同意楼上的说法,学习了
 楼主| 发表于 2010-4-28 08:20:43 | 显示全部楼层 来自: 中国河北石家庄
我明白了,谢谢你们的解答!
发表回复
您需要登录后才可以回帖 登录 | 注册

本版积分规则


Licensed Copyright © 2016-2020 http://www.3dportal.cn/ All Rights Reserved 京 ICP备13008828号

小黑屋|手机版|Archiver|三维网 ( 京ICP备2023026364号-1 )

快速回复 返回顶部 返回列表