QQ登录

只需一步,快速开始

登录 | 注册 | 找回密码

三维网

 找回密码
 注册

QQ登录

只需一步,快速开始

展开

通知     

全站
2天前
查看: 1174|回复: 1
收起左侧

[求助] 图中两种泵是不是同一种控制方式?

[复制链接]
发表于 2010-10-8 15:54:03 | 显示全部楼层 |阅读模式 来自: 中国河北秦皇岛

马上注册,结识高手,享用更多资源,轻松玩转三维网社区。

您需要 登录 才可以下载或查看,没有帐号?注册

x
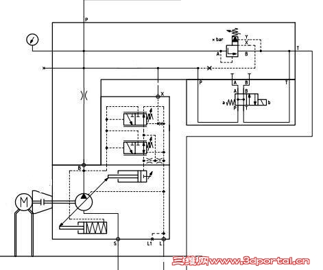
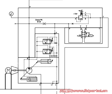
1.JPG 2.JPG
0 `. y4 |: P8 V3 K+ i如图,两个泵的原理图,只是泵出口的节流阀在图中的位置不同:一个图的节流阀是在一个支路上,另一个图的节流阀是在泵出口捣鼓在之间的主油路上,请问这两个图所示的泵的控制方式是否相同?也就是说节流阀在图中的位置不同有没有什么影响?
 楼主| 发表于 2010-10-9 11:15:20 | 显示全部楼层 来自: 中国河北秦皇岛
没人知道吗?
发表回复
您需要登录后才可以回帖 登录 | 注册

本版积分规则

Licensed Copyright © 2016-2020 http://www.3dportal.cn/ All Rights Reserved 京 ICP备13008828号

小黑屋|手机版|Archiver|三维网 ( 京ICP备2023026364号-1 )

快速回复 返回顶部 返回列表